Запчасти Case IH SPX3150 (132) - HYDRAULIC PLUMBING, STEERING 7 BANK VALVE (35) - HYDRAULIC SYSTEMS

Схема запчастей Case IH SPX3150 - (132) - HYDRAULIC PLUMBING, STEERING 7 BANK VALVE (35) - HYDRAULIC SYSTEMS
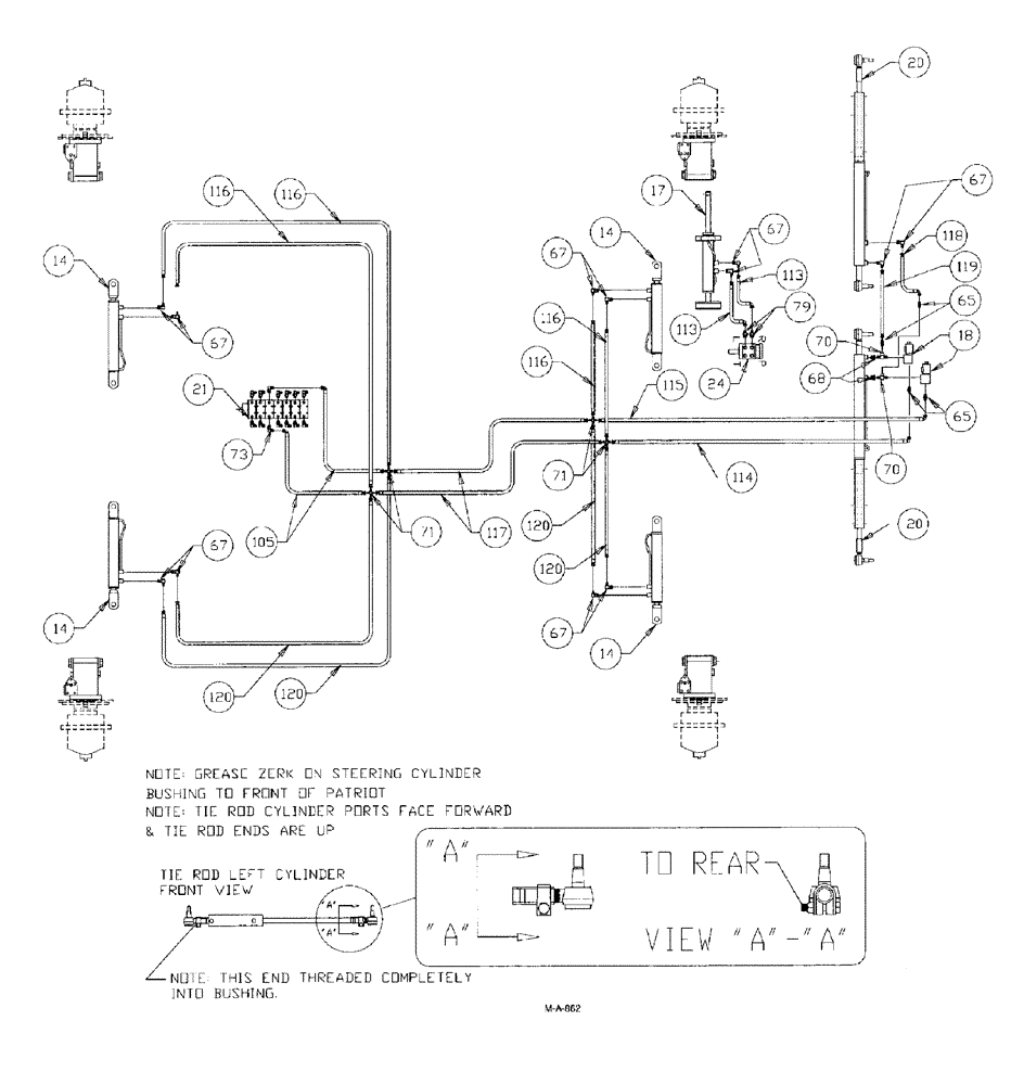
71
67
67
14
67
67
17
14
120
119
79
21
116
18
70
116
65
65
71
70
113
116
113
115
20
20
117
120
118
120
14
73
114
14
116
24
120
105
68
67
67
FIT
1:1
100%

Артикул

Название

Примечание

Количество

14

NSS

NOT SOLD SEPARAT

CYLINDER hydraulic, axle adjust.

4шт.

See Fig. 152

1шт.

17

NSS

NOT SOLD SEPARAT

CYLINDER hydraulic, steering

1шт.

See Fig. 160

1шт.

18

BN306166

SOLENOID VALVE

Assy, w/body

2шт.

BN301705

COIL

12VDC, shift w/ female Packard connector

1шт.

Service part for BN306166

1шт.

BN98204

O-RING

BUNA-N, for BN29788

1шт.

Service part for BN306166

1шт.

BN98205

O-RING

top, large

1шт.

Service part for BN306166

1шт.

BN306168

VALVE BODY

1шт.

Service part for BN306166

1шт.

20

NSS

NOT SOLD SEPARAT

CYLINDER hydraulic, tie rod

2шт.

Tie rod cylinder, adjust for 1/4"-1/2" toe in. Front of tires 1/4"-1/2" less than rear of tiresat hub center line, with tire facing ahead. Adjust toe in from rod, outer, end of cylinder.

1шт.

See Fig. 161

1шт.

359775A1

END ASSY.

Tie Rod, RH 1"-16 Thread

4шт.

Associate part for Ref. 20, tie rod cylinder

1шт.

BN04851

CLAMP

Tie Rod End, With Bolt

4шт.

Tie rod end clamps must be installed as shown, with bolts to bottom and nuts to rear of Patriot. After adjusting toe in, both tie rod ends on each cylinder must be in alignment to avoid binding.

1шт.

Associate part for Ref. 20, tie rod cylinder

1шт.

21

NSS

NOT SOLD SEPARAT

VALVE 7 bank

1шт.

See Fig. 142

1шт.

BN25229

SHIELD

7 & 8 Bank Valve - Cover

1шт.

Service part for Refs. 21, 7 bank valve

1шт.

BN25230

MOUNTING PLATE

7 & 8 Bank Valve Cover

1шт.

Service part for Refs. 21, 7 bank valve

1шт.

24

NSS

NOT SOLD SEPARAT

ORBITROL steering control

1шт.

See Fig. 008

1шт.

BN98233

SEAL KIT

1шт.

Service part for Ref. 24, orbital steering control

1шт.

65

BN21355

ADAPTER,1/4"-18 NPT x 7/16-20 JIC

4шт.

67

BN21401

ELBOW,90 Degree 3/8" NPT x 7/16"-20 JIC

13шт.

68

BN51352

BUSHING

1/4-18 x 3/8-18 NPT

2шт.

70

BN53712

TEE

1/4" NPT

2шт.

71

BN54043

ADAPTER

CROSS, 7/16-20 JIC

4шт.

73

BN22160

ELBOW

90° 9/16-18 O-Ring X 7/16-20 JIC

14шт.

BN98019

O-RING

#6

14шт.

Associate part for BN22160

1шт.

79

BN21249

ADAPTER,3/4" - 16 ORFS x 7/16" - 20 JIC

2шт.

BN98018

O-RING

#8

2шт.

Associate part for BN21249

1шт.

105

BN54161

HOSE,0.25" ID x 52.00", SAE 100R1

2шт.

113

BN53814

HOSE

1/4" x 62"

2шт.

114

BN54155

HOSE,0.25" ID x 33.00", SAE 100R1

Assembly

1шт.

115

BN54156

HOSE,0.25" ID x 30.00", SAE 100R1

Assembly

1шт.

116

BN54185

HOSE

1/4" ID x 64" 100 R1

4шт.

117

BN54158

HOSE,0.25" ID x 114.00", SAE 100R1

2шт.

118

BN54159

HOSE,0.25" ID x 28.00", SAE 100R1

Assembly

1шт.

119

BN53964

HOSE

1/4" ID x 15" 100R1

1шт.

120

BN53604

HOSE

1/4" x 40"

4шт.

Выбрано товаров: 51