Запчасти Case IH SPX3150 (278) - ELECTRICAL, HARNESS FLOW DIAGRAM (55) - ELECTRICAL SYSTEMS

Схема запчастей Case IH SPX3150 - (278) - ELECTRICAL, HARNESS FLOW DIAGRAM (55) - ELECTRICAL SYSTEMS
9
6
4
8
7
3
3
5
3
3
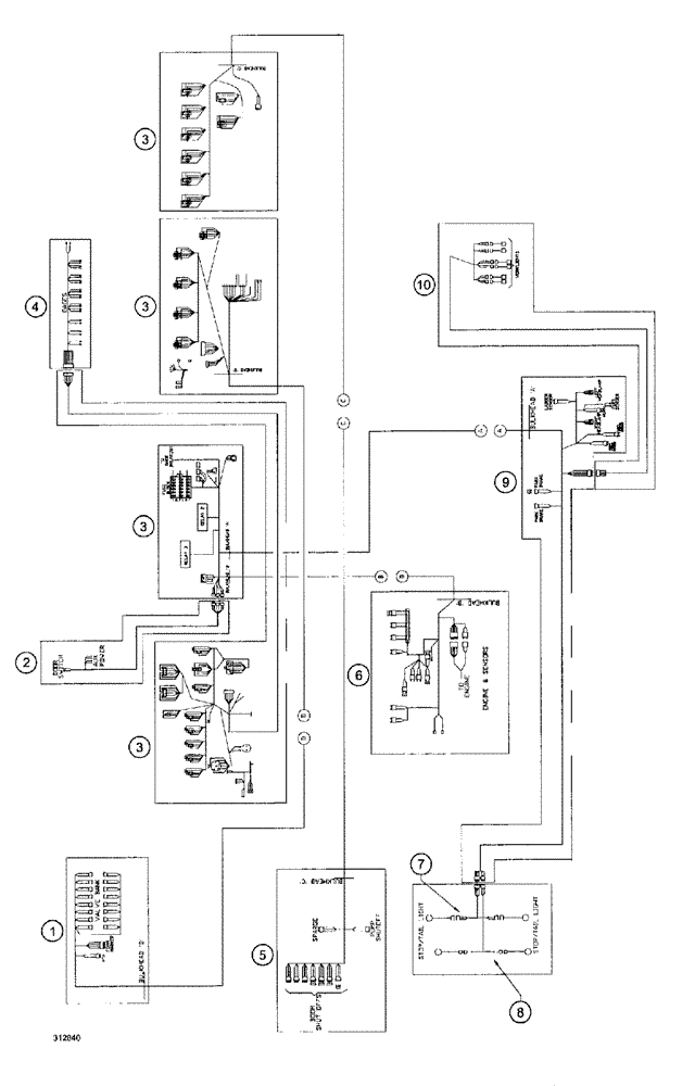
2
1
10
FIT
1:1
100%

Артикул

Название

Примечание

Количество

1

BN65435

WIRE HARNESS

Frame, Valves

1шт.

2

BN68777

WIRE HARNESS

cab, aux. supp.

1шт.

3

BN69618

WIRE HARNESS

cab, main wiring

1шт.

4

BN67975

WIRE HARNESS

guage assy.

1шт.

5

BN69619

WIRE HARNESS

Boom, S.O. Frame

1шт.

6

BN68032

WIRE HARNESS

Engine, Hydraulic Tank

1шт.

7

BN68773

WIRE HARNESS

Rear Flasher

1шт.

8

BN68772

WIRE HARNESS

Taillight

1шт.

9

BN68250

WIRE HARNESS

Frame, Lights

1шт.

10

BN68776

WIRE HARNESS

work lights

1шт.

Выбрано товаров: 10