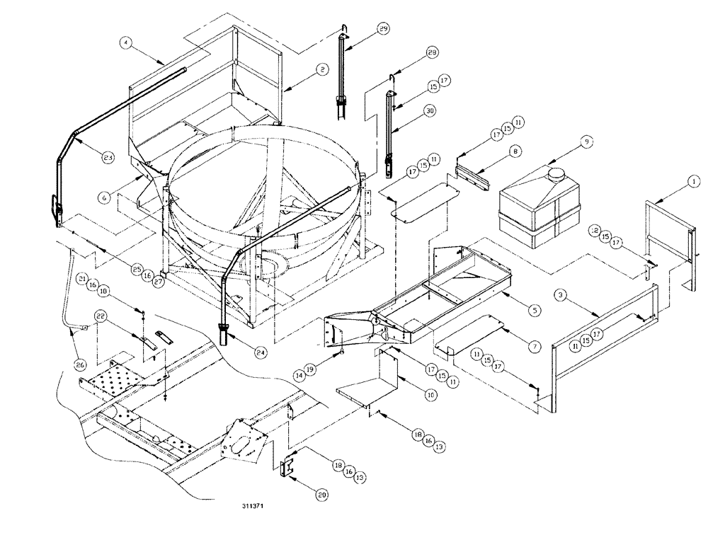
Запчасти Case IH SPX3185 (194) - LIQUID PLUMBING, 750 GALLON SPHERICAL-RINSE TANK AND DECK (78) - SPRAYING

Схема запчастей Case IH SPX3185 - (194) - LIQUID PLUMBING, 750 GALLON SPHERICAL-RINSE TANK AND DECK (78) - SPRAYING
15
11
15
6
4
9
1
15
17
17
24
15
11
25
17
28
18
15
21
13
18
17
16
16
2
5
3
26
18
27
22
20
19
11
10
11
23
14
8
17
12
30
16
13
29
17
15
17
7
11
16
15
FIT
1:1
100%

Артикул

Название

Примечание

Количество

1

BN65109

SIDE RAIL

end, L.H.

1шт.

2

BN65171

SIDE RAIL

end, R.H.

1шт.

3

BN67912

RAIL

side, safety, L.H.

1шт.

4

BN68000

RAIL

side, safety, R.H.

1шт.

5

BN68006

PLATFORM ASSY.

walkway, mt., L.H.

1шт.

6

BN68005

PLATFORM ASSY.

walkway, mt., R.H.

1шт.

7

BN68001

PLATE

SHEET, deck

4шт.

8

BN25399

PLATE

Clamp 12 ga x 4.5 x 17

2шт.

9

BN310972

TANK

ASSY., 35 gal., gray

1шт.

BN311055

TANK

35 gal., gray

1шт.

Part of assembly BN310972

1шт.

BN24183

COVER

Rinse Tank (Ace)

1шт.

Part of assembly BN310972

1шт.

10

BN67918

STEP

1шт.

11

BN50232

BOLT,5/16"-18 x 1.00", Stainless Steel

22шт.

12

BN50239

BOLT,5/16"-18 x 1.75", Stainless

4шт.

13

BN50254

BOLT,3/8"-16 x 1", Stainless

5шт.

14

BN50691

BOLT,Hex, 1/2" - 13 x 1", SST

1/2"-13 x 1, Stainless Steel

12шт.

15

BN50142

WASHER,5/16", Stainless Steel

48шт.

16

BN50145

WASHER

3/8, G5

23шт.

17

280736

NUT,5/16"-18, GC

26шт.

18

BN50061

LOCK NUT

3/8"-16, G5, UNC, Whiz

6шт.

19

86992215

LOCK NUT,1/2"-13, GC

12шт.

20

BN29447

BRACKET

10 ga HRS 5.92" x 6.25"

1шт.

21

BN50403

BOLT

hex head, 3/8-16 x 1.25, G5

1шт.

22

BN69759

SUPPORT

MOUNT plumbing

1шт.

23

BN311740

HANDRAIL

RH

1шт.

24

BN312102

HANDRAIL

LH

1шт.

25

BN50275

BOLT

hex head, 3/8-16 x 3, G5

8шт.

26

BN312670

RAIL ASSY.

R.H.

1шт.

BN50254

BOLT,3/8"-16 x 1", Stainless

2шт.

Part of assembly BN312670

1шт.

BN312648

HANDLE

access

1шт.

Part of assembly BN312670

1шт.

BN50131

LOCK NUT

3/8-16, CTL, G5

2шт.

Part of assembly BN312670

1шт.

BN50145

WASHER

3/8, G5

2шт.

Part of assembly BN312670

1шт.

27

BN50131

LOCK NUT

3/8-16, CTL, G5

8шт.

28

BN305201

U-BOLT

BOLT "U" 304SS, .31 x 1.75

2шт.

29

BN313313

MOUNTING PARTS

SUPPORT, R.H.

1шт.

30

BN313314

MOUNTING PARTS

SUPPORT, L.H.

1шт.

Выбрано товаров: 0