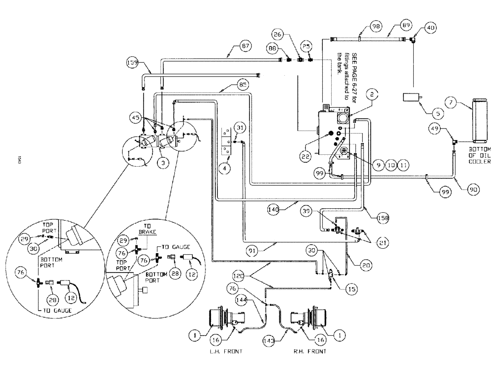
Запчасти Case IH SPX3185 (06-004) - HYDRAULIC PLUMBING - HYDROSTATIC PUMP 7 - BANK VALVE Hydraulic Plumbing

Схема запчастей Case IH SPX3185 - (06-004) - HYDRAULIC PLUMBING - HYDROSTATIC PUMP 7 - BANK VALVE Hydraulic Plumbing
28
140
30
39
9
7
11
21
2
4
31
28
98
85
20
29
30
5
99
16
3
16
143
89
49
26
120
40
99
158
1
22
87
159
29
90
76
25
91
88
1
45
12
10
76
144
12
76
76
15
FIT
1:1
100%

Артикул

Название

Примечание

Количество

1

NSS

NOT SOLD SEPARAT

HUB, power wheel

2шт.

See Fig. 05-003

1шт.

1a

NSS

NOT SOLD SEPARAT

CAP, hub cover

2шт.

See Fig. 06-003

1шт.

2

NSS

NOT SOLD SEPARAT

FILTER intank

1шт.

See Fig. 06-025

1шт.

3

BN25679A

HYDROSTATIC PUMP

Tandem, Series 90 MFV

1шт.

3a

BN65541

O-RING

M/F Valve Upper

4шт.

3b

N14232

FILTER

Element, Spin On

2шт.

3c

BN67191

VALVE PRESSURE RELIE

Sundstrand #8510022-2

4шт.

3d

BN65542

O-RING

M/F Valve Lower

4шт.

3e

BN68509

GASKET

Control body

2шт.

3f

BN65544

O-RING

Shaft, 75 CC

1шт.

3g

BN65546

SEAL

Lip, Shaft 75 CC

1шт.

3h

BN68470

O-RING

Filter head, 90 Series

2шт.

3j

BN67479

HANDLE

control

2шт.

3k

BN68507

CONTROL

VARI DISP, complete

2шт.

3l

BN68508

O-RING

control shaft

2шт.

3m

BN300952

KIT

Charge Relief

2шт.

3n

BN69597

FILTER HEAD

charge filter head complete

2шт.

3p

BN300951

SHAFT

DRIVE ASSEMBLY shaft

1шт.

3q

BN307684

O-RING

SAE pad

1шт.

Between pumps

1шт.

4

NSS

NOT SOLD SEPARAT

VALVE manifold

1шт.

See Fig. 06-022

1шт.

5

NSS

NOT SOLD SEPARAT

MTR steer. & spray

1шт.

See Fig. 06-002

1шт.

7

NSS

NOT SOLD SEPARAT

COOLER hyd oil

1шт.

See Fig. 03-077

1шт.

8

NSS

NOT SOLD SEPARAT

TANK hyd

1шт.

See Fig. 06-027

1шт.

8a

BN53951

THERMOSTATIC SWITCH

N.C.180 deg.

1шт.

8b

BN52319

PLUG

magnetic 1/2" NPT

1шт.

9

BN53958

BREATHER

Spin On, Breather

1шт.

10

BN54257

HOSE, 1 x 30

1шт.

11

BN75990

HOSE CLAMP

#16, Stainless Steel

1шт.

12

BN53950

SENSOR

Pressure, N.O.200 PSI

2шт.

15

BN29955

SOLENOID

Valve, Brake Actuator

1шт.

15a

BN98420

SEAL KIT

1шт.

15b

BN98421

CARTRIDGE

for BN29955

1шт.

15c

BN98422

COIL

solenoid valve

1шт.

15d

BN98423

VALVE BODY

BODY

1шт.

16

BN444005

FITTING

ADAPTER STR., 7/16-20 O-ring x 7/16-20 JIC

2шт.

16a

BN98094

O-RING

#4

2шт.

20

BN54236

HOSE,0.25" ID x 91.00", SAE 100R1

1шт.

21

BN67245

MANIFOLD

Hyd. Return

2шт.

22

NSS

NOT SOLD SEPARAT

ASSEMBLY SWITCH

1шт.

See Fig. 06-030

1шт.

25

BN51952

COUPLING

male, 1-1/4"

1шт.

26

BN02006

VALVE 1-1/4" NPT, gate

1шт.

28

BN53961

ADAPTER

Int. Pipe-37 Flare

2шт.

29

BN21531

NUT,7/16"-20, 37 Degree

2шт.

30

BN51589

FITTING

ADAPTER STR., 9/16-18 O-ring x 7/16-20 JIC

5шт.

30a

BN98019

O-RING

#6

5шт.

31

BN444003

FITTING

ADAPTER STR., 1-1/16-12 O-ring x 3/4-16 JIC

1шт.

31a

BN98017

O-RING

SAE-12 Buna N

1шт.

32

BN22432

FITTING

Barb Str 1" NPT x 1" Hose

1шт.

39

BN53714

FITTING

REDUCER

1шт.

40

BN52037

ADAPTER

90º OR 37 FL20-24

1шт.

40a

BN98016

O-RING

SAE-16 Buna N

1шт.

45

BN53918

ADAPTER

flat face x Or x 4.1

4шт.

45a

BN53730

O-RING,0.07" Thk x 0.926" ID, -21, Cl 6, 90 Duro

4шт.

45b

BN98016

O-RING

SAE-16 Buna N

4шт.

49

BN67881

ADAPTER

90º 1" NPT x #16 JIC

1шт.

55

BN51497

HYDRAULIC VALVE

gate, 1" x 1-1/2 NPT

1шт.

76

BN21866

TEE,9/16"-18 O-Ring x 7/16:-20, 37 Degree

4шт.

76a

BN98019

O-RING

#6

4шт.

80

BN53957

GAUGE

sight

1шт.

84

BN51530

FITTING

ADAPTER, 90D, 1-1/4" NPT x 1-1/4" NPT

1шт.

85

BN53583

HOSE,0.75" ID x 48.00"

1шт.

87

BN52043

HOSE,1.25" ID x 30.00"

1шт.

88

BN55325

ADAPTER

1 1/4" NPT x 1 5/8"-12 JIC

2шт.

89

BN310615

HOSE

1 1/2" x 66"

1шт.

90

BN67877

HOSE

1" x 110"

1шт.

91

BN53967

HOSE ASSY.

1/2" x 60"

1шт.

98

BN52035

CLAMP

2" Dia., Vinyl Coated

1шт.

99

BN570018

CLAMP

vinyl coated

3шт.

120

BN54184

HOSE

1/4" x 124"

1шт.

140

BN53443

HOSE,19.05mm ID x 1778mm L

1шт.

143

BN54232

HOSE

1/4" x 119", 100R1

2шт.

144

BN55514

HOSE

1/4" x 150"

1шт.

152

BN54199

HOSE,0.75" ID x 30.00", SAE 100R1

1шт.

155

BN24148

FILTER STRAINER

25 gpm, 100 Mesh

1шт.

158

BN67876

HOSE

1" x 93", 100R3

1шт.

159

BN52041

HOSE

1 1/4" X 35"

1шт.

Выбрано товаров: 85