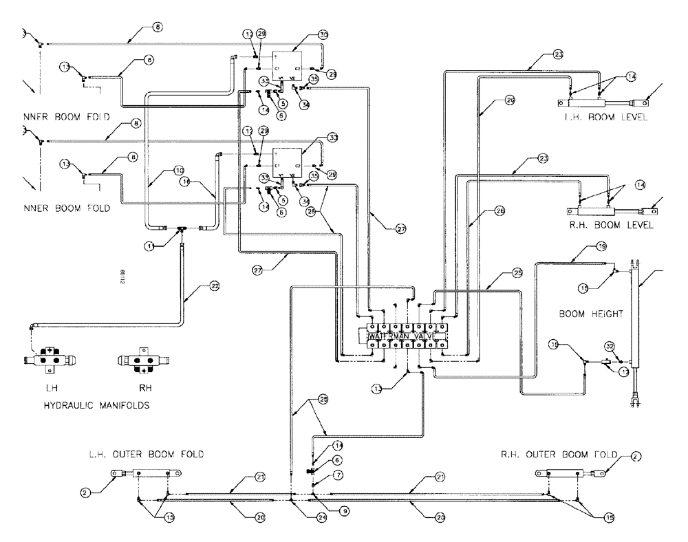
Запчасти Case IH SPX3185 (06-016) - HYDRAULIC PLUMBING - 90 BOOM Hydraulic Plumbing

Схема запчастей Case IH SPX3185 - (06-016) - HYDRAULIC PLUMBING - 90 BOOM Hydraulic Plumbing
20
15
34
9
29
2
7
21
16
21
15
13
1
6
26
8
2
25
5
13
15
12
15
8
8
7
8
24
25
15
33
22
14
21
23
32
9
14
29
14
30
8
14
19
20
5
21
35
33
27
2
17
12
29
29
23
13
10
28
26
34
6
20
6
35
14
27
14
30
FIT
1:1
100%

Артикул

Название

Примечание

Количество

1

NSS

NOT SOLD SEPARAT

CYL inner boom fold, RH

1шт.

See Fig. 07-005

1шт.

2

NSS

NOT SOLD SEPARAT

CYL outer boom fold

2шт.

See Fig. 07-007

1шт.

3

NSS

NOT SOLD SEPARAT

CYL boom height

1шт.

See Fig. 07-003

1шт.

4

NSS

NOT SOLD SEPARAT

CYL boom level

2шт.

See Fig. 07-009

1шт.

5

BN317402

ADAPTER

ADAPTOR, NPT/JIC, #6, #8

2шт.

6

BN53856

HYDRAULIC VALVE

VALVE needle, 3/8" NPT, port

3шт.

7

BN51352

BUSHING

1/4-18 x 3/8-18 NPT

1шт.

8

BN53824

HOSE,6.35mm ID x 965.2mm L, SAE 100R1

1/4" ID x 38" 100R1

4шт.

9

BN53711

TEE

1/4 NPT x 7/16-20 JIC

1шт.

10

BN67131

HYDRAULIC HOSE

1/2" 100R1 x 44"

1шт.

11

BN22159

TEE

3/4-16 37°

1шт.

12

BN444004

FITTING

ADAPTER, O-ring, 37 flare

2шт.

13

BN22160

ELBOW

90° 9/16-18 O-Ring X 7/16-20 JIC

14шт.

14

BN22158

ADAPTER,3/8" NPT X 7/16"-20, 37 Degree

7шт.

15

BN21401

ELBOW,90 Degree 3/8" NPT x 7/16"-20 JIC

10шт.

16

BN53027

HOSE ASSY.

1/2"100R1 x 36"

1шт.

17

BN53681

HYDRAULIC VALVE

VALVE snubber

1шт.

18

NSS

NOT SOLD SEPARAT

CYL inner boom fold, LH

1шт.

See Fig. 07-005

1шт.

19

BN54178

HOSE,6.35mm ID x 1676.4mm L, SAE 100R1

1/4" x 66", 100R1

1шт.

20

BN66605

HOSE

1/4" ID x 365", 100R1

2шт.

21

BN66604

HOSE

1/4" ID x 355", 100R1

2шт.

22

BN67132

HYDRAULIC HOSE

Assy, 1/2" 100R1 x 170

1шт.

23

BN54174

HOSE

1/4" ID x 174", 100R1

2шт.

24

BN21422

TEE

7/16-20 JIC

1шт.

25

BN54177

HOSE

1/4" ID x 96", 100R1

3шт.

26

BN54175

HOSE

1/4" x 182", 100R1

2шт.

27

BN67677

HOSE

1/4" ID x 113"

2шт.

28

BN67676

HOSE

1/4" ID x 102"

2шт.

29

BN21249

ADAPTER,3/4" - 16 ORFS x 7/16" - 20 JIC

4шт.

30

BN322491

VALVE SECTION

VALVE, double relief

2шт.

30a

BN67270

VALVE BLOCK

swiss cheese

1шт.

30b

BN314924

VALVE PRESSURE RELIE

2340

1шт.

30c

BN322490

VALVE PRESSURE RELIE

VALVE relief, 1750

1шт.

31

BN69859

PKG. elec., auto centering

1шт.

31a

BN67000

MOUNT

Assy, Switch

2шт.

See Fig. 07-006

1шт.

31b

BN68779

WIRE HARNESS

CABLE harness options

1шт.

31c

BN68780

MOUNTING PARTS

Auto Centering

1шт.

31d

BN68780

MOUNTING PARTS

Auto Centering

1шт.

33

BN317401

O-RING

ADAPTOR long, O-ring/JIC

2шт.

34

BN53594

FITTING

ADPT, ft, 90D, OR x 37 JIC

2шт.

35

BN53714

FITTING

RDC, 3/4-16 x 7/16-20 JIC

2шт.

36

BN68658

PLUG

ORIFICE, .038

2шт.

37

BN51665

FITTING

FT, CPL, ML PI, 3/8-3/8

1шт.

Выбрано товаров: 49