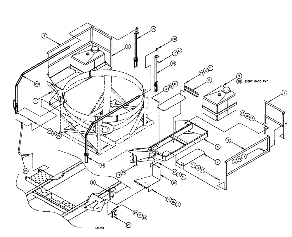
Запчасти Case IH SPX3185 (09-014) - LIQUID PLUMBING - RINSE TANK & DECK ASSEMBLY Liquid Plumbing

Схема запчастей Case IH SPX3185 - (09-014) - LIQUID PLUMBING - RINSE TANK & DECK ASSEMBLY Liquid Plumbing
13
16
15
17
11
26
17
9
7
13
11
11
14
10
28
8
18
27
11
6
16
31
23
17
15
12
16
24
15
11
32
15
15
2
30
29
25
5
19
20
4
18
15
1
15
17
3
17
17
17
FIT
1:1
100%

Артикул

Название

Примечание

Количество

1

BN65109

SIDE RAIL

RAIL end rail lh

1шт.

2

BN65171

SIDE RAIL

RAIL end rail rh

1шт.

3

BN67912

RAIL

side safety l.h.

1шт.

4

BN68000

RAIL

side safety r.h.

1шт.

5

BN68006

PLATFORM ASSY.

walkway MT LH

1шт.

6

BN68005

PLATFORM ASSY.

walkway MT RH

1шт.

7

BN68001

PLATE

SHEET deck

4шт.

7

BN68001

PLATE

SHEET deck

4шт.

8

BN25399

PLATE

Clamp 12 ga x 4.5 x 17

2шт.

9

BN317164

TANK

ASSEMBLY tank, 35 gal

2шт.

9a

BN311055

TANK

35 gal, gray

1шт.

9b

BN314276

COVER

35 gal poly tank

1шт.

9c

BN73733

FITTING

1 1/2" Bulkhead

1шт.

9d

406148A1

FITTING

bulkhead 3/4" dfpt c/w epdm gasket

2шт.

10

BN67918

STEP

1шт.

11

BN50232

BOLT,5/16"-18 x 1.00", Stainless Steel

30шт.

12

BN50239

BOLT,5/16"-18 x 1.75", Stainless

4шт.

13

BN50250

BOLT,3/8"-16 x 3/4", Stainless Steel

7шт.

14

BN50691

BOLT,Hex, 1/2" - 13 x 1", SST

1/2"-13 x 1, Stainless Steel

12шт.

15

BN50142

WASHER,5/16", Stainless Steel

72шт.

16

BN50145

WASHER

3/8, FW, g5

21шт.

17

280736

NUT,5/16"-18, GC

30шт.

18

BN50759

LOCK NUT,3/8"-16, Nylon, Stainless

7шт.

19

86992215

LOCK NUT,1/2"-13, GC

12шт.

20

BN29447

BRACKET

10 ga HRS 5.92" x 6.25"

1шт.

23

BN311740

HANDRAIL

RH

1шт.

24

BN312102

HANDRAIL

LH

1шт.

25

280161

BOLT,Hex, 3/8" - 16 x 3", Gr 5

8шт.

26

BN312670

RAIL ASSY.

rh

1шт.

26a

BN50254

BOLT,3/8"-16 x 1", Stainless

2шт.

26b

BN312648

HANDLE

access

1шт.

26c

BN50131

LOCK NUT

3/8-16, CTL, G5

2шт.

26d

BN50145

WASHER

3/8, FW, G5

2шт.

27

88902

NUT,3/8"-16

8шт.

28

BN305201

U-BOLT

BOLT "U" .31 x1.75, 304SS

2шт.

29

BN313313

MOUNTING PARTS

support, rh

1шт.

30

BN313314

MOUNTING PARTS

support, rh

1шт.

31

BN67395

BRACKET

Valve

1шт.

32

NSS

NOT SOLD SEPARAT

PKG sight gauge, rinse, sphere

2шт.

See Fig. 09-019

1шт.

Выбрано товаров: 40