Качественные детали и логистика
Оригинальные и аналоговые запчасти с доставкой по России, Казахстану и Беларуси
©2022 PartSell ООО "Система" ИНН 2463123282 ОГРН 1212400004838
Центральный офис: г. Красноярск, Академика Киренского, д.87, пом.4
Телефон: 8 (800) 777-65-74 Email: zakaz@partsell.ru
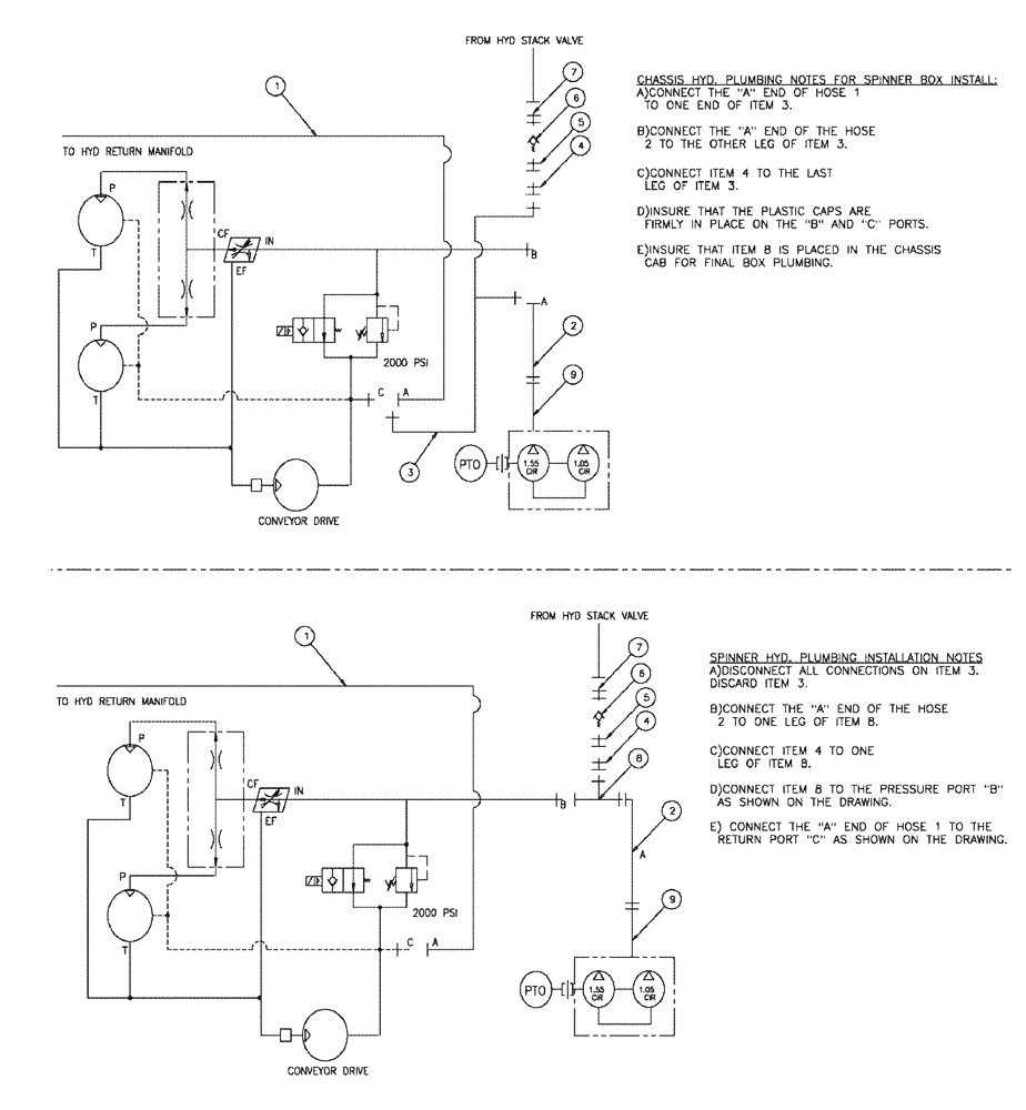
(11-019) - HYDRAULIC DRIVE GROUP, SPINNER BOX
№
Артикул
Название
Примечание
Количество
1
342155A1
HOSE
12 x 135, JIC end
1шт.
2
BN67311
3/4" ID 100R2 X 110
3
BN52289
HYD CONNECTOR
"T" JIC-1 1/16-12 Male
4
BN53715
REDUCER
12FJ-8MJ
5
BN53467
SWIVEL CONNECTION
FT, Adapter, 3/4-16 Or To JIC
6
342101A1
CHECK VALVE
inline -8
7
BN444004
FITTING
Adapter, O-Ring 37 Flare
8
BN53573
TEE
jic-1 1/16, male-female
9
BN319839
Assembly, 12 X 124"
Выбрано товаров: 0