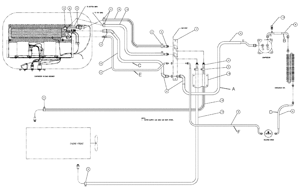
Запчасти Case IH SPX3200 (02-005) - AC HOSE PACKAGE Cab Exterior

Схема запчастей Case IH SPX3200 - (02-005) - AC HOSE PACKAGE Cab Exterior
9
2
17
5
13
5
16
10
5
4
4
6
7
5
8
6
6
6
5
12
5
6
5
2
6
FIT
1:1
100%

Артикул

Название

Примечание

Количество

217-144

45 ELBOW,45 Degree Elbow, 5/8" Hose Barb x 1/2" Male NPTF

2шт.

BN310569

ELBOW

Hosebarb 1/2MPTx3/8X90 DEG.

1шт.

a

BN310620

HOSE ASSY.

W/O-Ring (A.C.)

1шт.

b

BN311012

FLEXIBLE HOSE

w/ O-ring (A.C.)

1шт.

c

BN313002

HOSE

W/O-Ring (A.C.)

1шт.

d

BN318425

HOSE

C COND-Dryer

1шт.

128483A1

O-RING,1.78mm Thk x 7.65mm ID, 70 Duro

5/16 id x 1/16

2шт.

Service Parts For Ref. D

1шт.

e

BN67791

HOSE

w/ O-Ring (A.C.)

1шт.

f

BN67794

HOSE

w/ O-Ring (A.C.)

1шт.

2

BN306271

TAPE

Tar, 10"

3шт.

4

217-153

FITTING,5/8" Hose Barb x 1/2" Male NPTF

4шт.

5

1954736C1

HOSE CLAMP,#24

10шт.

7

BN312080

COVER

Hose, w/hardware

1шт.

BN50146

WASHER,3/8", Stainless

2шт.

Parts Of Cover-Hose, W/Hardware, P/N BN312080

1шт.

BN52339

BOLT

3/8-16 X .5, HH, SS

2шт.

Parts Of Cover-Hose, W/Hardware, P/N BN312080

1шт.

BN67163

COVER

1шт.

Parts Of Cover-Hose, W/Hardware, P/N BN312080

1шт.

8

BN306812

HOSE,0.63" ID

x 6" - Supply

1шт.

9

BN67789

HEATER HOSE,0.625" ID

Supply

1шт.

10

BN312076

HEATER HOSE,0.625" ID x 192.00"

Supply

1шт.

12

BN67788

HEATER HOSE,0.625" ID

Return

1шт.

13

BN67790

HEATER HOSE,0.625" ID

Return

1шт.

16

BN312081

COVER

Enclosure-Hose, W/Hardware

1шт.

BN50208

BELT

1/4-20 X .5, STP

10шт.

Parts Of Enclosure-Hose, W/Hdwe, P/N BN312081

1шт.

BN67233

COVER

Enclosure

1шт.

Parts Of Enclosure-Hose, W/Hdwe, P/N BN312081

1шт.

17

87000227

SWITCH, A/C HIGH PRE

High N.C., Start Serial: 5693

1шт.

87000227

SWITCH, A/C HIGH PRE

High N.C.

1шт.

Indicates Old Part Number Or Can Order Newer Part Number Listed Above

1шт.

Выбрано товаров: 33