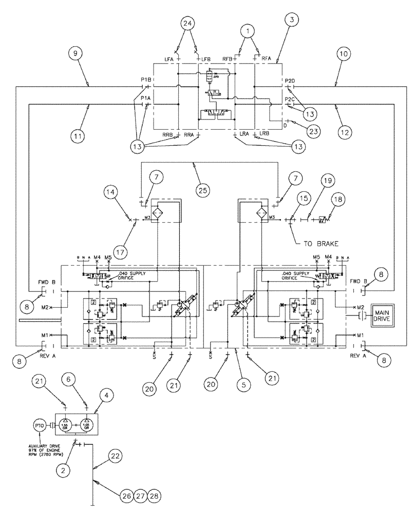
Запчасти Case IH SPX3200 (06-002) - HYDROSTATIC PUMP GROUP Hydraulic Plumbing

Схема запчастей Case IH SPX3200 - (06-002) - HYDROSTATIC PUMP GROUP Hydraulic Plumbing
14
25
11
5
2
1
17
22
20
21
21
23
4
8
28
10
20
13
12
6
19
13
7
18
24
21
7
8
8
27
3
9
15
13
26
FIT
1:1
100%

Артикул

Название

Примечание

Количество

1

BN302574

ELBOW

16MOR-16MB X 90

2шт.

1a

167268

O-RING,0.116" Thk x 1.171" ID, -916, Cl 6, 90 Duro

1шт.

O-ring boss end

1шт.

1b

238-6021

O-RING,15/16 X 1 - 1/16, Cl 6

1шт.

Face seal end

1шт.

2

BN313173

ADAPTER

Machined

1шт.

3

87271742

VALVE

Loadshare Deutsch

1шт.

4

BN314821

HYDROSTATIC PUMP,25.4 CC

Tandem, 1.55/1.05

1шт.

5

BN315055

HYDROSTATIC PUMP,75 CC

Tandem Series 90 75

1шт.

6

BN444008

FITTING

8MJ-10MB

1шт.

7

BN445003

FITTING

Adapter, 90 O-Ring 37Flr 06-06

2шт.

8

BN52315

KIT

1" Split Flange Code 62

4шт.

9

BN55123

HYDRAULIC HOSE,25.4mm ID x 1238.25mm L

1" x 48.75, 5000 PSI

1шт.

10

BN55124

HYDRAULIC HOSE,1.00" ID x 14.25"

1" x 14.25, 5000 PSI

1шт.

11

BN55125

HYDRAULIC HOSE,1.00" ID x 22.00"

1" x 22, 5000 PSI

1шт.

12

BN55126

HYDRAULIC HOSE,25.4mm ID x 1435.1mm L

1" x 56.50, 5000 PSI

1шт.

13

BN57223

FITTING

16 MOR-16 MB

8шт.

14

BN21531

NUT,7/16"-20, 37 Degree

1шт.

15

BN21866

TEE,9/16"-18 O-Ring x 7/16:-20, 37 Degree

1шт.

17

BN51589

FITTING

Adapter, STR, 37 FLR X 9/16 OR

1шт.

18

BN53950

SENSOR

Pressure, N.O.200 PSI

1шт.

19

BN53961

ADAPTER

Int. Pipe-37 Flare

1шт.

20

BN302659

FITTING

20Mor-16MB

2шт.

21

BN444001

FITTING

Adapter, O-Ring 37 Flare12-12

3шт.

22

BN311568

HYDRAULIC HOSE,31.75mm ID x 1524mm L

Hose Assembly, 20 X 60

1шт.

23

BN60440

ADAPTER

STR "O" Ring

1шт.

24

201-318

ELBOW,45 Degree, 1 7/16"-12 x 1 5/16"-12. Adj, ORFS

2шт.

25

BN51475

SLEEVE

Hose Assembly-3/8 ID X 27 100R1

1шт.

26

BN52035

CLAMP

2" Dia., Vinyl Coated, Start Serial: 5636

1шт.

27

88011

BOLT,Hex, 3/8" - 16 x 1 1/4", Gr 5

, Start Serial: 5636

1шт.

28

88902

NUT,3/8"-16

, Start Serial: 5636

1шт.

9706685

NUT,M12 x 1.75, Cl 8

2шт.

Hydraulic Pump Mounting Components

1шт.

412123

LOCK WASHER,13.1mm ID x 21.1mm OD x 2.55mm Thk

2шт.

Hydraulic Pump Mounting Components

1шт.

BN306620

BOLT

1/2-13 X 1.25, HH, G8

4шт.

Hydraulic Pump Mounting Components

1шт.

BN310636

STUD

M12-1.75 X 90 8.8

2шт.

Hydraulic Pump Mounting Components

1шт.

86624188

WASHER,0.53" ID x 1.06" OD x 0.13" Thk

5шт.

Hydraulic Pump Mounting Components

1шт.

BN67510

GASKET

SAE B Pad

1шт.

Hydraulic Pump Mounting Components

1шт.

Выбрано товаров: 43