Запчасти Case IH SPX3200 (06-004) - HYDRAULIC CASE DRAIN ASSEMBLY Hydraulic Plumbing

Схема запчастей Case IH SPX3200 - (06-004) - HYDRAULIC CASE DRAIN ASSEMBLY Hydraulic Plumbing
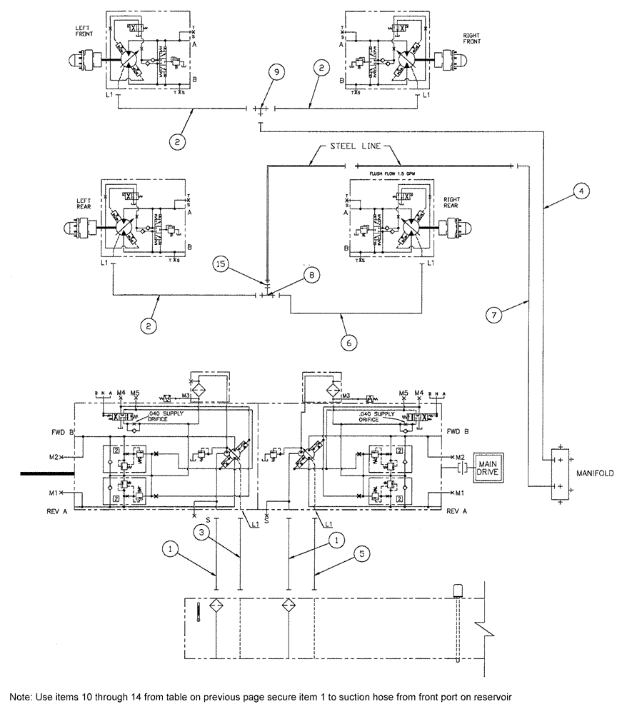
4
15
7
9
2
6
5
1
8
1
2
2
3
FIT
1:1
100%

Артикул

Название

Примечание

Количество

1

BN313286

HOSE ASSY.

20 X 35

2шт.

2

BN316426

HOSE ASSY.

10 X 164"

3шт.

3

BN53443

HOSE,19.05mm ID x 1778mm L

100R2

1шт.

4

BN69595

HOSE

3/4" x 64" 100R1

1шт.

5

BN53923

HOSE,19.05mm ID x 1701.8mm L, SAE 100R2

1шт.

6

BN67867

HOSE

5/8" x 130", 100R1

1шт.

7

BN67874

HOSE ASSY.

3/4" X 22"

1шт.

8

218-842

TEE,37 Degree, 7/8"-14 x 7/8"-14, Fem Sw Br

1шт.

9

BN69127

TEE

#10 X 10 X 12 JIC

1шт.

10

88902

NUT,3/8"-16

1шт.

11

BN50145

WASHER

3/8, FW, G5

1шт.

12

88011

BOLT,Hex, 3/8" - 16 x 1 1/4", Gr 5

1шт.

13

BN52035

CLAMP

2" Dia., Vinyl Coated

1шт.

14

BN570018

CLAMP

Vinyl Coated 1-7/16

1шт.

15

BN322552

REDUCER

JIC-12F-10M

1шт.

Выбрано товаров: 15