Запчасти Case IH SPX3200 (06-012) - ACTIVE SUSPENSION (OPTION) Hydraulic Plumbing

Схема запчастей Case IH SPX3200 - (06-012) - ACTIVE SUSPENSION (OPTION) Hydraulic Plumbing
9
5
2
4
2
11
3
1
2
14
3
4
8
2
4
9
7
6
15
4
13
8
10
12
10
12
4
FIT
1:1
100%

Артикул

Название

Примечание

Количество

280129

NUT,1/4"-20

5шт.

BN304538

CLAMP

hose

1шт.

BN304664

CLAMP

vinyl, 1/2", double

1шт.

BN313250

SUSPENSION

Shock Assembly., Susp.

2шт.

See Fig. 06-013

1шт.

9707580

BOLT,Hex, 1/4" - 20 x 3/4", Gr 5, Full Thd

1шт.

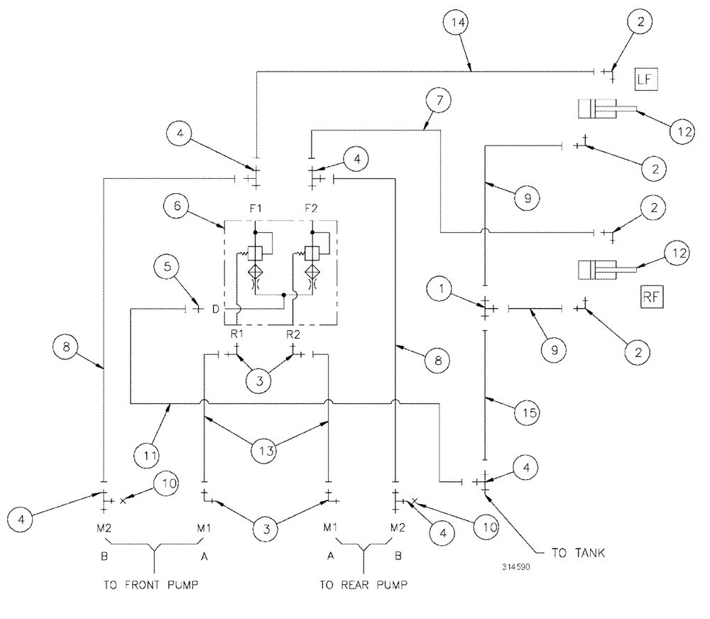
1

BN302511

FITTING

4MOR-4MOR-4MOR

1шт.

2

BN302547

90 ELBOW

9/16-18 x 7/16-20, ZND

4шт.

3

BN302549

ELBOW

9/16-18 ORFS x 9/16-18 ORB

4шт.

4

BN302581

FITTING

4MOR-4MOR-6MBX

5шт.

5

BN302641

FITTING

4MOR-6MB

1шт.

6

BN304081

BLOCK

Purge (Cylinder)

1шт.

7

BN317418

HOSE ASSY.

4 X 240"

1шт.

8

BN307887

HOSE ASSY.

4 X 28"

2шт.

9

BN319095

HOSE

4 X 178"

2шт.

10

BN305425

CAP

4 Ffor

2шт.

11

BN316445

HOSE ASSY.

4 X 40"

1шт.

12

BN313249

HYDRAULIC CYLINDER

Suspension

2шт.

See Fig. 07-009

1шт.

12

BN313249R

REMAN-HYD CYLINDER

SPX3200 SPRAYER, Suspension (6/01-12/04)

2шт.

12

BN313249C

CORE-HYD CYLINDER

Return Number

2шт.

13

BN316132

HOSE ASSY.

4 X 26"

2шт.

14

BN319094

HOSE

4 X 150"

1шт.

15

BN322267

HOSE

4 X 67"

1шт.

16

86632587

WASHER,0.28" ID x 0.62" OD x 0.07" Thk

2шт.

17

280566

BOLT,Hex, 1/4" - 20 x 2 3/4", Gr 5

2шт.

Выбрано товаров: 26