Запчасти Case IH SPX3200 (06-014) - HYDRAULIC GROUP, 2WS Hydraulic Plumbing

Схема запчастей Case IH SPX3200 - (06-014) - HYDRAULIC GROUP, 2WS Hydraulic Plumbing
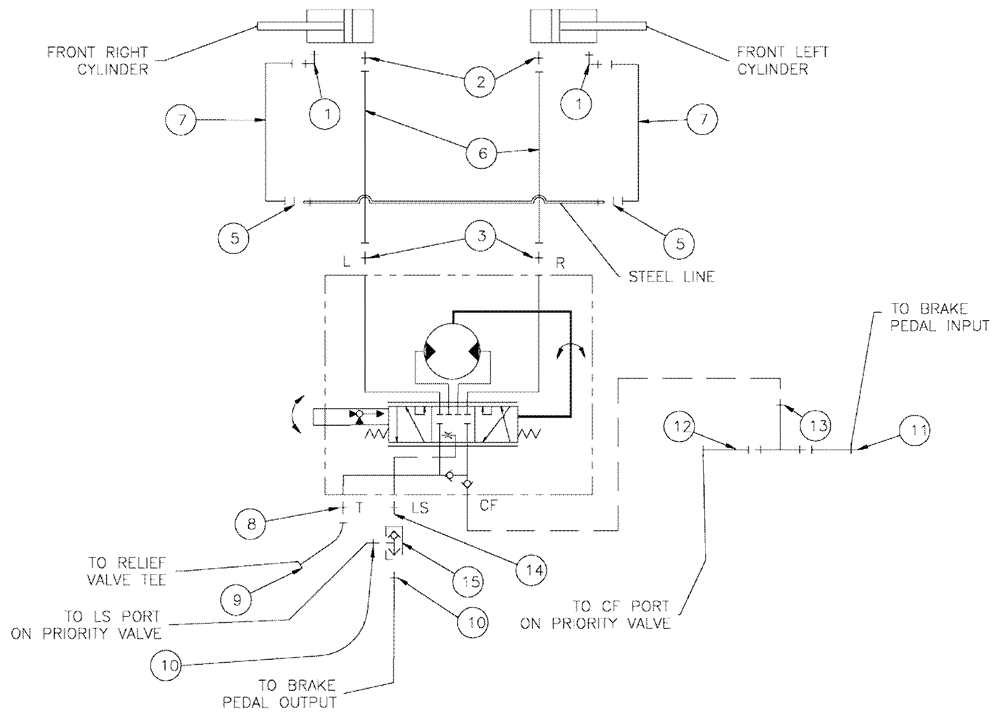
14
1
8
7
13
11
12
15
9
10
7
3
5
5
1
2
10
6
FIT
1:1
100%

Артикул

Название

Примечание

Количество

1

BN302553

ELBOW

11/16-16 ORFS x 9/16-18 ORB

2шт.

1a

237-6006

O-RING,0.078" Thk x 0.468" ID, -906, Cl 6, 90 Duro

2шт.

1b

9993141

O-RING,0.07" Thk x 0.364" ID, -12, Cl 6, 90 Duro

2шт.

2

BN302646

FITTING

11/16-16 ORFS x 9/16-18 ORB

2шт.

3

BN303940

FITTING

6MOR-8MB45

2шт.

4

86594406

CLAMP,15.9mm, Coat, 10.3mm Bolt Hole, P Type

3шт.

5

BN305412

O-RING

For -6 Ffor

2шт.

6

BN316687

HOSE

Assembly, 6 X 103"

2шт.

7

BN307877

HOSE ASSY.

Assembly

2шт.

8

BN57226

ADAPTER

fitting, o-ring, 37 FL 8-6S

1шт.

9

BN68851

HYDRAULIC HOSE

3/8" I.D. x 80"

1шт.

10

BN444005

FITTING

Adapter, O-Ring 37 Flare 04-04

2шт.

11

BN53714

FITTING

Reducer, 3/4-16 X 7/16-20 JIC

1шт.

12

86986320

HOSE

8 x 80"

1шт.

13

BN51586

TEE

3/4-16"O" Ring To JIC

1шт.

14

BN310595

FITTING

4MB-4MB

1шт.

15

343925A1

HYDRAULIC VALVE

Shuttle, 5000 PSI

1шт.

16

88902

NUT,3/8"-16

2шт.

17

88206

BOLT,Hex, 3/8" - 16 x 1", Gr 5

2шт.

Выбрано товаров: 19