Запчасти Case IH SPX3200 (06-019) - PRODUCT PUMP HYDRAULIC GROUP Hydraulic Plumbing

Схема запчастей Case IH SPX3200 - (06-019) - PRODUCT PUMP HYDRAULIC GROUP Hydraulic Plumbing
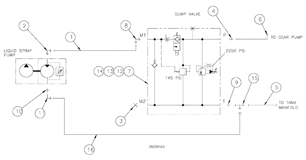
3
2
15
1
6
4
12
5
10
7
11
8
13
16
9
14
FIT
1:1
100%

Артикул

Название

Примечание

Количество

1

BN315408

HOSE

Assembly, 10 X 25"

1шт.

2

BN53589

FITTING

10Mj-8MB X 90

1шт.

3

BN21243

PLUG

Hex, 7/8"-14, O-Ring

1шт.

4

BN444007

O-RING

37 Flare 12-10

1шт.

5

87266263

HOSE

Assembly, 12 X 42"

1шт.

6

BN315410

HOSE ASSY.

12 X 108"

1шт.

7

BN320158

HYDRAULIC VALVE

Dump/Flow Control

1шт.

See Fig. 06-025

1шт.

8

BN51599

ELBOW

90-7/8-14 O-Rring X 7/8

1шт.

10

BN66219

FITTING

12MJ-8MB

1шт.

11

BN446020

ELBOW

90 Degree Swivel

1шт.

12

BN300488

WASHER

M6, Flat, 8.8

2шт.

13

86508570

BOLT,Hex, M6 x 80mm OAL, Cl 8.8

2шт.

14

353308

NUT,M6 x 1.0, Cl 8

2шт.

15

BN53573

TEE

jic-1 1/16, male-female

1шт.

16

BN311289

HOSE,0.75" ID x 31.00"

100R2

1шт.

Выбрано товаров: 16