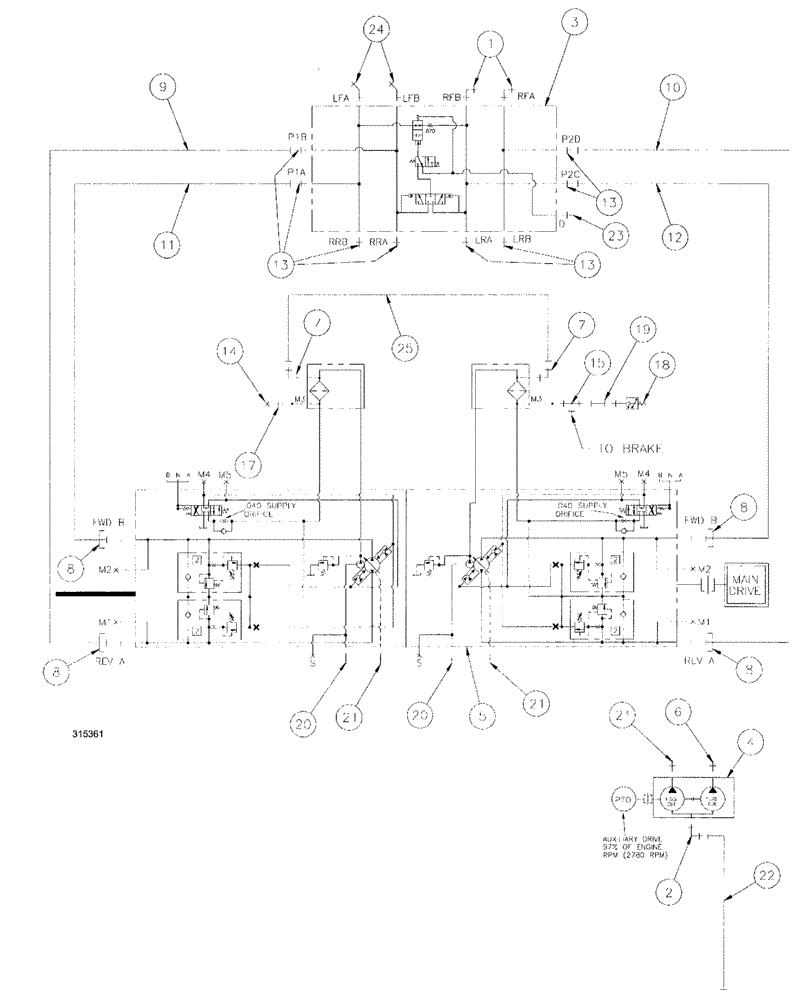
Запчасти Case IH SPX3200 (06-004) - HYDROSTATIC PUMP GROUP (29) - HYDROSTATIC DRIVE

Схема запчастей Case IH SPX3200 - (06-004) - HYDROSTATIC PUMP GROUP (29) - HYDROSTATIC DRIVE
8
7
20
11
21
14
7
6
1
8
5
18
21
9
13
2
8
17
13
10
13
25
15
21
4
8
20
23
22
24
3
12
19
FIT
1:1
100%

Артикул

Название

Примечание

Количество

1

BN302574

ELBOW

16MOR-16MB x 90

2шт.

1a

167268

O-RING,0.116" Thk x 1.171" ID, -916, Cl 6, 90 Duro

1-5/16", ORB

1шт.

O-ring boss end

1шт.

1b

238-6021

O-RING,15/16 X 1 - 1/16, Cl 6

1шт.

Face seal end

1шт.

2

BN302576

ELBOW

20MOR-16MB x 90

1шт.

3

MANIFOLD, loadshare

1шт.

See Fig. 06-038

1шт.

4

BN314821

HYDROSTATIC PUMP,25.4 CC

Tandem, 1.55/1.05

1шт.

5

PUMP, tandem series, 90, 75

1шт.

See Fig. 06-044

1шт.

6

BN444008

FITTING

8MJ-10MB

1шт.

7

BN445003

FITTING

ADPT-90, 37FLR06-06

2шт.

8

BN52315

KIT

1" Split Flange Code 62

4шт.

9

BN55123

HYDRAULIC HOSE,25.4mm ID x 1238.25mm L

1" x 48.75, 5000 PSI

1шт.

10

BN55124

HYDRAULIC HOSE,1.00" ID x 14.25"

1" x 14.25, 5000 PSI

1шт.

11

BN55125

HYDRAULIC HOSE,1.00" ID x 22.00"

1" x 22, 5000 PSI

1шт.

12

BN55126

HYDRAULIC HOSE,25.4mm ID x 1435.1mm L

1" x 56.50, 5000 PSI

1шт.

13

BN57223

FITTING

STR 1-5/16 12 O-Ring x 1-7/16 12 Male Flat Face

8шт.

14

BN21531

NUT,7/16"-20, 37 Degree

1шт.

15

BN21866

TEE,9/16"-18 O-Ring x 7/16:-20, 37 Degree

1шт.

17

BN51589

FITTING

STR.-9/16-18 O-Ring x 7/16-20 JIC

1шт.

18

BN53950

SENSOR

Pressure, N.O.200 PSI

1шт.

19

BN53961

ADAPTER

Int. Pipe-37 Flare

1шт.

20

BN302659

FITTING

20MOR-16MB

2шт.

21

BN444001

FITTING

ADAPTER, 37 flare, 12-12

3шт.

22

BN311568

HYDRAULIC HOSE,31.75mm ID x 1524mm L

HOSE ASSY., 20 x 60

1шт.

23

BN60440

ADAPTER

STR, "o" ring

1шт.

24

201-318

ELBOW,45 Degree, 1 7/16"-12 x 1 5/16"-12. Adj, ORFS

2шт.

25

BN51475

SLEEVE

HOSE ASSY., 3/8 ID x 27 100R1

1шт.

Hydraulic pump mounting components

1шт.

BN306620

BOLT

1/2-13 x 1.25, HH, G8

4шт.

Hydraulic pump mounting components

1шт.

BN310636

STUD

M12-1.75 x 90 8.8

2шт.

Hydraulic pump mounting components

1шт.

BN50166

WASHER

7/8 OD x 1/2 ID x 14 ga.

4шт.

Hydraulic pump mounting components

1шт.

BN67510

GASKET

SAE, B, PAD

1шт.

Hydraulic pump mounting components

1шт.

100038

NUT,M12 x 1.75, Cl 8

2шт.

Hydraulic pump mounting components

1шт.

412123

LOCK WASHER,13.1mm ID x 21.1mm OD x 2.55mm Thk

2шт.

Hydraulic pump mounting components

1шт.

Выбрано товаров: 0