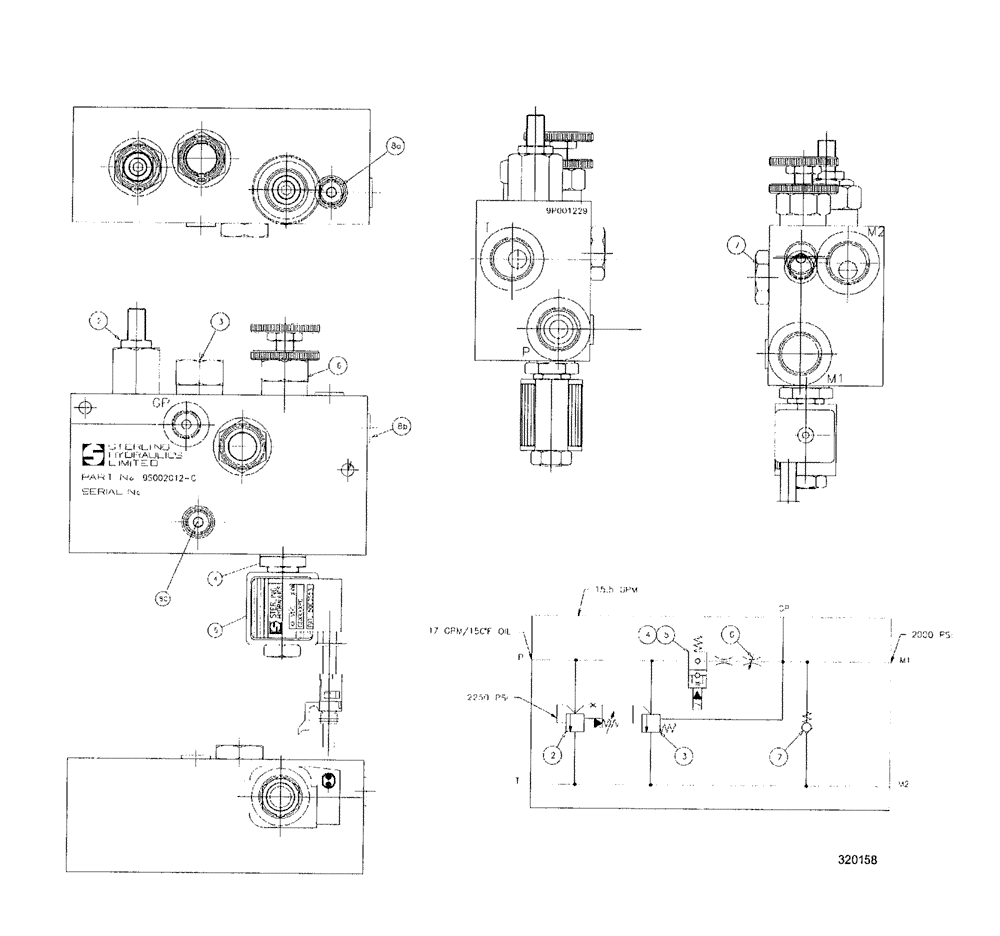
Запчасти Case IH SPX3200 (06-040) - DUMP/FLOW CONTROL VALVE (29) - HYDROSTATIC DRIVE

Схема запчастей Case IH SPX3200 - (06-040) - DUMP/FLOW CONTROL VALVE (29) - HYDROSTATIC DRIVE
3
8a
2
7
2
7
4
8c
4
8b
5
5
3
6
6
FIT
1:1
100%

Артикул

Название

Примечание

Количество

1

BN314651

BLOCK

M/C

1шт.

2

BN314652

VALVE

relief

1шт.

3

BN314653

VALVE

by-pass compensator

1шт.

4

BN314655

VALVE

2/2 way solenoid

1шт.

5

BN314656

SOLENOID

1шт.

BN300316

SEAL KIT

For BN314655

1шт.

6

BN314657

VALVE

needle

1шт.

7

BN314658

CHECK VALVE

1шт.

8

BN314660

PLUG

zero leak hollow hex

3шт.

Выбрано товаров: 9