Запчасти Case IH SPX3310 (06-002) - HYDROSTATIC PUMP GROUP Hydraulic Plumbing

Схема запчастей Case IH SPX3310 - (06-002) - HYDROSTATIC PUMP GROUP Hydraulic Plumbing
FIT
1:1
100%

Артикул

Название

Примечание

Количество

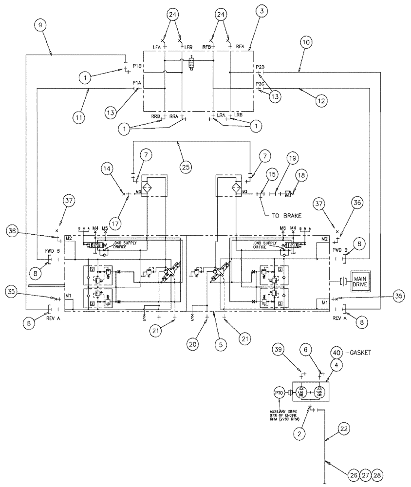
1

BN302574

ELBOW

16MOR-16MB X 90

5шт.

1a

167268

O-RING,0.116" Thk x 1.171" ID, -916, Cl 6, 90 Duro

1шт.

O-ring boss end

1шт.

1b

238-6021

O-RING,15/16 X 1 - 1/16, Cl 6

1шт.

Face seal end

1шт.

2

BN313173

ADAPTER

MACHINED

1шт.

3

87271742

VALVE

Loadshare Deutsch, Start Serial: Y5T020002

1шт.

See Fig. 06-032

1шт.

3

NS

NOT SERVICED

Hydraulic Drive Loop Group

1шт.

Indicates Old Part Number or Can Order Newer Part Number Listed above

1шт.

See Fig. 06-003

1шт.

4

BN314821

HYDROSTATIC PUMP,25.4 CC

Tandem, 1.55/1.05

1шт.

5

BN315055

HYDROSTATIC PUMP,75 CC

TANDEM SERIES 90 75

1шт.

See Fig. 06-038

1шт.

6

BN302559

FITTING

8 MOR-10 MB X 90

1шт.

7

BN445003

FITTING

6MB-6MJ X 90

2шт.

8

BN52315

KIT

1" Split Flange Code 62

4шт.

8a

BN52317

O-RING

For 52315 (FK-16H)

1шт.

Parts of Kit, 1" Splitflange C 62, P/N BN52315

1шт.

9

87270157

HYDRAULIC HOSE,25.4mm ID x 685.8mm L

16 X 27

1шт.

10

87270162

HYDRAULIC HOSE,25.4mm ID x 292.1mm L

16 X 11.75

1шт.

11

87270163

HYDRAULIC HOSE,25.4mm ID x 501.65mm L

16 X 19.75

1шт.

12

BN55126

HYDRAULIC HOSE,25.4mm ID x 1435.1mm L

1" x 56.50, 5000 PSI

1шт.

13

BN57223

FITTING

16 MOR-16 MB

3шт.

14

BN21531

NUT,7/16"-20, 37 Degree

2шт.

15

BN21866

TEE,9/16"-18 O-Ring x 7/16:-20, 37 Degree

1шт.

17

BN51589

FITTING

6MB-4MJ

1шт.

18

BN53950

SENSOR

Pressure, N.O.200 PSI

1шт.

20

201-134

HYD CONNECTOR,1 11/16"-12 ORFS x 1 5/16"-12 ORB

2шт.

21

BN444001

FITTING

12MB-12MJ

2шт.

22

BN311568

HYDRAULIC HOSE,31.75mm ID x 1524mm L

20 X 60

1шт.

23

BN444002

ADAPTER

6 mj-6 mb, Serial Range: -Y5T020057

1шт.

24

201-318

ELBOW,45 Degree, 1 7/16"-12 x 1 5/16"-12. Adj, ORFS

4шт.

25

BN51475

SLEEVE

3/8 ID X 27 100R1

1шт.

26

515-23508

CLAMP,2", Insul, 3/8" Bolt

2шт.

27

88011

BOLT,Hex, 3/8" - 16 x 1 1/4", Gr 5

1шт.

28

88902

NUT,3/8"-16

1шт.

33

BN60321

HOSE

3/8" ID X 21" 100R1, Serial Range: -Y5T020057

1шт.

34

BN55089

GREASE

Grease, 14 oz tube

1шт.

35

201-307

ELBOW,90 Degree Elbow, 1-3/16" - 12 Male ORFS x 1-1/16" - 12 Male ORB

1шт.

35

BN446048

PLUG

HEX -6, 9/16-18

2шт.

36

BN302549

ELBOW

4 MOR-6 MB X 90

2шт.

37

BN305425

CAP

4 FFOR

2шт.

38

87269620

SUPPORT

BRACKET VALVE

1шт.

39

BN302568

ELBOW

12 MOR-12 MB X 90

1шт.

40

BN67510

GASKET

SAE B PAD

1шт.

Выбрано товаров: 46