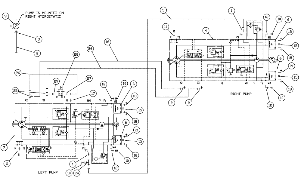
Запчасти Case IH SPX3320 (06-013) - HYDROSTATIC PUMP, GROUP Hydraulic Plumbing

Схема запчастей Case IH SPX3320 - (06-013) - HYDROSTATIC PUMP, GROUP Hydraulic Plumbing
10
15
26
6
18
21
10
5
27
26
16
15
6
21
10
1
16
11
15
15
9
6
10
8
28
24
18
17
4
12
2
1
12
12
25
18
12
2
18
6
11
18
29
3
10
7
FIT
1:1
100%

Артикул

Название

Примечание

Количество

1

BN302647

FITTING

6 MOR 8MB

2шт.

2

BN302547

90 ELBOW

9/16-18 x 7/16-20, ZND

2шт.

3

BN316599

REPAIR KIT

1-1/4 SPLIT FLGE CO 61

1шт.

Incl 2 Clamps, 70921117, 4 Bolts, 9637916, 4 Lock Washers, 92-11044, 1 O Ring, 235757

1шт.

4

87269803

PUMP

HYD W/13 T

1шт.

See Fig. 06-014

1шт.

4

87269803R

REMAN-HYD PUMP

HYD W/13 T

1шт.

4

87269803C

CORE-HYDRAULIC PUMP

Return Number

1шт.

5

87517431

HOSE

6 X 28

1шт.

6

87270155

MANIFOLD

DRIVE

4шт.

7

87269802

PUMP

HYD W/11 T

1шт.

See Fig. 06-015

1шт.

7

87269802R

REMAN-HYD PUMP

HYD W/11 T

1шт.

7

87269802C

CORE-HYDRAULIC PUMP

Return Number

1шт.

8

343888A1

HOSE

20 x 20"

1шт.

9

BN316492

PUMP,28 CC

PRES COMP. 1.16

1шт.

9

BN316492R

REMAN-HYD PUMP

SPX3320 (11/06-4/09)

1шт.

9

BN316492C

CORE-HYDRAULIC PUMP

Return Number

1шт.

9a

238-5155

O-RING,0.103" Thk x 3.987" ID, -155, Cl 5, 75 Duro

1шт.

Used on the nose of hydraulic pump BN316492

1шт.

10

BN307993

NIPPLE, LUBE

NIPPLE DIAGNOSTIC, 6F FOR

5шт.

11

BN302655

FITTING

12 MOR-12 MB

2шт.

12

BN302551

FITTING

6 MOR 4MB X 90

4шт.

13

87529240

WASHER,0.53" ID x 1.06" OD x 0.13" Thk

0.531 x 1.062 x 0.134 HTS DOR HDN

2шт.

Not Shown

1шт.

14

87342927

BOLT,Hex, 1/2" - 13 x 1 1/4", Gr 8

Hex, 1/2"-13 x 1 1/4, G8

2шт.

Not Shown

1шт.

15

9841223

PLUG,1-1/16" - 12 ORB

4шт.

16

87271202

HOSE

4 X 11.5

1шт.

17

BN302646

FITTING

11/16-16 ORFS x 9/16-18 ORB

2шт.

18

BN302423

ELBOW

12 MOR 12 MB X 90LL

6шт.

19

87342782

BOLT,Hex, 3/8" - 16 x 2 3/4", Gr 5

16шт.

Not Shown

1шт.

20

238-6214

O-RING,0.139" Thk x 0.984" ID, -214, Cl 6, 90 Duro

4шт.

Not Shown

1шт.

21

BN302568

ELBOW

12 MOR 12MB X 90

2шт.

24

BN302435

TEE

11/16 -16 ORFS x 11/16 -16 ORFS Swivel

1шт.

25

BN302580

FITTING

4 MOR 4 MOR 4MBX

2шт.

26

BN307884

HOSE

2шт.

27

BN302640

FITTING

4 MOR 4MB

1шт.

28

87576210

VALVE

SHUNT DEUTSCH 4SAE

1шт.

See Fig. 06-016

1шт.

29

87576573

FITTING

4MB 4 FORX

1шт.

Выбрано товаров: 43