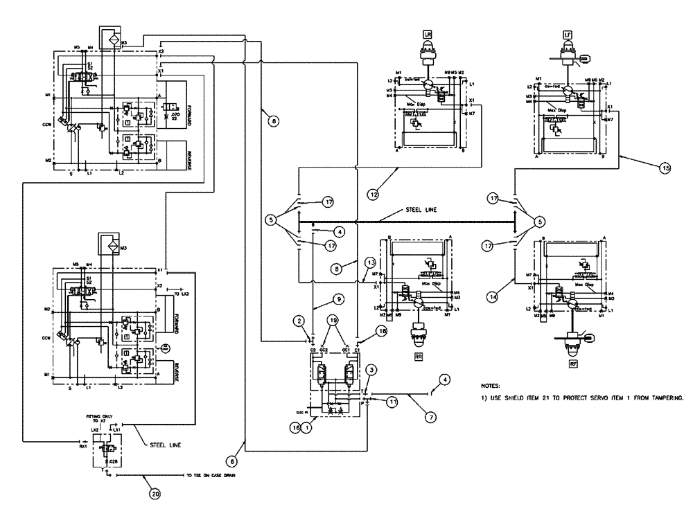
Запчасти Case IH SPX4260 (06-001) - STANDARD CONTROL HYDRAULIC GROUP Hydraulic Plumbing

Схема запчастей Case IH SPX4260 - (06-001) - STANDARD CONTROL HYDRAULIC GROUP Hydraulic Plumbing
2
19
9
20
17
7
6
5
5
17
14
15
17
4
13
18
11
3
12
1
4
8
16
8
17
FIT
1:1
100%

Артикул

Название

Примечание

Количество

1

342929A1

VALVE

Servo Pcs

1шт.

2

BN302581

FITTING

4Mor-4Mor-6Mbx

1шт.

3

BN302641

FITTING

4Mor-6Mb

1шт.

4

BN305411

O-RING,0.07" Thk x 0.301" ID, -11, Cl 6, 90 Duro

FOR-4FFOR

2шт.

5

BN305412

O-RING

FOR-6FFOR

8шт.

6

BN316760

HOSE ASSY.

6 X 66"

1шт.

7

BN307845

HOSE ASSY.

1шт.

8

BN324251

HOSE ASSY.

4 X 55"

2шт.

9

BN307848

HOSE ASSY.

4 X 50.5

1шт.

11

BN302583

FITTING

6MOR-6MOR-6MBX

1шт.

12

BN325847

HOSE ASSY.

4 X 174"

1шт.

13

BN325848

HOSE ASSY.

4 X 152"

1шт.

14

BN325849

HOSE ASSY.

4 X 149"

1шт.

15

BN325850

HOSE

4 X 169"

1шт.

16

BN308120

MANIFOLD

Servo Control

1шт.

17

BN313268

ORIFICE

.042 -6 Disk

4шт.

18

BN302549

ELBOW

4Mor-6Mbx90

1шт.

19

BN446048

PLUG

Hex Oring, -6, 9/16-18

2шт.

20

BN314944

HOSE ASSY.

1шт.

21

342820A1

SHIELD

standard, servo valve

1шт.

22

814-6055

BOLT,Hex, M6 x 1 x 55mm, Cl 8.8

4шт.

23

86528579

NUT,M8 x 1.25

4шт.

Выбрано товаров: 22