Запчасти Case IH SPX4260 (06-003) - HYDRAULIC GROUP, 2WS Hydraulic Plumbing

Схема запчастей Case IH SPX4260 - (06-003) - HYDRAULIC GROUP, 2WS Hydraulic Plumbing
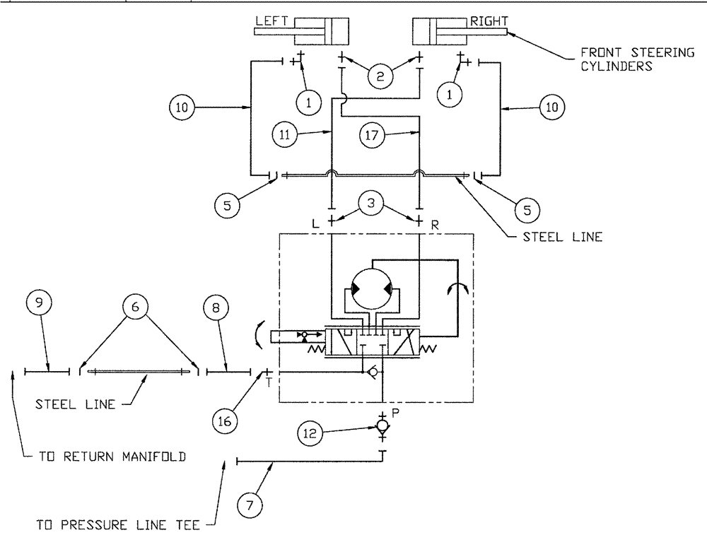
11
3
6
1
5
7
16
8
10
2
17
1
9
5
12
10
FIT
1:1
100%

Артикул

Название

Примечание

Количество

1

BN302553

ELBOW

11/16-16 ORFS x 9/16-18 ORB

2шт.

1a

237-6006

O-RING,0.078" Thk x 0.468" ID, -906, Cl 6, 90 Duro

2шт.

1b

9993141

O-RING,0.07" Thk x 0.364" ID, -12, Cl 6, 90 Duro

2шт.

2

BN302646

FITTING

11/16-16 ORFS x 9/16-18 ORB

2шт.

3

BN302647

FITTING

6MOR-8MB

2шт.

4

353308

NUT,M6 x 1.0, Cl 8

4шт.

5

BN305412

O-RING

FOR-6FFOR

2шт.

6

BN305413

O-RING,0.07" Thk x 0.489" ID, -14, Cl 6, 90 Duro

FOR-8FFOR

2шт.

7

BN321024

HOSE ASSY.

6 X 92"

1шт.

8

BN321023

HOSE ASSY.

8 X 88"

1шт.

9

BN307840

HOSE ASSY.

1шт.

10

BN307821

HOSE ASSY.

2шт.

11

BN321025

HOSE ASSY.

6 X 116"

1шт.

12

BN311751

CHECK VALVE

-8 MORB/-6 MORS

1шт.

13

BN29785

PLATE

Cover, Single, 1/2" Tube

2шт.

14

BN315164

CLAMP

Single, 5/8 Tube

2шт.

15

120056

BOLT,M6 x 1.0 x 54.15mm, Cl 8.8

4шт.

16

BN302650

FITTING

8MOR-8MB

1шт.

17

BN324704

HOSE ASSY.

6 X 140

1шт.

Выбрано товаров: 19