Качественные детали и логистика
Оригинальные и аналоговые запчасти с доставкой по России, Казахстану и Беларуси
©2022 PartSell ООО "Система" ИНН 2463123282 ОГРН 1212400004838
Центральный офис: г. Красноярск, Академика Киренского, д.87, пом.4
Телефон: 8 (800) 777-65-74 Email: zakaz@partsell.ru
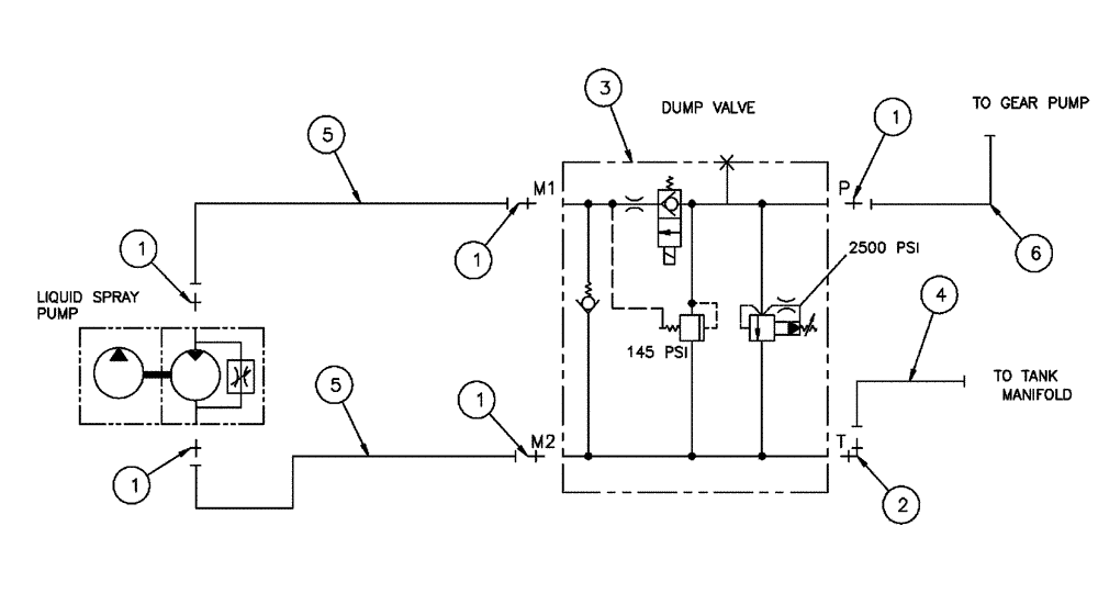
(06-013) - PRODUCT PUMP, HYDRAULIC GROUP
№
Артикул
Название
Примечание
Количество
1
BN302655
FITTING
12MOR-12MB
5шт.
2
BN302568
ELBOW
12MOR-12MBX90
1шт.
3
BN324459
VALVE
Product Control
See Fig. 06-022
4
BN324672
HOSE ASSY.
12 X 36"
5
BN318887
12 X 25"
2шт.
6
BN309884
12 X 94"
7
814-6110
BOLT,Hex, M6 x 1 x 110mm, Cl 8.8
3шт.
10
353308
NUT,M6 x 1.0, Cl 8
Выбрано товаров: 0