Запчасти Case IH SPX4260 (156) - HYDRAULIC CASE DRAIN ASSEMBLY (29) - HYDROSTATIC DRIVE

Схема запчастей Case IH SPX4260 - (156) - HYDRAULIC CASE DRAIN ASSEMBLY (29) - HYDROSTATIC DRIVE
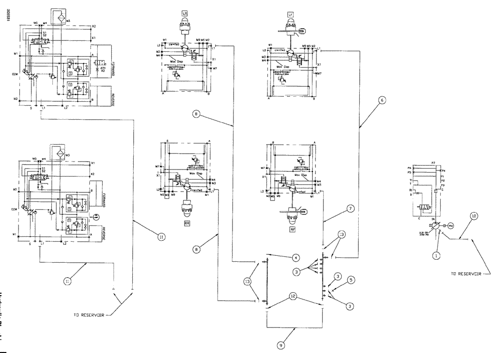
12
8
5
11
9
3
13
8
11
3
7
1
6
13
10
4
3
FIT
1:1
100%

Артикул

Название

Примечание

Количество

1

BN302649

FITTING

8MOR-6MB

1шт.

3

BN305411

O-RING,0.07" Thk x 0.301" ID, -11, Cl 6, 90 Duro

for -4 FFOR

7шт.

4

BN305415

O-RING

for -20 FFOR

1шт.

5

BN305425

CAP

4 FFOR

1шт.

6

BN307807

HOSE ASSY.,19.05mm ID x 3657.6mm L, SAE 100R1

1шт.

7

BN307808

HOSE ASSY.

1шт.

8

BN307809

HOSE ASSY.

2шт.

9

BN307811

HOSE ASSY.

1шт.

10

BN309740

HOSE

08 x 100

1шт.

11

BN307860

HOSE ASSY.

2шт.

12

BN53730

O-RING,0.07" Thk x 0.926" ID, -21, Cl 6, 90 Duro

ARP Standard #021

2шт.

13

BN53894

O-RING,0.07" Thk x 0.739" ID, -18, Cl 6, 90 Duro

ARP standard #018

4шт.

Выбрано товаров: 0