Запчасти Case IH SPX4260 (160) - PARK BRAKE GROUP (33) - BRAKES & CONTROLS

Схема запчастей Case IH SPX4260 - (160) - PARK BRAKE GROUP (33) - BRAKES & CONTROLS
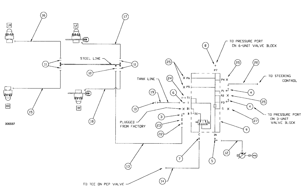
17
8
11
25
25
22
4
16
24
6
9
19
10
3
12
5
14
23
10
13
15
27
7
4
19
11
25
20
FIT
1:1
100%

Артикул

Название

Примечание

Количество

3

BN302553

ELBOW

11/16-16 ORFS x 9/16-18 ORB

1шт.

3a

237-6006

O-RING,0.078" Thk x 0.468" ID, -906, Cl 6, 90 Duro

2шт.

3b

9993141

O-RING,0.07" Thk x 0.364" ID, -12, Cl 6, 90 Duro

2шт.

4

BN302554

FITTING

6MOR-8MB x 90

2шт.

4a

128825

O-RING,0.087" Thk x 0.644" ID, -908, Cl 6, 90 Duro

3/4", ORB

2шт.

4b

9993141

O-RING,0.07" Thk x 0.364" ID, -12, Cl 6, 90 Duro

2шт.

5

BN302568

ELBOW

12MOR-12MB x 90

1шт.

6

BN302641

FITTING

4MOR-6MB

1шт.

7

BN302646

FITTING

11/16-16 ORFS x 9/16-18 ORB

1шт.

8

BN302652

FITTING

8MOR-12MB

1шт.

9

REF

INSTRUCTION

MANIFOLD-BRAKE VALVE (See Figure 187)

1шт.

10

BN305411

O-RING,0.07" Thk x 0.301" ID, -11, Cl 6, 90 Duro

for -4 FFOR

2шт.

11

BN305412

O-RING

for -6 FFOR

4шт.

12

BN307830

HOSE ASSY.

1шт.

13

BN307831

HOSE ASSY.

4 x 11"

1шт.

14

BN307832

HOSE ASSY.

1шт.

15

BN307833

HOSE ASSY.

1шт.

16

BN307834

HOSE ASSY.

1шт.

17

BN307835

HOSE ASSY.

1шт.

18

BN307836

HOSE ASSY.

1шт.

19

BN307837

HOSE ASSY.

1шт.

20

BN307861

HOSE ASSY.

1шт.

22

BN307992

COUPLING

diagnostic -4MNPT

1шт.

23

BN307993

NIPPLE, LUBE

NIPPLE diagnostic, 6FFOR

1шт.

24

BN310500

NIPPLE, LUBE

NIPPLE diagnostic -6MB

1шт.

25

BN446025

PLUG

Hex O-Ring 3/4-16

4шт.

26

BN50367

BOLT

3/8"-16 x 1", G5

4шт.

27

9625178

PLUG,9/16" - 18 ORB

1шт.

Выбрано товаров: 28