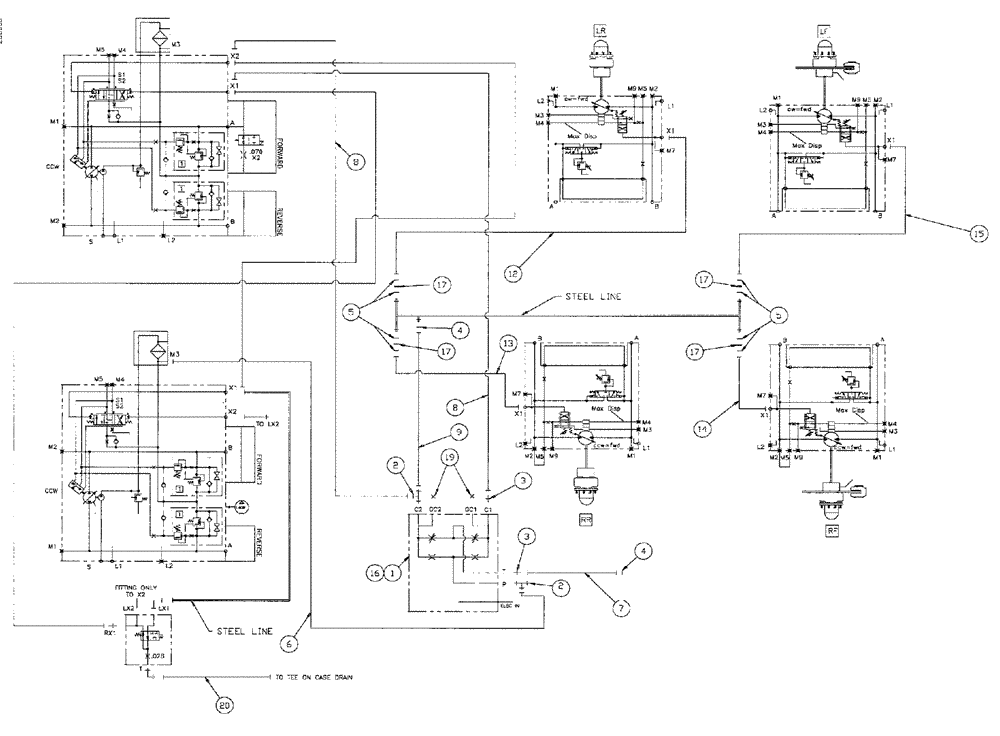
Запчасти Case IH SPX4260 (164) - STANDARD CONTROL GROUP (35) - HYDRAULIC SYSTEMS

Схема запчастей Case IH SPX4260 - (164) - STANDARD CONTROL GROUP (35) - HYDRAULIC SYSTEMS
19
6
16
17
1
12
17
8
13
4
5
17
15
5
4
2
3
3
9
8
7
2
17
14
20
FIT
1:1
100%

Артикул

Название

Примечание

Количество

1

VALVE,SERVO,PRESSURE CONT (See Figure 182)

1шт.

2

BN302581

FITTING

4MOR-4MOR-6MBX

2шт.

3

BN302641

FITTING

4MOR-6MB

2шт.

4

BN305411

O-RING,0.07" Thk x 0.301" ID, -11, Cl 6, 90 Duro

for -4 FFOR

2шт.

5

BN305412

O-RING

for -6 FFOR

4шт.

6

BN307844

HOSE ASSY.

1шт.

7

BN307845

HOSE ASSY.

1шт.

8

BN307846

HOSE ASSY.

1шт.

9

BN307848

HOSE ASSY.

4 x 50.5

1шт.

12

BN307851

HOSE ASSY.

1шт.

13

BN307852

HOSE ASSY.

1шт.

14

BN307853

HOSE ASSY.

1шт.

15

BN307854

HOSE ASSY.

1шт.

16

BN308120

MANIFOLD

servo control

1шт.

17

BN313268

ORIFICE

.042 -6 Disk

4шт.

19

BN305418

PLUG

6 FFOR

2шт.

20

BN314944

HOSE ASSY.

1шт.

Выбрано товаров: 17