Запчасти Case IH SPX4260 (169) - 2WS HYDRAULIC GROUP (35) - HYDRAULIC SYSTEMS

Схема запчастей Case IH SPX4260 - (169) - 2WS HYDRAULIC GROUP (35) - HYDRAULIC SYSTEMS
8
10
5
10
11
7
1
3
3
6
2
9
12
1
5
4
FIT
1:1
100%

Артикул

Название

Примечание

Количество

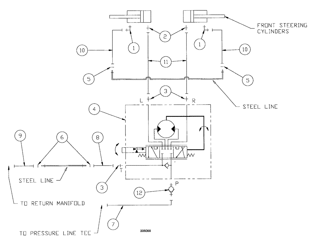
1

BN302553

ELBOW

11/16-16 ORFS x 9/16-18 ORB

2шт.

1a

237-6006

O-RING,0.078" Thk x 0.468" ID, -906, Cl 6, 90 Duro

2шт.

1b

9993141

O-RING,0.07" Thk x 0.364" ID, -12, Cl 6, 90 Duro

2шт.

2

BN302646

FITTING

11/16-16 ORFS x 9/16-18 ORB

2шт.

3

BN302647

FITTING

6MOR - 8MB

3шт.

5

BN305412

O-RING

for -6 FFOR

2шт.

4

REF

INSTRUCTION

STEERING CONT UNIT (See Figure 10)

1шт.

6

BN305413

O-RING,0.07" Thk x 0.489" ID, -14, Cl 6, 90 Duro

for -8 FFOR

2шт.

7

BN307838

HOSE ASSY.

1шт.

8

BN307839

HOSE ASSY.

1шт.

9

BN307840

HOSE ASSY.

1шт.

10

BN307877

HOSE ASSY.

2шт.

11

BN307842

HOSE ASSY.

2шт.

12

BN311751

CHECK VALVE

-8 MORB/-6 MORS

1шт.

Выбрано товаров: 14