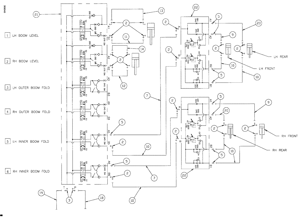
Запчасти Case IH SPX4260 (172) - 60 BOOM HYDRAULIC GROUP (35) - HYDRAULIC SYSTEMS

Схема запчастей Case IH SPX4260 - (172) - 60 BOOM HYDRAULIC GROUP (35) - HYDRAULIC SYSTEMS
2
2
20
9
5
2
10
7
5
10
2
2
7
10
2
2
2
5
10
2
14
22
22
5
2
5
11
19
3
23
10
21
2
5
13
2
9
12
18
FIT
1:1
100%

Артикул

Название

Примечание

Количество

2

BN302553

ELBOW

11/16-16 ORFS x 9/16-18 ORB

22шт.

2a

237-6006

O-RING,0.078" Thk x 0.468" ID, -906, Cl 6, 90 Duro

2шт.

2b

9993141

O-RING,0.07" Thk x 0.364" ID, -12, Cl 6, 90 Duro

2шт.

3

BN302558

ELBOW

8 MOR 8MB X 90

2шт.

5

BN302646

FITTING

11/16-16 ORFS x 9/16-18 ORB

10шт.

7

BN307867

HOSE ASSY.

2шт.

9

BN307869

HOSE ASSY.

2шт.

10

BN307870

HOSE ASSY.

6шт.

11

BN307871

HOSE ASSY.

1шт.

12

BN307872

HOSE ASSY.

1шт.

13

BN307873

HOSE

1шт.

14

BN307874

HOSE ASSY.

1шт.

18

BN307881

HOSE ASSY.

1шт.

19

BN307882

HOSE ASSY.

1шт.

20

BN307883

HOSE ASSY.

2шт.

21

NSS

NOT SOLD SEPARAT

VALVE-6 SECT BOOM

1шт.

See Fig. 190

1шт.

22

NSS

NOT SOLD SEPARAT

MANIFOLD, BOOM BREAKAWAY

2шт.

See Fig. 186

1шт.

Выбрано товаров: 19