Запчасти Case IH SPX4260 (176) - HYDRAULIC DRIVE LOOP ASSEMBLY (35) - HYDRAULIC SYSTEMS

Схема запчастей Case IH SPX4260 - (176) - HYDRAULIC DRIVE LOOP ASSEMBLY (35) - HYDRAULIC SYSTEMS
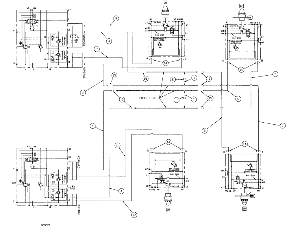
15
15
14
15
11
10
8
7
15
4
4
6
14
4
15
5
14
12
9
1
2
1
2
14
4
FIT
1:1
100%

Артикул

Название

Примечание

Количество

1

BN305411

O-RING,0.07" Thk x 0.301" ID, -11, Cl 6, 90 Duro

for -4 FFOR

2шт.

2

BN305425

CAP

4 FFOR

2шт.

3

BN313695

CLAMP

Rework-307084

16шт.

4

BN307795

HOSE ASSY.,25.4mm ID x 1854.2mm L

4шт.

5

BN307796

HOSE ASSY.,25.4mm ID x 2717.8mm L, SAE 100R13

1шт.

6

BN307797

HOSE ASSY.,25.4mm ID x 2819.4mm L, SAE 100R13

1шт.

7

BN307798

HOSE ASSY.,25.4mm ID x 2819.4mm L, SAE 100R13

1шт.

8

BN307799

HOSE ASSY.,25.4mm ID x 2717.8mm L, SAE 100R13

1шт.

9

BN307800

HOSE ASSY.,25.4mm ID x 4622.8mm L, SAE 100R13

1шт.

10

BN307801

HOSE ASSY.,25.4mm ID x 4622.8mm L, SAE 100R 13

1шт.

11

BN307802

HOSE,25.4mm ID x 4622.8mm L, SAE 100R13

1шт.

12

BN307803

HOSE ASSY.,25.4mm ID x 4622.8mm L, SAE 100R13

1шт.

14

BN52315

KIT

1" Split Flange Code 62

8шт.

15

BN53730

O-RING,0.07" Thk x 0.926" ID, -21, Cl 6, 90 Duro

ARP Standard #021

8шт.

16

BN67495

CLAMP

dual (1 & 1/2" tube)

8шт.

Does not include 87000231

1шт.

16

87000231

PLATE

hose clamp bar

8шт.

ns

BN307990

SLEEVE

hose 15" x 45"

8шт.

Выбрано товаров: 18