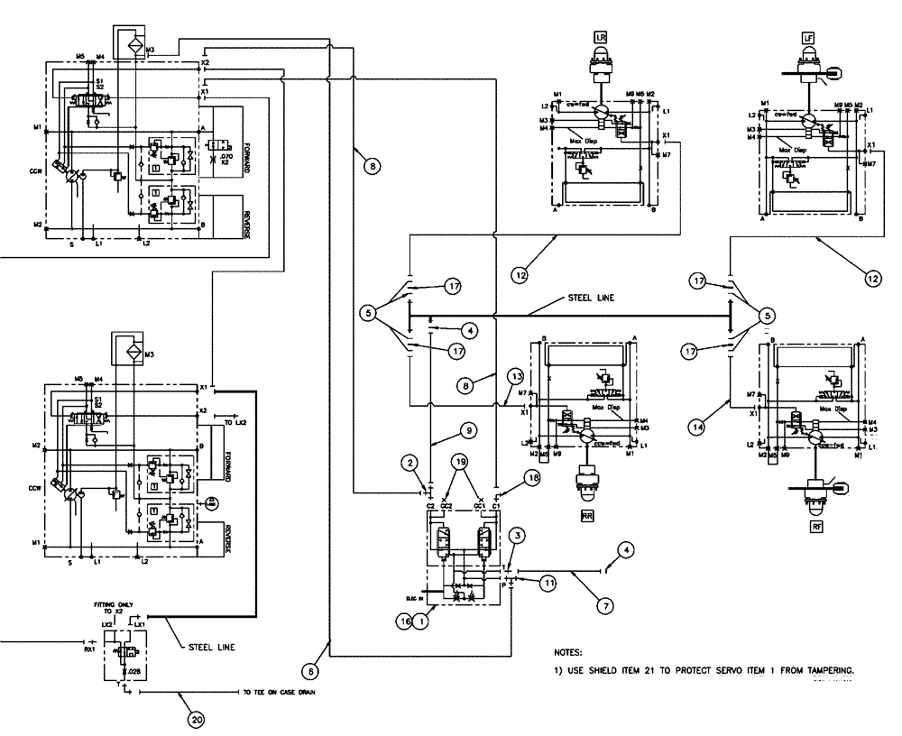
Запчасти Case IH SPX4410 (06-001) - DRIVE CONTROL HYDRAULIC GROUP Hydraulic Plumbing

Схема запчастей Case IH SPX4410 - (06-001) - DRIVE CONTROL HYDRAULIC GROUP Hydraulic Plumbing
19
17
12
1
13
7
6
18
17
11
4
8
17
9
5
12
17
20
6
16
4
5
3
14
2
FIT
1:1
100%

Артикул

Название

Примечание

Количество

1

87266242

VALVE

Servo PCS

1шт.

See Fig. 06-036

1шт.

2

BN302581

FITTING

4MOR-4MOR-6MBX

1шт.

3

BN302641

FITTING

4MOR-6MB

1шт.

4

BN305411

O-RING,0.07" Thk x 0.301" ID, -11, Cl 6, 90 Duro

For-4FFOR

2шт.

5

BN305412

O-RING

For -6 FFOR

8шт.

6

BN316760

HOSE ASSY.

6 X 66"

1шт.

7

BN307845

HOSE ASSY.

1шт.

8

BN324251

HOSE ASSY.

4 X 55"

2шт.

9

BN307848

HOSE ASSY.

4 X 50.5

1шт.

11

BN302583

FITTING

6MOR-6MOR-6MBX

1шт.

12

BN325850

HOSE

- 4 x 169"

2шт.

13

BN325849

HOSE ASSY.

4 X 149"

1шт.

14

86986088

HOSE

4 x 141"

1шт.

15

86528579

NUT,M8 x 1.25

4шт.

16

BN308120

MANIFOLD

Servo Control

1шт.

17

BN313268

ORIFICE

.042 -6 Disk

4шт.

18

9840542

ELBOW,90 Degree, 9/16"-18 x 9/16"-18, Adj, ORFS

1шт.

19

BN446048

PLUG

Hex Oring, 6,9/16-18

2шт.

20

87267721

HOSE

Assembly, 6 X 31

1шт.

21

342820A1

SHIELD

standard, servo valve

1шт.

22

814-6055

BOLT,Hex, M6 x 1 x 55mm, Cl 8.8

4шт.

Выбрано товаров: 22