Запчасти Case IH SPX4410 (06-011) - PUMP DRIVE GROUP Hydraulic Plumbing

Схема запчастей Case IH SPX4410 - (06-011) - PUMP DRIVE GROUP Hydraulic Plumbing
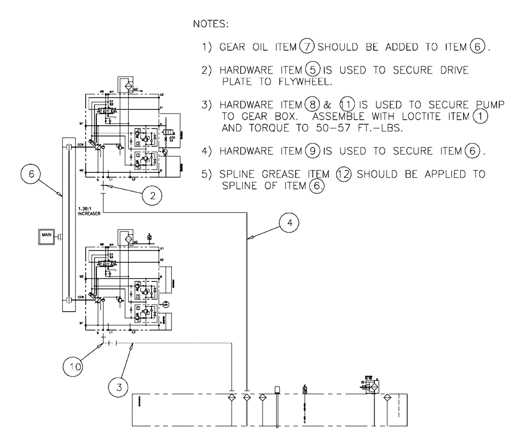
7
6
4
6
6
1
6
12
11
9
5
3
10
2
8
FIT
1:1
100%

Артикул

Название

Примечание

Количество

1

ZPX27136

SEALANT, THREAD

Adhesive, 271

1шт.

2

201-134

HYD CONNECTOR,1 11/16"-12 ORFS x 1 5/16"-12 ORB

1шт.

3

BN307862

HOSE

Assembly

1шт.

4

343995A1

HOSE ASSY.

20 x 16"

1шт.

5

BN311109

NUT

HH, 3/8"-16 x .75, G8

8шт.

6

BN311331

PUMP

DR, 2-Pump, C & C

1шт.

See Fig. 06-034

1шт.

7

87027134

FLUID

Oil, SAE 85W140, MS1616NH 1QT

1шт.

8

87342927

BOLT,Hex, 1/2" - 13 x 1 1/4", Gr 8

Hex, 1/2"-13 x 1 1/4, G8

8шт.

9

43140

BOLT,Hex, M10 x 1.5 x 30mm, Cl 8.8

12шт.

10

BN302576

ELBOW

20MOR-16MB X 90

1шт.

11

86624188

WASHER,0.53" ID x 1.06" OD x 0.13" Thk

8шт.

12

BN55089

GREASE

Grease, 14 oz tube

1шт.

Выбрано товаров: 13