Запчасти Case IH SPX4410 (06-023) - CASE DRAIN HYDRAULIC GROUP Hydraulic Plumbing

Схема запчастей Case IH SPX4410 - (06-023) - CASE DRAIN HYDRAULIC GROUP Hydraulic Plumbing
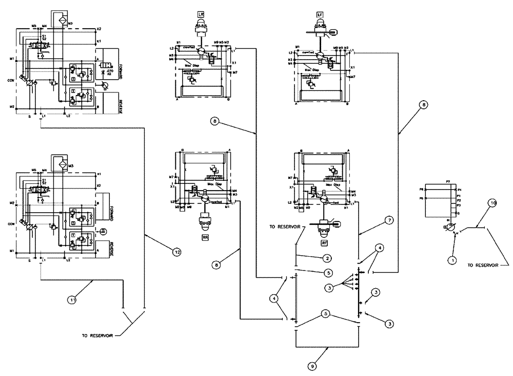
8
11
3
4
8
4
3
1
3
8
9
2
5
5
12
10
7
FIT
1:1
100%

Артикул

Название

Примечание

Количество

1

BN302558

ELBOW

8 MOR 8MB X 90

1шт.

2

BN317603

HOSE

Assembly, 16 X 75"

1шт.

3

BN305411

O-RING,0.07" Thk x 0.301" ID, -11, Cl 6, 90 Duro

For 4 FFOR

6шт.

4

BN53894

O-RING,0.07" Thk x 0.739" ID, -18, Cl 6, 90 Duro

ARP Standard #018

4шт.

5

BN53730

O-RING,0.07" Thk x 0.926" ID, -21, Cl 6, 90 Duro

ARP Standard #021

3шт.

7

86986086

HOSE

12 x 160"

1шт.

8

BN307807

HOSE ASSY.,19.05mm ID x 3657.6mm L, SAE 100R1

3шт.

9

BN307811

HOSE ASSY.

#16 X 35"

1шт.

10

BN312045

HOSE

08 X 46

1шт.

11

87270158

HOSE

12 x 31"

1шт.

12

343884A1

HOSE

12 x 36”

1шт.

Выбрано товаров: 11