Запчасти Case IH SPX4410 (06-030) - BOOM HITCH HYDRAULIC GROUP Hydraulic Plumbing

Схема запчастей Case IH SPX4410 - (06-030) - BOOM HITCH HYDRAULIC GROUP Hydraulic Plumbing
10
10
4
1
2
7
6
1
3
5
3
2
5
4
FIT
1:1
100%

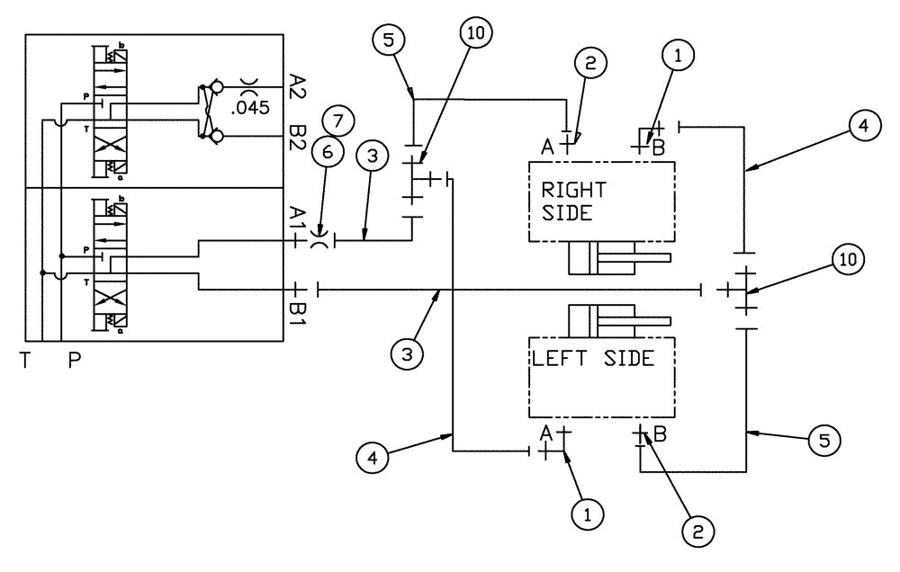
Артикул

Название

Примечание

Количество

1

BN302553

ELBOW

11/16-16 ORFS x 9/16-18 ORB

2шт.

1a

237-6006

O-RING,0.078" Thk x 0.468" ID, -906, Cl 6, 90 Duro

2шт.

1b

9993141

O-RING,0.07" Thk x 0.364" ID, -12, Cl 6, 90 Duro

2шт.

2

BN302646

FITTING

11/16-16 ORFS x 9/16-18 ORB

2шт.

3

BN313336

HOSE

6 X 30"

2шт.

4

86986082

HOSE

6 x 50"

2шт.

5

BN313337

HOSE

ASSEMBLY, 6 X 50"

2шт.

6

BN316688

ORIFICE

.140, -6 DISK

1шт.

7

BN305412

O-RING

FOR -6 FFOR

1шт.

10

BN302512

FITTING

6MOR-6MOR-6MOR

2шт.

Выбрано товаров: 10