Запчасти Case IH SRX160 (L.20.A[10]) - ELECTRICAL - HARNESS, TRACTOR, 84261537 L - Field Processing

Схема запчастей Case IH SRX160 - (L.20.A[10]) - ELECTRICAL - HARNESS, TRACTOR, 84261537 L - Field Processing
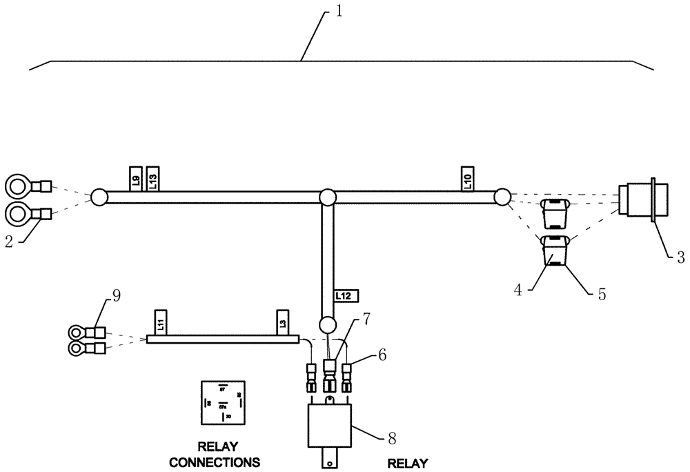
8
2
5
7
9
6
3
1
4
FIT
1:1
100%

Артикул

Название

Примечание

Количество

1

84261537

HARNESS

Power Extension

1шт.

2

412732A1

ELEC. TERMINAL PIN,3 - 6 mm2

terminal ring 10-12awg 5/16" yellow

2шт.

3

87577735

ELEC CONNECTOR

acc prl splce nonins

1шт.

4

92277

FUSE,30 Amp

2шт.

5

13972

FUSE HOLDER

inline ato 12awg

2шт.

6

425044A1

TERMINAL CONNECTOR,22 - 18 SAE

terminal disc 22-18awg 1/4" f

2шт.

7

225185C1

TERMINAL CONNECTOR

disc 12-10awg

1шт.

8

1983420C2

RELAY

12v 85 ohm c/w bracket

1шт.

9

425054A1

TERMINAL CONNECTOR,22 - 16 SAE

terminal ring 22-16awg 1/4 pvc

2шт.

Выбрано товаров: 0