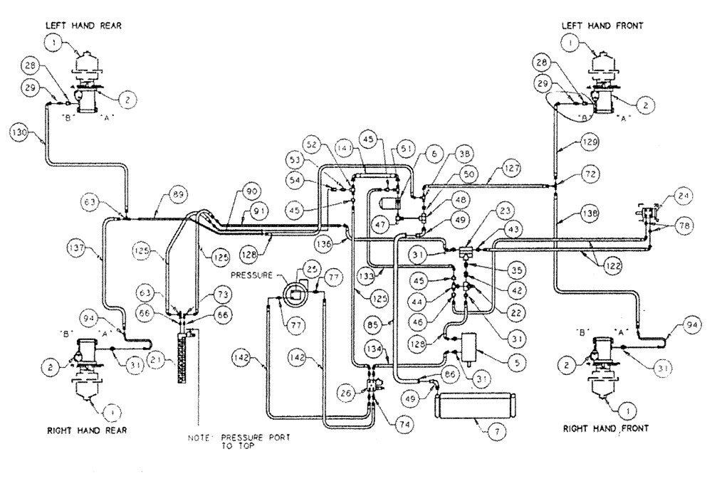
Запчасти Case IH PATRIOT (06-002) - HYDRAULIC PLUMBING - BASIC UNIT (S/N 05920092 AND UP) Hydraulic Plumbing

Схема запчастей Case IH PATRIOT - (06-002) - HYDRAULIC PLUMBING - BASIC UNIT (S/N 05920092 AND UP) Hydraulic Plumbing
89
1
31
73
50
85
78
43
1
49
31
45
45
31
94
2
21
23
22
28
133
72
6
38
28
66
141
136
90
42
77
122
142
45
31
63
128
136
2
128
48
77
47
129
127
84
2
142
7
125
125
130
86
91
125
1
29
1
94
134
66
54
63
31
2
49
44
137
51
26
29
35
5
25
74
53
52
46
FIT
1:1
100%

Артикул

Название

Примечание

Количество

1

BN29006

Planetary

4шт.

See M-A-807 for Seals & Repair Parts

1шт.

2

BN29008

MOTOR

Wheel

4шт.

"A" Port is Front, "B" Port is Rear

1шт.

BN54033

O-RING,0.103" Thk x 3.987" ID, -155, Cl 5, 75 Duro

4шт.

Between Hub & Wheel Motor

1шт.

BN98186

SEAL

lip, shaft

4шт.

5

BN320694

PUMP

Tandem/Steering & Spray Motor

1шт.

BN98234

SEAL

Shaft For 29236

1шт.

BN98235

REPAIR KIT

w/Wear Plates & Seals

1шт.

6

BN29344

FILTER

Return

1шт.

BN53958

BREATHER

Spin On, Breather

1шт.

BN29835

1шт.

Not Shown

1шт.

BN29339

OIL COOLER

Hyd.

1шт.

21

BN29951

10 Bank

1шт.

See M-A-809 for Seals & Repair Parts

1шт.

BN24110

Cover

1шт.

22

BN29234

VALVE PRESSURE RELIE,1-1/16" - 12

O-Ring Port

1шт.

23

BN29237

VALVE, PRESSURE RELI

EF Priority, 4.5 Gallons @ 150

1шт.

Priority Valve 4 Gallon Port is Front

1шт.

24

BN29233

HYDRAULIC STEERING

Control, Orbitrol

1шт.

BN98233

SEAL KIT

for 29233

1шт.

25

BN53670

HYDROSTATIC PUMP

Sprayer

1шт.

See M-A-804 for Seal & Repair Parts

1шт.

BN53670R

REMAN-HYDROSTAT PUMP

PATRIOT HYDRAULIC PLUMBING - BASIC UNIT S/N 05920092 AND UP (2/92 - 11/92)

1шт.

BN53670C

CORE-HYDROSTAT PUMP

Return Number

1шт.

26

BN29970

MANIFOLD

Solenoid & Relief Valve

1шт.

BN95962

Seal for 29970

1шт.

BN95744

CARTRIDGE

For 29970

1шт.

BN95745

COIL

solenoid valve

1шт.

BN98239

VALVE PRESSURE RELIE

for 29970

1шт.

28

BN51489

FITTING

STR-1-1/16-12 O-Ring x 3/4 NPT

2шт.

29

BN51518

FITTING

STR-3/4 NPT x 3/4-16 JIC

2шт.

31

BN444003

FITTING

Adapter Str.-1 1/16-12 O-Ring x 3/4-16 JIC

6шт.

35

BN444001

FITTING

STR-1-1/16-12 O-Ring x 1-1/16-12 JIC

1шт.

38

BN21658

ADAPTER

1/2 NPT x 3/4-16 JIC

1шт.

42

BN57224

FITTING

STR.-1-1/16-12 O-Ring x 1-1/16-12 JIC

1шт.

43

BN57225

FITTING

STR-1-1/16-12 O-Ring x 9/16-18 JIC

1шт.

44

BN446032

TEE

1-1/16-12 O-Ring x 1-1/16-12 JIC

1шт.

45

BN53715

REDUCER

1-1/16"-12 Female JIC x 3/4-16 Male JIC

3шт.

46

BN53716

FITTING

1-1/16-12 Female JIC x 9/16-18 Mate JIC

1шт.

47

BN52298

90° 3/4" NPT x 1" NPT

1шт.

48

BN51940

1" NPT

1шт.

49

BN21386

FITTING

90° 1" NPT x 1" Hose

2шт.

50

BN51499

1" Male x 1/2" Female NPT

1шт.

51

BN443001

TEE

3/4" NPT x 1-1/16-12 Male JIC

1шт.

62

BN53723

3/4" Female NPT x 1-1/16-12 Male JIC

1шт.

53

BN51525

FITTING

1/2" x 3/4" NPT

1шт.

54

BN47510

1/2" NPT x 3/4-16 JIC Female

1шт.

63

BN53452

TEE

3/4"-16 JIC

2шт.

66

BN60440

ADAPTER

STR-9/16-18 O-Ring x 3/4"16 JIC

2шт.

72

BN22159

TEE

3/4-16 37°

1шт.

73

BN53713

ADAPTER

90° 3/4-18 Male JIC x 3/4-16 Female JIC

1шт.

74

BN444004

FITTING

4шт.

77

BN441006

ADAPTER

1/2 NPT-8 JIC

1шт.

78

BN57226

ADAPTER

3/4-16 O-Ring x 9/16-18 JIC

2шт.

85

BN54181

Suction, 1" ID

1шт.

86

BN75990

HOSE CLAMP

#16, Stainless Steel

2шт.

89

BN29474

TUBE

Steel, 1/2"

1шт.

90

BN29490

TUBE

Steel, 1/2"

1шт.

91

BN29592

TUBE

Steel, 1/2"

1шт.

94

BN29157

TUBE

Steel, 1/2"

2шт.

122

BN54173

HOSE

3/8" x 80"

2шт.

125

BN53501

HOSE,0.50" ID x 30.00", SAE 100R2

3шт.

127

BN54162

1/2" x 64"

1шт.

128

BN54163

HOSE,0.50" ID x 28.00", SAE 100R2

2шт.

129

BN54164

HOSE

1/2" x 116"

1шт.

130

BN54165

1/2" x 102'

1шт.

133

BN54170

HOSE

1/2" x 74"

1шт.

134

BN54172

HOSE

1/2" ID x 90" 100R2

1шт.

136

BN54186

HOSE

1/2" x 30"

1шт.

137

BN54187

1/2" x 88"

1шт.

138

BN54188

HOSE

1/2" x 76"

1шт.

141

BN54190

3/4" x 18"

1шт.

Выбрано товаров: 75