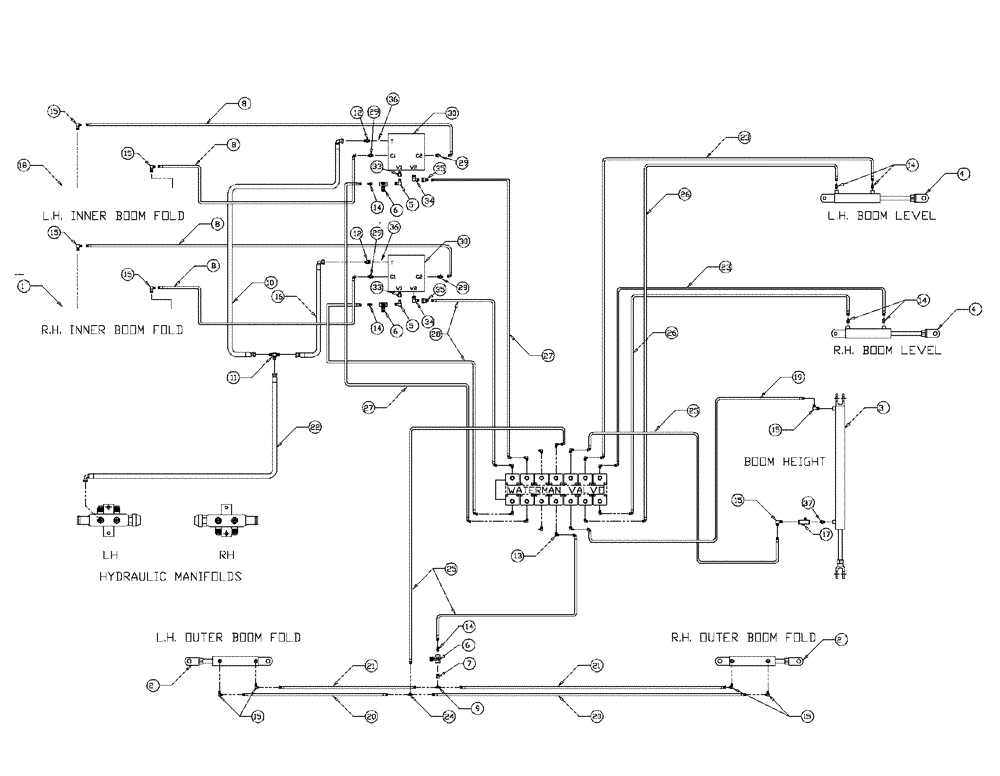
Запчасти Case IH PATRIOT 150 (06-009) - HYDRAULIC PLUMPING-90 BOOM Hydraulic Plumbing

Схема запчастей Case IH PATRIOT 150 - (06-009) - HYDRAULIC PLUMPING-90 BOOM Hydraulic Plumbing
9
20
33
28
19
29
15
22
33
14
15
25
23
6
2
14
15
15
27
11
35
6
8
21
29
30
37
5
12
16
34
15
4
18
17
10
1
36
15
15
14
35
13
21
26
7
5
25
4
26
2
8
29
3
23
6
12
27
30
14
36
24
29
20
14
34
8
15
8
FIT
1:1
100%

Артикул

Название

Примечание

Количество

1

NSS

NOT SOLD SEPARAT

Cylinder Weldment RH, See Fig 07-004

1шт.

2

NSS

NOT SOLD SEPARAT

Cylinder, 2"B x 10"S

2шт.

See Fig. 07-006

1шт.

3

NSS

NOT SOLD SEPARAT

Cylinder HYD.-2.5" Bore 40" STR

1шт.

See Fig. 07-002

1шт.

4

NSS

NOT SOLD SEPARAT

Cyl Boom Level 18" Stroke

2шт.

See Fig. 07-008

1шт.

5

BN51123

ADAPTER

90º, 3/8-18 NPT

2шт.

6

BN53856

HYDRAULIC VALVE

Needle - 3/8" NPT Port

3шт.

7

BN51352

BUSHING

1/4-18 x 3/8-18 NPT

1шт.

8

BN67538

HOSE ASSY.

1/4" ID x 24"

4шт.

9

BN53711

TEE

1/4 NPT x 7/16-20 JIC

1шт.

10

BN67131

HYDRAULIC HOSE

1/2" 100R1 x 44"

1шт.

11

BN22159

TEE

3/4-16 37°

1шт.

12

BN68540

FITTING

rework

2шт.

Must Be Permanently Stamped With a 38 in a Minimum Of .10 High Lettering After Assembly With Ref 36 (2 Places)

1шт.

13

BN22160

ELBOW

90° 9/16-18 O-Ring X 7/16-20 JIC

14шт.

14

BN22158

ADAPTER,3/8" NPT X 7/16"-20, 37 Degree

7шт.

15

BN21401

ELBOW,90 Degree 3/8" NPT x 7/16"-20 JIC

10шт.

16

BN53027

HOSE ASSY.

1/2" x 36"

1шт.

17

BN53681

HYDRAULIC VALVE

Snubber

1шт.

18

NSS

NOT SOLD SEPARAT

Cylinder LH

1шт.

See Fig. 07-004

1шт.

19

BN54178

HOSE,6.35mm ID x 1676.4mm L, SAE 100R1

1/4" x 66", 100R1

1шт.

20

BN66605

HOSE

1/4" ID x 365", 100R1

2шт.

21

BN66604

HOSE

1/4" ID x 355", 100R1

2шт.

22

BN67132

HYDRAULIC HOSE

1/2" 100M x 170

1шт.

23

BN54174

HOSE

1/4" ID x 174", 100R1

2шт.

24

BN21422

TEE

7/16-20 JIC

1шт.

25

BN54177

HOSE

1/4" ID x 96", 100R1

3шт.

26

BN54175

HOSE

1/4" x 182", 100R1

2шт.

27

BN67677

HOSE

1/4" ID x 113"

2шт.

28

BN67676

HOSE

1/4" ID x 102"

2шт.

29

BN21249

ADAPTER,3/4" - 16 ORFS x 7/16" - 20 JIC

4шт.

30

BN68759

HYDRAULIC VALVE

double relief

2шт.

31

BN67002

Boom Relief Electrical

1шт.

33

BN21734

ADAPTER

STR 3/8 NPT x 3/4" OR

2шт.

34

BN53594

FITTING

Adaptor, 90 Degree, OR x 37 JIC

2шт.

35

BN53714

FITTING

Reducer - 3/4-16 JIC F x 7/16-20 JIC M

2шт.

36

BN68658

PLUG

Orifice, .038

2шт.

Выбрано товаров: 40