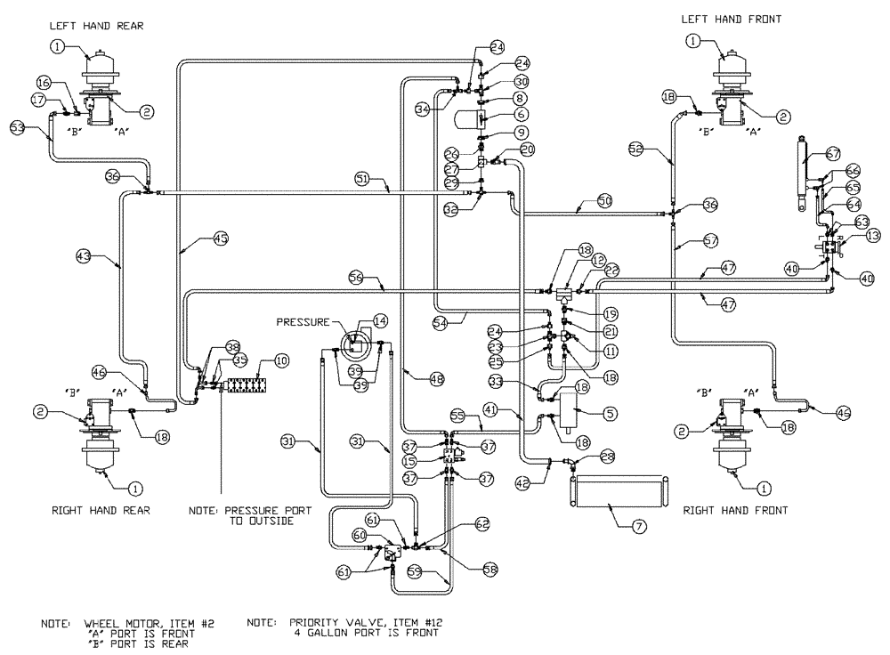
Запчасти Case IH PATRIOT NT (06-001) - BASIC UNIT Hydraulic Plumbing

Схема запчастей Case IH PATRIOT NT - (06-001) - BASIC UNIT Hydraulic Plumbing
18
27
52
24
22
36
34
23
11
13
38
6
59
36
21
31
61
37
18
46
14
37
20
18
24
39
2
7
18
41
28
66
30
46
25
43
54
2
5
9
39
58
19
8
60
17
57
1
16
31
29
37
2
33
26
24
56
55
37
18
62
1
32
50
65
40
42
2
12
51
1
40
47
53
61
18
1
47
67
18
64
63
35
45
15
10
48
FIT
1:1
100%

Артикул

Название

Примечание

Количество

1

NSS

NOT SOLD SEPARAT

Hub, 24:1 Rear

1шт.

See Fig. 05-001

1шт.

1

NSS

NOT SOLD SEPARAT

Hub, 19:1 Front

1шт.

Associated Part Of Hub--24:1 Rear

1шт.

See Fig. 05-001

1шт.

2

NSS

NOT SOLD SEPARAT

Wheel Motor

4шт.

See Fig. 06-006

1шт.

5

NSS

NOT SOLD SEPARAT

Pump, Tandem/Steering & Spray Motor

1шт.

See Fig. 06-003 For Pump

1шт.

6

BN27179

FILTER

Return

1шт.

6

BN27180

ELEMENT

1шт.

Service Parts For Ref. 6

1шт.

6

BN24374

MOUNTING PARTS

1шт.

Service Parts For Ref. 6

1шт.

Not Shown

1шт.

6

BN27363

GAUGE

Pressure - 100 PSI

1шт.

Service Parts For Ref. 6

1шт.

7

BN24984

OIL COOLER

Hydraulic

1шт.

8

BN51534

FITTING

1 5/8-12 O-Ring X 1 1/16-12 O-Ring

1шт.

8

BN98063

O-RING

#20

1шт.

Associated Part Of Bushing, P/N BN51534

1шт.

9

BN51970

ADAPTER

1 5/8-12 O-Ring X 1" NPT

1шт.

9

BN98063

O-RING

#20

1шт.

Associated Part Of Bushing, P/N BN51970

1шт.

10

BN69403

6 Bank

1шт.

See Fig. 06-010 for Seal & Repair Parts

1шт.

11

BN29234

VALVE PRESSURE RELIE,1-1/16" - 12

O-Ring Port

1шт.

12

BN29237

VALVE, PRESSURE RELI

EF Priority, 4.5 Gallons @ 150

1шт.

13

BN29233

HYDRAULIC STEERING

Control, Orbitrol

1шт.

13

BN98233

SEAL KIT

for BN29233

1шт.

Service Parts For Ref. 13

1шт.

14

BN53670

HYDROSTATIC PUMP

Sprayer

1шт.

See Fig. 09-012 for Seal & Repair Parts

1шт.

BN53670R

REMAN-HYDROSTAT PUMP

PATRIOT NT (3/95 - 5/97)

1шт.

BN53670C

CORE-HYDROSTAT PUMP

Return Number

1шт.

15

BN29970

MANIFOLD

Solenoid & Relief Valve

1шт.

15

BN98607

VALVE PRESSURE RELIE

for BN29970 (2000 PSI)

1шт.

Service Parts For Ref. 15

1шт.

15

BN95968

PLUG

For BN98607

1шт.

Service Parts For Ref. 15

1шт.

15

BN95744

CARTRIDGE

Solenoid Valve for BN29970

1шт.

Service Parts For Ref. 15

1шт.

15

BN95745

COIL

solenoid valve

1шт.

Service Parts For Ref. 15

1шт.

16

BN51489

FITTING

Str. 1 1/16-12 O Ring x 3/4 NPT

1шт.

16

BN98017

O-RING

SAE-12 Buna N

1шт.

Associated Part Of Adapter, P/N BN51489

1шт.

17

BN51518

FITTING

Str.-3/4 NPT x 3/4-16 JIC

1шт.

18

BN444003

FITTING

Adapter Str.-1 1/16-12 O-Ring x 3/4-16 JIC

7шт.

18

BN98017

O-RING

SAE-12 Buna N

7шт.

Associated Part Of Adapter, P/N BN444003

1шт.

19

BN444001

FITTING

Adapter Str. 1 1/16-12 O Ring x 1 1/16-12 JIC

1шт.

19

BN98017

O-RING

SAE-12 Buna N

1шт.

Associated Part Of Adapter, P/N BN444001

1шт.

20

BN22432

FITTING

Barb Str 1" NPT x 1" Hose

1шт.

21

BN57224

FITTING

Str. 1 1/16-12 O Ring x 1 1/16-12 JIC

1шт.

21

BN98017

O-RING

SAE-12 Buna N

1шт.

Associated Part Of Adapter, P/N BN57224

1шт.

22

BN57225

FITTING

Adapter Str. -1 1/16-12 O Ring x 9/16-18 JIC

1шт.

22

BN98017

O-RING

SAE-12 Buna N

1шт.

Associated Part Of Adapter, P/N BN57225

1шт.

23

BN446032

TEE

1 1/16-12 O Ring x 1 1/16-12 JIC

1шт.

23

BN98017

O-RING

SAE-12 Buna N

1шт.

Associated Part Of Tee, P/N BN98017

1шт.

24

BN53715

REDUCER

1-1/16"-12 F JIC x 3/4-16 M JIC

3шт.

25

BN53716

FITTING

Reducer, 1 1/16-12 F JIC x 9/16-18 M JIC

1шт.

26

BN51656

ADAPTER

90°, 1" NPT x 1" NPT

1шт.

27

BN51940

1" NPT

1шт.

28

BN21240

FITTING

90° 1.13 O-Ring x 1" Hose

2шт.

29

BN51499

1" Male X 1/2" Female NPT

1шт.

30

BN51536

PIPE FITTING

1 1/16-12 O-Ring x 1 1/16-12 Male JIC

1шт.

30

BN98017

O-RING

SAE-12 Buna N

1шт.

Associated Part Of Tee, P/N BN51536

1шт.

31

BN55165

1/2"x77"

2шт.

32

BN21657

TEE

1/2" NPT X 3/4-16 JIC

1шт.

33

BN55146

1/2" X 187"

1шт.

34

BN53452

TEE

3/4"-16 JIC

1шт.

35

BN60440

ADAPTER

Str. 9/16-18 O Ring x 3/4-16 JIC

2шт.

35

BN98019

O-RING

#6

2шт.

Associated Part Of Adapter, P/N BN60440

1шт.

36

BN22159

TEE

3/4-16 37°

1шт.

37

BN444004

FITTING

4шт.

37

BN98018

O-RING

#8

4шт.

Associated Part Of Adapter, P/N BN444004

1шт.

38

BN53707

FITTING

Elbow 90° 3/4-16 JIC

2шт.

39

BN441006

ADAPTER

1/2 NPT-8 JIC

2шт.

40

BN57226

ADAPTER

3/4-16 O-Ring x 9/16-18 JIC

2шт.

40

BN98018

O-RING

#8

2шт.

Associated Part Of Adapter, P/N BN57226

1шт.

41

BN54181

Suction Hose 1" ID

1шт.

42

BN75990

HOSE CLAMP

#16, Stainless Steel

2шт.

43

BN55145

1/2" X 81"

1шт.

45

BN55184

1/2" X 93"

1шт.

46

BN29157

TUBE

Steel, 1/2"

2шт.

47

BN55200

HOSE

3/8" X 62"

2шт.

48

BN55150

HOSE

1/2" X 73"

1шт.

50

BN55186

1/2" X 142"

1шт.

51

BN54183

HOSE,0.50" ID x 34.00", SAE 100R2

1шт.

52

BN55187

HOSE

1/2" X 86"

1шт.

53

BN55185

HOSE

1/2" X 97"

1шт.

54

BN55148

1/2" X 220"

1шт.

55

BN55149

1/2" X 36"

1шт.

56

BN53529

1/2" X 124"

1шт.

57

BN54255

1/2" X 97"

1шт.

58

BN55329

HOSE

1/2" X 20"

1шт.

59

BN55330

HOSE

1/2" X 32"

1шт.

60

BN65468

REGULATOR

Flow

1шт.

61

BN444008

FITTING

Adapter - 37° Flare 10

3шт.

62

BN53452

TEE

JIC 3/4"-16 Male-Female

1шт.

63

BN21249

ADAPTER,3/4" - 16 ORFS x 7/16" - 20 JIC

2шт.

63

BN98108

#8

2шт.

Associated Part Of Adapter, P/N BN21249

1шт.

64

BN55202

1/4" X 80"

1шт.

65

BN55201

HOSE

1/4" X 82"

1шт.

66

BN21401

ELBOW,90 Degree 3/8" NPT x 7/16"-20 JIC

2шт.

67

BN53907

CYLINDER

Hydraulic - Steering

1шт.

See Fig. 07-005

1шт.

Выбрано товаров: 117