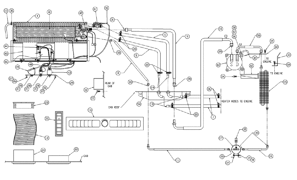
Запчасти Case IH PATRIOT WT (02-002) - HEATER & AIR CONDITIONER Cab Exterior

Схема запчастей Case IH PATRIOT WT - (02-002) - HEATER & AIR CONDITIONER Cab Exterior
10
59
47
28
60
20
4
43
21
24
19
37
40
28
7
50
25
48
30
12
19
56
27
45
33
63
64
6
54
57
23
26
58
20
32
5
29
42
28
62
21
13
34
41
39
61
36
21
33
35
14
46
9
20
53
33
44
27
31
39
59
26
17
16
38
55
52
15
22
11
8
49
FIT
1:1
100%

Артикул

Название

Примечание

Количество

0

BN68984

Package, A/C Cab

1шт.

Includes 67725 & Refs. 4 - 14

1шт.

4

BN67746

HOUSING

Evaporator Heater

1шт.

5

BN67788

HEATER HOSE,0.625" ID

1шт.

6

BN67789

HEATER HOSE,0.625" ID

1шт.

7

BN67790

HEATER HOSE,0.625" ID

2шт.

8

BN67791

HOSE

w/ O-Ring (A.C.)

1шт.

9

BN67792

HOSE

1шт.

10

BN67793

HOSE

1шт.

11

BN67794

HOSE

w/ O-Ring (A.C.)

1шт.

12

BN67795

HOSE

2шт.

13

BN67796

TUBE

Poly Loom Drain

2шт.

14

BN68991

PANEL

Twin Louver

1шт.

14a

BN68980

Package A/C Line

1шт.

Includes Refs. 15 - 18 & 68993

1шт.

15

BN67785

CONDENSER

Coil

1шт.

16

BN67787

HOSE

w/ O-Ring (A.C.)

1шт.

17

BN67797

RECEIVER-DRYER

1шт.

17a

BN67725

Part Package

1шт.

Includes Refs. 19 - 33

1шт.

19

86010532

FITTING,5/8" Hose X 1/2" NPTF Beaded

4шт.

20

BN67730

COLLAR

Heater Hose Clamp

6шт.

21

BN67731

NUT

control mounting

3шт.

22

BN67732

VENT

Louver, 3" Diameter Flat

4шт.

23

BN67733

HOSE

Adapter 3" Diameter

2шт.

24

BN67734

VENT

Louver w/Hose Adapter

2шт.

25

BN67735

VENT

Louver 1/4 x 4-1/2 Rectifier

4шт.

26

BN67736

BOLT

Bolt, 1/4-20 x. 50 TH

4шт.

27

BN67737

Lock Washer, lnternal Tooth 1/4

4шт.

28

BN67740

KNOB

control

3шт.

29

BN67741

DECAL

Control Plate w/Decal

1шт.

30

BN67742

HOSE CLAMP

4шт.

31

BN67743

O-RING

#10

1шт.

32

BN67744

O-RING

#8

2шт.

33

BN67745

O-RING

#6

3шт.

33a

BN68993

Parts Package (Includes Ref 34 - 40)

1шт.

34

BN67726

CLAMP

receiver dryer

1шт.

35

BN67727

PRESSURE SWITCH

High

1шт.

36

BN67730

COLLAR

Heater Hose Clamp

2шт.

37

BN67738

CAPSCREW

Cap 1/4-20 x 2.00

1шт.

38

BN67739

WASHER

Flat 1/4

1шт.

39

BN67743

O-RING

#10

2шт.

40

BN67745

O-RING

#6

2шт.

41

BN69701

EVAPORATOR

Heater Evaporator

1шт.

42

BN69702

PRESSURE SWITCH

Low

1шт.

43

BN69703

SWITCH

Cold Control

1шт.

44

BN69705

BLOCK

Resistor Block

1шт.

45

BN69706

BLOWER

Blower Wheel

1шт.

46

BN69707

SHAFT

Blower Motor

1шт.

47

BN69708

VALVE

Water, Inline

1шт.

48

73107110

BLOWER SWITCH

3 Speed

1шт.

49

BN69710

CONTROL

Rotary Control

1шт.

50

BN69711

CABLE

Push-Pull Cable

1шт.

52

BN67233

COVER

Enclosure

1шт.

53

BN68503

SCREW,Hex, Slotted, 1/4" x 1/2"

SL Hex HD 1/4 x 1/2

10шт.

54

BN67163

COVER

Cover

1шт.

55

BN69630

HOSE

1шт.

56

BN68972

Whiz M10 X 1.5, PL

4шт.

57

87529240

WASHER,0.53" ID x 1.06" OD x 0.13" Thk

0.531 x 1.062 x 0.134 HTS DOR HDN

2шт.

58

BN68970

M10 x 1.5 x 35 MM, 8.8, PL

4шт.

59

9706687

BOLT,M12 x 1.75 x 30mm, Cl 8.8

1шт.

60

BN68685

MOUNTING PLATE

Compressor Mount Top Weldment JDPT

1шт.

61

BN69579

Bracket, A/C Hose Support

1шт.

62

BN68682

MOUNTING PLATE

Compressor Mount Weldment JDPT

1шт.

63

BN68994

COMPRESSOR

1шт.

64

BN68971

M10 x 1.525 MM, 8.8, PL

2шт.

BN98808

FILTER

A/C Recirculation Filter, Not Shown

2шт.

Выбрано товаров: 67