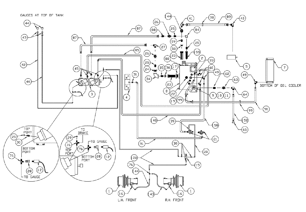
Запчасти Case IH PATRIOT WT (06-002) - HYDRAULIC PLUMBING - HYDROSTATIC PUMP - 7-BANK VALVE Hydraulic Plumbing

Схема запчастей Case IH PATRIOT WT - (06-002) - HYDRAULIC PLUMBING - HYDROSTATIC PUMP - 7-BANK VALVE Hydraulic Plumbing
34
5
29
45
87
26
16
28
25
16
44
90
144
17
20
35
3
10
19
60
49
39
4
64
30
31
30
21
25
158
8
99
49
152
15
33
43
40
99
58
140
23
155
76
36
2
98
1
25
91
63
76
26
22
89
42
65
62
24
23
7
144
41
76
11
12
1
80
27
88
46
28
85
120
9
12
59
29
143
87
76
84
FIT
1:1
100%

Артикул

Название

Примечание

Количество

1

NSS

NOT SOLD SEPARAT

Hub - Power Wheel

1шт.

See Fig. 05-001 for Seals & Repair Parts

1шт.

1a

NSS

NOT SOLD SEPARAT

Cap - Hub Cover

2шт.

See Fig. 05-001

1шт.

2

NSS

NOT SOLD SEPARAT

Filter - Intank (Complete)

1шт.

See Fig. 06-014

1шт.

3

BN25679A

HYDROSTATIC PUMP

Tandem, Series 90 MFV, Start Serial: 1307

1шт.

3a

N14232

FILTER

Element, Spin On

2шт.

Service Part of Ref. 3

1шт.

3b

BN67191

VALVE PRESSURE RELIE

Sundstrand #8510022-2

4шт.

Service Part of Ref. 3

1шт.

3c

BN65541

O-RING

M/F Valve Upper

4шт.

Service Part of Ref. 3

1шт.

3d

BN65542

O-RING

M/F Valve Lower

4шт.

Service Part of Ref. 3

1шт.

3e

BN68509

GASKET

Control Body

2шт.

Service Part of Ref. 3

1шт.

3f

BN65544

O-RING

Shaft, 75 CC

1шт.

Service Part of Ref. 3

1шт.

3g

BN65546

SEAL

Lip, Shaft 75 CC

1шт.

Service Part of Ref. 3

1шт.

3h

BN68470

O-RING

Filter Head, 90 Series

2шт.

Service Part of Ref. 3

1шт.

3l

BN67479

HANDLE

SS 90 Series Pump

2шт.

Service Part of Ref. 3

1шт.

3m

BN68507

CONTROL

Vari Disp, Complete

2шт.

Service Part of Ref. 3

1шт.

3n

BN68508

O-RING

control shaft

2шт.

Service Part of Ref. 3

1шт.

3p

BN300952

KIT

Charge Relief

2шт.

Service Part of Ref. 3

1шт.

3q

BN69597

FILTER HEAD

Filter Mount, 90 Series, Head Only

2шт.

Service Part of Ref. 3

1шт.

3r

BN300951

SHAFT

Drive Assembly

1шт.

Service Part of Ref. 3

1шт.

4

NSS

NOT SOLD SEPARAT

Valve - Manifold

1шт.

See Fig. 06-012 For Seal & Repair Parts

1шт.

5

NSS

NOT SOLD SEPARAT

Pump - Tandem/Steer & Spray Motor

1шт.

See Fig. 06-001

1шт.

7

NSS

NOT SOLD SEPARAT

Cooler - Hydraulic Oil

1шт.

See Fig. 03-003

1шт.

8

BN65567

TANK

Hydraulic Oil

1шт.

8a

BN53951

THERMOSTATIC SWITCH

N.C. 180 Degree

1шт.

Associated Part of Tank - Hydraulic Oil, P/N 65567

1шт.

8b

BN52319

PLUG

Magnetic 1/2" NPT

1шт.

Service Part of Ref. 8

1шт.

9

BN53958

BREATHER

Spin On, Breather

1шт.

10

BN54257

1 x 30

1шт.

11

BN75990

HOSE CLAMP

#16, Stainless Steel

1шт.

12

BN53950

SENSOR

Pressure, N.O.200 PSI

2шт.

15

BN29955

SOLENOID

Valve, Brake Actuator

1шт.

15a

BN98420

SEAL KIT

1шт.

Service Part of Ref. 15

1шт.

15b

BN98421

CARTRIDGE

for BN29955

1шт.

Service Part of Ref. 15

1шт.

15c

BN98422

COIL

solenoid valve

1шт.

Service Part of Ref. 15

1шт.

15d

BN98423

VALVE BODY

1шт.

Service Part of Ref. 15

1шт.

16

BN444005

FITTING

STR - 7/16-20 O-Ring x 7/16-20 JIC

2шт.

16a

BN98094

O-RING

#4

2шт.

Associated Part of Adapter, STR - 7/16-20 O-Ring x 7/16-20 JIC

1шт.

17

BN72540

Bushing 3 x 4 Steel

1шт.

19

BN72220

PLUG

3/4" NPT Drain

1шт.

20

BN54236

HOSE,0.25" ID x 91.00", SAE 100R1

1шт.

21

BN67245

MANIFOLD

Hyd. Return

2шт.

22

BN65198

SWITCH

Level Assembly

1шт.

22a

BN16056

SEAL

Packard Plug

2шт.

Indicates Part of Switch Assembly, P/N 65198

1шт.

22b

BN16057

ELEC. TERMINAL PIN,8 mm

Male

2шт.

Indicates Part of Switch Assembly, P/N 65198

1шт.

22c

BN16196

HYD CONNECTOR

2-Way

1шт.

Indicates Part of Switch Assembly, P/N 65198

1шт.

22d

BN52326

RETAINER

Seal

1шт.

Indicates Part of Switch Assembly, P/N 65198

1шт.

22e

BN53956

SWITCH

Float Level

1шт.

Indicates Part of Switch Assembly, P/N 65198

1шт.

22f

BN64004

TUBE

Level Switch

1шт.

Indicates Part of Switch Assembly, P/N 65198

1шт.

23

BN25877

FILTER STRAINER

In-Line 50 GPM 100 Mesh

2шт.

24

BN72470

FITTING

2" x 1-1/4" Reducer

1шт.

25

BN51952

COUPLING

male, 1-1/4"

3шт.

26

BN2006

1-1/4" NPT Gate

2шт.

27

BN52318

ADAPTER

90° 1 1/4" NPT X 1 5/8" - 12 JIC

1шт.

28

BN53961

ADAPTER

Int. Pipe-37 Flare

2шт.

29

BN21531

NUT,7/16"-20, 37 Degree

2шт.

30

BN51589

FITTING

STR.-9/16-18 O-Ring x 7/16-20 JIC

5шт.

30a

BN98019

O-RING

#6

5шт.

Associated Part of Adapter, STR - 9/16-18 O-Ring x 7/16-20 JIC, P/N 51589

1шт.

31

BN444003

FITTING

Adapter Str.-1 1/16-12 O-Ring x 3/4-16 JIC

1шт.

31a

BN98017

O-RING

SAE-12 Buna N

1шт.

Associated Part of Adapter, STR - 1-1/16-12 O-Ring x 3/4-16 JIC, P/N 444003

1шт.

32

BN22432

FITTING

Barb Str 1" NPT x 1" Hose

1шт.

33

BN55352

ADAPTER

1-5/8-12 O-Ring x 1-1/16-12 JIC

1шт.

34

BN72459

2" NPT x 90°

1шт.

35

BN72450

LUBE NIPPLE

LUBRICATOR Coupler - 2"

1шт.

36

58188

UNION

SPARE PART Adapter - 2" x 3"

1шт.

39

BN53714

FITTING

Reducer - 3/4-16 JIC F x 7/16-20 JIC M

1шт.

40

BN52037

ADAPTER

90º OR 37 FL20-24

1шт.

40a

BN98016

O-RING

SAE-16 Buna N

1шт.

Associated Part of Adapter - 90°, P/N 52037

1шт.

41

BN52036

FITTING

Adapter, 1 1/2" NPT X 1 7/8"-12 JIC

1шт.

42

BN58127

HOSE,0.25" ID x 46.00"

1шт.

43

BN53962

FITTING

Bulkhead

2шт.

44

BN13821

GAUGE

Pressure

2шт.

45

BN53918

ADAPTER

flat face x Or x 4.1

4шт.

45a

BN53730

O-RING,0.07" Thk x 0.926" ID, -21, Cl 6, 90 Duro

4шт.

Associated Part of Adapter - Flat Face, P/N 53918

1шт.

45b

BN98016

O-RING

SAE-16 Buna N

4шт.

Associated Part of Adapter - Flat Face, P/N 53918

1шт.

46

BN58128

HOSE,0.25" ID x 61.00"

1шт.

49

BN67881

ADAPTER

90º 1" NPT x #16 JIC

2шт.

55

BN51497

HYDRAULIC VALVE

Gate, 1" x 1-1/2" NPT

1шт.

58

BN72471

BUSHING

2" x 1 1/2"

1шт.

59

BN52034

1-1/2"

1шт.

60

BN442004

FITTING

90° 3/4" NPT x 1-1/16-12 JIC

2шт.

62

BN51656

ADAPTER

STR

1шт.

63

BN21372

VALVE

Gate, 1" NPT

1шт.

64

BN53809

ELBOW

90°

1шт.

65

BN22240

CROWN NUT,1-1/16"-12 , 37 Degree

1шт.

76

BN21866

TEE,9/16"-18 O-Ring x 7/16:-20, 37 Degree

4шт.

76a

BN98019

O-RING

#6

4шт.

Associated Part of Adapter, P/N 21866

1шт.

80

BN53957

GAUGE

Sight

1шт.

84

BN51530

FITTING

90° 1-1/4" NPT x 1-1/4" NPT

1шт.

85

BN53583

HOSE,0.75" ID x 48.00"

1шт.

87

BN52043

HOSE,1.25" ID x 30.00"

2шт.

88

BN55325

ADAPTER

1 1/4" NPT x 1 5/8"-12 JIC

2шт.

89

BN52044

HOSE,38.1mm ID x 1828.8mm L

1-1/2" x 72"

1шт.

90

BN67877

HOSE

Assembly - 1" x 110"

1шт.

91

BN53967

HOSE ASSY.

1/2" x 60"

1шт.

98

BN52035

CLAMP

2" Dia., Vinyl Coated

1шт.

99

BN570018

CLAMP

vinyl coated 1-7/16

3шт.

120

BN54184

HOSE

1/4" x 124"

1шт.

140

BN53443

HOSE,19.05mm ID x 1778mm L

1шт.

143

BN54232

HOSE

1/4" x 119", 100R1

2шт.

144

BN55514

HOSE

1/4" x 150"

1шт.

152

BN54199

HOSE,0.75" ID x 30.00", SAE 100R1

Assembly

1шт.

155

BN24148

FILTER STRAINER

25 gpm, 100 Mesh

1шт.

158

BN67876

HOSE

1" x 93", 100R3

1шт.

Выбрано товаров: 140