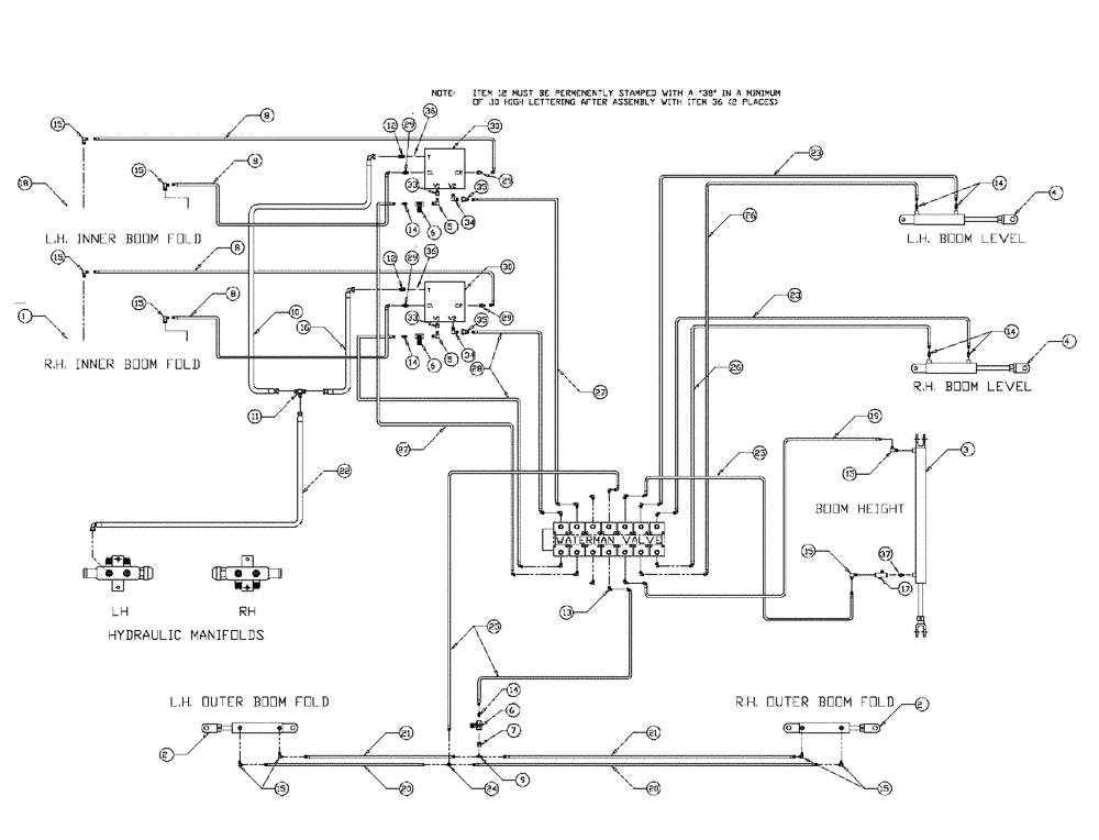
Запчасти Case IH PATRIOT WT (06-007) - HYDRAULIC PLUMBING - 90 BOOM Hydraulic Plumbing

Схема запчастей Case IH PATRIOT WT - (06-007) - HYDRAULIC PLUMBING - 90 BOOM Hydraulic Plumbing
26
25
13
12
11
5
15
23
21
9
30
7
29
12
35
37
18
20
6
14
20
8
15
14
29
14
27
8
21
5
24
17
15
36
4
34
1
22
15
35
16
2
34
26
14
2
27
15
36
8
6
28
25
3
14
29
23
19
29
33
8
6
10
4
33
30
15
15
15
FIT
1:1
100%

Артикул

Название

Примечание

Количество

1

NSS

NOT SOLD SEPARAT

Cylinder RH

1шт.

See Fig. 07-004

1шт.

2

NSS

NOT SOLD SEPARAT

Cylinder, 2" B x 10" S

2шт.

See Fig. 07-006

1шт.

3

NSS

NOT SOLD SEPARAT

Cylinder Hydraulic - 2.5" Bore 40" STR

1шт.

See Fig. 07-002

1шт.

4

NSS

NOT SOLD SEPARAT

Cylinder Boom Level 18" Stroke

2шт.

See Fig. 07-008

1шт.

5

BN51123

ADAPTER

90º, 3/8-18 NPT

2шт.

6

BN53856

HYDRAULIC VALVE

Needle - 3/8" NPT Port

3шт.

7

BN51352

BUSHING

1/4-18 x 3/8-18 NPT

1шт.

8

BN67538

HOSE ASSY.

1/4" ID x 24"

4шт.

9

BN53711

TEE

1/4 NPT x 7/16-20 JIC

1шт.

10

BN67131

HYDRAULIC HOSE

1/2" 100R1 x 44"

1шт.

11

BN22159

TEE

3/4-16 37°

1шт.

12

BN68540

FITTING

Rework

2шт.

13

BN22160

ELBOW

90° 9/16-18 O-Ring X 7/16-20 JIC

14шт.

14

BN22158

ADAPTER,3/8" NPT X 7/16"-20, 37 Degree

7шт.

15

BN21401

ELBOW,90 Degree 3/8" NPT x 7/16"-20 JIC

10шт.

16

BN53027

HOSE ASSY.

1/2" 100 M x 36"

1шт.

17

BN53681

HYDRAULIC VALVE

Snubber

1шт.

18

NSS

NOT SOLD SEPARAT

Cylinder LH

1шт.

See Fig. 07-004

1шт.

19

BN54178

HOSE,6.35mm ID x 1676.4mm L, SAE 100R1

1/4" x 66", 100R1

1шт.

20

BN66605

HOSE

1/4" ID x 365", 100R1

2шт.

21

BN66604

HOSE

1/4" ID x 355", 100R1

2шт.

22

BN67132

HYDRAULIC HOSE

1/2" 100 M x 170

1шт.

23

BN54174

HOSE

1/4" ID x 174", 100R1

2шт.

24

BN21422

TEE

7/16-20 JIC

1шт.

25

BN54177

HOSE

1/4" ID x 96", 100R1

3шт.

26

BN54175

HOSE

1/4" x 182", 100R1

2шт.

27

BN67677

HOSE

1/4" ID x 113"

2шт.

28

BN67676

HOSE

1/4" ID x 102"

2шт.

29

BN21249

ADAPTER,3/4" - 16 ORFS x 7/16" - 20 JIC

4шт.

30

BN68759

HYDRAULIC VALVE

double relief

2шт.

30a

BN67270

VALVE BLOCK

Swiss Cheese

1шт.

Service Part of Ref. 30

1шт.

30b

BN68793

HYDRAULIC VALVE

Relief Valve, 2340

1шт.

Service Part of Ref. 30

1шт.

30c

BN68794

HYDRAULIC VALVE

Relief Valve, 1440

1шт.

Service Part of Ref. 30

1шт.

31

BN67002

Boom Relief Electrical

1шт.

33

BN21734

ADAPTER

STR, 3/8 NPT x 3/4" OR

2шт.

34

BN53594

FITTING

Adapter, 90 Degree, OR x 37 JIC

2шт.

35

BN53714

FITTING

Reducer - 3/4-16 JIC F x 7/16-20 JIC M

2шт.

36

BN68658

PLUG

Orifice .038

2шт.

Выбрано товаров: 46