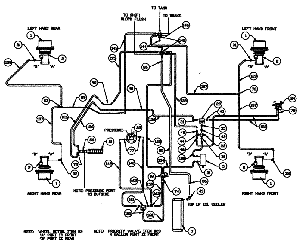
Запчасти Case IH PATRIOT WT (05-001) - HYDRAULIC PLUMBING - BASIC UNIT Hydraulic Plumbing

Схема запчастей Case IH PATRIOT WT - (05-001) - HYDRAULIC PLUMBING - BASIC UNIT Hydraulic Plumbing
7
2
22
143
162
1
36
159
44
74
125
133
134
162
89
142
128
142
135
78
90
45
137
2
161
77
32
2
91
25
127
35
126
2
21
46
146
43
49
23
5
136
24
72
1
1
63
86
163
32
85
66
31
31
1
42
126
31
129
75
122
130
145
31
137
31
129
144
26
FIT
1:1
100%

Артикул

Название

Примечание

Количество

1

NSS

NOT SOLD SEPARAT

Hub-Power Wheel

1шт.

See Fig. 04-001 For Seals & Repair Parts

1шт.

BN27372

CAP

hub cover

4шт.

2

BN25866

MOTOR,GEAR, 24.6 CC

wheel

4шт.

BN25866R

REMAN-HYD MOTOR

Patriot WT, (Old Cab) 4/96 - 4/97,

4шт.

BN25866C

CORE-HYDRAULIC PUMP

Return Number

1шт.

BN54033

O-RING,0.103" Thk x 3.987" ID, -155, Cl 5, 75 Duro

4шт.

Between Hub & Wheel Motor

1шт.

BN98186

SEAL

lip, shaft

4шт.

5

BN67039

PUMP

Hydraulic Tandem CW Rotation

1шт.

BN98608

SEAL

shaft, for BN27195

1шт.

BN98609

REPAIR KIT

w/Wear Plates & Seals

1шт.

BN67039

PUMP

Hydraulic Tandem CW Rotation

1шт.

BN98608

SEAL

shaft, for BN27195

1шт.

BN98609

REPAIR KIT

90'

1шт.

7

BN29339

OIL COOLER

Hyd.

1шт.

90' boom

1шт.

21

NSS

NOT SOLD SEPARAT

Valve-7 Bank

1шт.

90' boom

1шт.

See Fig. 05-010 for Seals & Repair Parts

1шт.

BN25229

SHIELD

7 & 8 Bank Valve - Cover

1шт.

90' boom

1шт.

BN25230

MOUNTING PLATE

7 & 8 Bank Valve Cover

1шт.

90' boom

1шт.

22

BN29234

VALVE PRESSURE RELIE,1-1/16" - 12

O-Ring Port

1шт.

90' boom

1шт.

23

BN29237

VALVE, PRESSURE RELI

EF Priority, 4.5 Gallons @ 150

1шт.

90' boom

1шт.

24

BN29233

HYDRAULIC STEERING

Control, Orbitrol

1шт.

90' boom

1шт.

BN98233

SEAL KIT

Seal Kit For 29233

1шт.

90' boom

1шт.

25

NSS

NOT SOLD SEPARAT

Pump, Sprayer

1шт.

90' boom

1шт.

See Fig. 08-009 For Seal & Repair Parts

1шт.

26

BN29970

MANIFOLD

Solenoid & Relief Valve

1шт.

90' boom

1шт.

BN95962

KIT seal

1шт.

90' boom

1шт.

BN95744

CARTRIDGE

For 29970

1шт.

90' boom

1шт.

BN95745

COIL

solenoid valve

1шт.

90' boom

1шт.

BN98239

VALVE PRESSURE RELIE

Relief For 29970

1шт.

90' boom

1шт.

31

BN444003

FITTING

Adapter Str.-1 1/16-12 O-Ring x 3/4-16 JIC

6шт.

90' boom

1шт.

BN98017

O-RING

SAE-12 Buna N

6шт.

90' boom

1шт.

32

BN445006

FITTING

90° 1-1/16"-12 O-Ring x 3/4"-16 JIC

2шт.

90' boom

1шт.

BN98017

O-RING

SAE-12 Buna N

2шт.

90' boom

1шт.

35

BN444001

FITTING

Adapter STR 1-1/16-12 O-Ring x 1-1/16-12 JIC

1шт.

90' boom

1шт.

BN98017

O-RING

SAE-12 Buna N

1шт.

90' boom

1шт.

42

BN57224

FITTING

Adapter STR 1-1/16-12 O-Ring x 1-1/16-12 JIC

1шт.

BN98017

O-RING

SAE-12 Buna N

1шт.

43

BN57225

FITTING

Adapter STR 1-1/16-12 O-Ring x 9/16-18 JIC

1шт.

BN98017

O-RING

SAE-12 Buna N

1шт.

44

BN446032

TEE

1-1/16-12 O-Ring x 1-1/16-12 JIC

1шт.

BN98017

O-RING

SAE-12 Buna N

1шт.

45

BN53715

REDUCER

1-1/16"-12 Female JIC x 3/4-16 Male JIC

1шт.

46

BN53716

FITTING

Reducer - 1-1/16-12 Female JIC x 9/16-18 Male JIC

1шт.

49

BN21386

FITTING

Barb - 90° 1" NPT X 1" Hose

1шт.

63

BN53452

TEE

3/4"-16 JIC

1шт.

66

BN60440

ADAPTER

STR 9/16-18 O-Ring x 3/4-16 JIC

2шт.

BN98019

O-RING

#6

2шт.

72

BN22159

TEE

3/4-16 37°

1шт.

74

BN444004

FITTING

4шт.

BN98018

O-RING

#8

4шт.

75

BN53707

FITTING

Eibow - 90° 3/4-16 JIC

2шт.

77

BN441006

ADAPTER

1/2 NPT-8 JIC

2шт.

78

BN57226

ADAPTER

3/4-16 O-Ring x 9/16-18 JIC

2шт.

BN98018

O-RING

#8

2шт.

85

BN55194

1" ID x 68"

1шт.

86

BN75990

HOSE CLAMP

#16, Stainless Steel

2шт.

89

BN65102

TUBE

steel, 1/2"

1шт.

90

BN66214

TUBE ASSY.

Steel, 1/2"

1шт.

91

BN65101

TUBE

steel, 1/2"

1шт.

122

BN54173

HOSE

3/8" x 31"

2шт.

125

BN58116

HOSE,0.50" ID x 31.00"

1шт.

126

BN53818

HOSE

1/2" ID x 66" 100R2

2шт.

127

BN58115

Assembly 1/2" x 69"

1шт.

128

BN54163

HOSE,0.50" ID x 28.00", SAE 100R2

2шт.

129

BN53971

HOSE

Assembly 1/2" x 132"

2шт.

133

BN54170

HOSE

1/2" x 74"

1шт.

134

BN54172

HOSE

1/2" ID x 90" 100R2

1шт.

135

BN58114

HOSE,0.50" ID x 13.00"

1шт.

136

BN54186

HOSE

1/2" x 30"

1шт.

137

BN54164

HOSE

Assembly - 1/2" x 116"

2шт.

142

54192

HOSE

Assembly 1/2" x 42"

2шт.

143

BN54163

HOSE,0.50" ID x 28.00", SAE 100R2

1шт.

144

BN22240

CROWN NUT,1-1/16"-12 , 37 Degree

2шт.

145

BN63937

MANIFOLD

2шт.

146

BN22431

CROWN NUT,3/4"-16, 37 Degree

1шт.

159

BN53728

HOSE

Assembly 1/2" x 56"

1шт.

700 S.S. & 750 Ellipse

1шт.

BN55327

HOSE

Assembly 1/2" x 26"

1шт.

750 SPH

1шт.

160

BN55326

HOSE

Assembly 1/2" x 16"

1шт.

750 SPH

1шт.

BN55328

Assembly 1/2" x 39"

1шт.

700 S.S.

1шт.

BN55331

HOSE

Assembly 1/2" x 50"

1шт.

750 Ellipse

1шт.

161

BN65468

REGULATOR

Flow

1шт.

162

BN444008

FITTING

Adapter - 37° Flare

3шт.

163

BN53452

TEE

JIC 3/4-16 Male - Female

1шт.

Выбрано товаров: 110