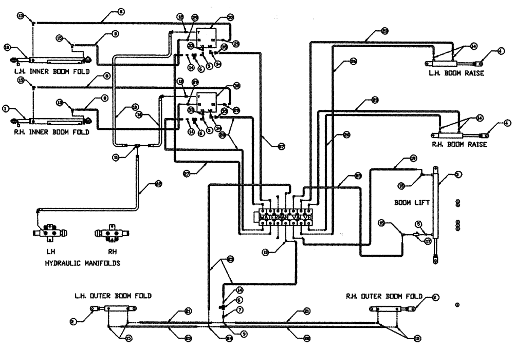
Запчасти Case IH PATRIOT WT (05-003) - HYDRAULIC PLUMBING - BOOMS (90) Hydraulic Plumbing

Схема запчастей Case IH PATRIOT WT - (05-003) - HYDRAULIC PLUMBING - BOOMS (90) Hydraulic Plumbing
15
22
8
15
7
15
11
13
4
25
27
14
24
6
25
34
26
2
29
1
16
35
26
15
8
14
15
2
15
21
30
5
3
35
29
9
8
14
8
20
14
5
10
6
17
27
33
23
29
23
30
33
14
5
12
29
15
19
15
21
26
18
34
6
20
12
4
FIT
1:1
100%

Артикул

Название

Примечание

Количество

1

BN67427

CYLINDER

Fold RH

1шт.

See Fig. 06-004

1шт.

2

BN51461

CYLINDER

HYD. w/Clevis (Complete)

2шт.

See Fig. 06-005

1шт.

3

BN55173

CYLINDER

Hydraulic, 2.5" Bore 40" STR

1шт.

See Fig. 06-002

1шт.

4

BN66172

Boom Raise 18" Stroke

2шт.

See Fig. 06-008

1шт.

5

BN51123

ADAPTER

90º, 3/8-18 NPT

2шт.

6

BN53856

HYDRAULIC VALVE

Needle, 3/8" NPT Port

3шт.

7

BN51352

BUSHING

1/4-18 x 3/8-18 NPT

1шт.

8

BN67538

HOSE ASSY.

1/4" ID X 24"

4шт.

9

BN53711

TEE

1/4 NPT x 7/16-20 JIC

1шт.

10

BN67131

HYDRAULIC HOSE

1/2" 100R1 x 44"

1шт.

11

BN22159

TEE

3/4-16 37°

1шт.

12

BN444004

FITTING

2шт.

13

BN22160

ELBOW

90° 9/16-18 O-Ring X 7/16-20 JIC

14шт.

14

BN22158

ADAPTER,3/8" NPT X 7/16"-20, 37 Degree

7шт.

15

BN21401

ELBOW,90 Degree 3/8" NPT x 7/16"-20 JIC

10шт.

16

BN53027

HOSE ASSY.

1/2" x 36"

1шт.

17

BN53681

HYDRAULIC VALVE

Snubber

1шт.

18

BN67540

Fold Cylinder LH

1шт.

See Fig. 06-004

1шт.

19

BN54178

HOSE,6.35mm ID x 1676.4mm L, SAE 100R1

1/4" x 66", 100R1

1шт.

20

BN66605

HOSE

1/4" ID x 365", 100R1

2шт.

21

BN66604

HOSE

1/4" ID x 355", 100R1

2шт.

22

BN67132

HYDRAULIC HOSE

1/2"100R1 X 170

1шт.

23

BN54174

HOSE

1/4" ID x 174", 100R1

2шт.

24

BN21422

TEE

7/16-20 JIC

1шт.

25

BN54177

HOSE

1/4" ID x 96", 100R1

3шт.

26

BN54175

HOSE

1/4" x 182", 100R1

2шт.

27

BN54231

HOSE

1/4" ID X 113" 100R1

2шт.

28

BN54217

HOSE

1/4" ID X 102" 100R1

2шт.

29

BN21249

ADAPTER,3/4" - 16 ORFS x 7/16" - 20 JIC

4шт.

30

BN66991

BLOCK

Double Relief

2шт.

31

BN67002

Boom Relief Electrical

1шт.

32

BN67039

PUMP

Hydraulic Tandem CW Rotation

1шт.

33

BN21734

ADAPTER

STR 3/8 NPT x 3/4" OR

2шт.

34

BN53594

FITTING

90 Degree, OR X 37 JIC

2шт.

35

BN53714

FITTING

Reducer - 3/4-16 JIC F x 7/16-20 JIC M

2шт.

Выбрано товаров: 40