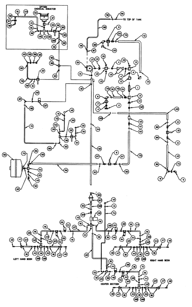
Запчасти Case IH PATRIOT XL (09-009) - LIQUID PLUMBING - TANK & SKID RAVEN (750 GAL. SPHERICAL TANK) Liquid Plumbing

Схема запчастей Case IH PATRIOT XL - (09-009) - LIQUID PLUMBING - TANK & SKID RAVEN (750 GAL. SPHERICAL TANK) Liquid Plumbing
FIT
1:1
100%

Артикул

Название

Примечание

Количество

1

BN73786

NIPPLE

Coupler - 2" x 4"

1шт.

2

BN73784

FITTING

Bulkhead - 2"

1шт.

3

BN73761

VALVE,2" NPT x 2" NPT

Ball, 2" Full Port

1шт.

4

BN73783

NIPPLE

2"

3шт.

5

BN73779

TEE,2" Poly Tee

2" Poly Pipe

3шт.

6

401875A1

FITTING,2" Male Thread x 2" 90 Degree Hose Barb

2" MNPT x 2" Hose Barb, Poly

2шт.

8

BN73658

VALVE,1-1/4" Full Port Valve

Ball, 1-1/4", poly

1шт.

9

BN73723

ELBOW,90 Degree Elbow, 1-1/2" Male NPT x 1-1/2" Hose Barb, Poly

1-1/2" NPT x 1-1/2" Hose Barb, Poly

2шт.

10

BN73714

TEE,1-1/2" Female NPT x 1-1/2" Female NPT x 1-1/2" Female NPT, Poly

1-1/2" NPT, Poly

3шт.

11

413083A1

PIPE FITTING,1-1/2" Male Thread x 1-1/2" Hose Barb

Hose Barb, 1 1/2"

2шт.

12

BN73711

VALVE,1-1/2" NPT x 1-1/2" NPT

1 1/2" Ball

1шт.

13

BN73794

PLUG,2" Male NPT, Poly

2" Poly Pipe

3шт.

14

BN73787

SLEEVE

Bushing - 2"-1 1/2"

2шт.

15

BN73791

CROSS

Cross - 2"

1шт.

16

BN65559

HOSE

2" EPDM x 9.00"

1шт.

17

BN73320

NIPPLE

1-1/2" SS

1шт.

18

BN29958

MANIFOLD

Liq. Product 770

1шт.

19

BN73792

FILTER STRAINER,2" NPT, 30 Mesh

2" NPT - 30 Mesh Poly

1шт.

BN24084

FILTER STRAINER

30 Mesh for BN73718

1шт.

20

BN53670

HYDROSTATIC PUMP

Complete Product Pump

1шт.

See Fig. 08-009 For Seal & Repair Parts

1шт.

BN53670R

REMAN-HYDROSTAT PUMP

PATRIOT II (5/92 - 5/96), PATRIOT XL (5/93 - 5/98)

1шт.

BN53670C

CORE-HYDROSTAT PUMP

Return Number

1шт.

21

BN73270

NIPPLE

Close 1.25 NPT SS

1шт.

22

BN25262

ELBOW

90°, 2" NPT

1шт.

23

BN22901

DUST CAP,2" Cam Lever Dust Cap

2" Cam Lever

1шт.

24

BN73781

FITTING,2" Male NPT x 2" Hose Barb, Poly

2" NPT x 2" Hose Barb

2шт.

25

BN73653

BUSHING,1-1/4" Male NPT x 3/4" Female NPT, Poly

1-1/4" x 3/4"

1шт.

26

BN72663

Barb - 90° 1-1/4"

1шт.

27

87546542

HYDRAULIC VALVE

Electric 1"

1шт.

28

BN73648

NIPPLE

1" Short Poly Pipe

5шт.

29

BN73629

TEE

1" Poly Pipe

2шт.

31

BN73561

FITTING

Hose Barb - 3/4"

1шт.

32

BN73564

VALVE

Ball - 3/4"

2шт.

33

BN73565

NIPPLE,3/4" Male NPT x 3/4" Male NPT, Poly

Pipe, 3/4"

2шт.

34

BN73566

ELBOW,3/4" Male NPT x 3/4" Female NPT, Poly

90, Street, 3/4" Poly

1шт.

35

BN73563

BULKHEAD

Fitting

1шт.

36

BN53671

AGITATOR

1шт.

37

BN98127

HYDRAULIC VALVE

Dickey-John Servo

1шт.

38

BN73560

TEE

Tee - 3/4"

2шт.

39

BN73550

BUSHING

3/4" x 1/4"

1шт.

40

BN29891

FITTING

Hosebarb 1" NPT x 3", SS

1шт.

41

BN53733

ADAPTER

1 /4" NPT x 9/16" JIC

2шт.

42

BN98104

ELECTRICAL GAUGE

100 PSI

2шт.

43

BN25333

MANIFOLD

Outlet

1шт.

44

BN53476

FITTING,1" Male NPT x 1" Hose Barb, Poly

1" NPT x 1" Hose Barb, Poly

15шт.

45

BN65281

Hose - 1-1/2" x 84"

1шт.

46

BN53495

VALVE

3шт.

BN24083

MOUNTING PLATE

7 GA HRS 3.0 x 5.75/2

3шт.

47

BN53668

COUPLING

1" Female, HS SHK

6шт.

48

BN53667

COUPLING

Adapter - Male 1"

6шт.

49

BN73552

BUSHING,3/4" MPT x 1/2"FPT Reducing Bushing

Bushing - 3/4" x 1/2"

1шт.

50

BN2390261

REDUCER

Bushing - 1" x 1 /4"

1шт.

51

BN98078

SENSOR

Dickey-John Transducer

1шт.

52

BN53817

DRAIN VALVE

Plastic, 1/2" NPT

1шт.

53

BN53734

ELBOW

90° 1/4" NPT x 9/16" JIC

2шт.

54

BN73662

TEE

1-1/4"

1шт.

55

BN24189

TANK

1шт.

BN24183

COVER

Rinse Tank (Ace)

1шт.

Not Shown

1шт.

BN25399

PLATE

Clamp 12 ga x 4.5 x 17

1шт.

Not Shown

1шт.

58

BN73649

NIPPLE,1" x 3/4" Poly Reducing Nipple

1" x 3/4" Poly

1шт.

59

BN73563

BULKHEAD

Fitting

1шт.

60

29568

NOZZLE

Rinse 360 Degree

1шт.

61

BN53881

2" X 45"

1шт.

62

BN73727

NIPPLE,1-1/2" NPT x 1-1/4" NPT

Reducer, 1.25 x 1.5

2шт.

63

BN65282

HOSE

1.50 x 30.00 EPDM

1шт.

65

BN24567

CHECK VALVE

1 1/4" NPT

1шт.

66

BN29909

HOSE

1.25" ID x 39" EPDM

1шт.

67

BN66866

1" x 195"

1шт.

68

BN66867

1" x 255"

1шт.

69

BN53744

FLEXIBLE HOSE,1.00" ID x 65.00"

5шт.

70

BN66868

1" x 38"

2шт.

71

BN66865

1" x 29"

1шт.

72

BN53915

HOSE,0.75" ID x 32.00"

1шт.

73

BN53930

HOSE,68.00"

1шт.

74

BN29999

HOSE

3/8" id EPDM x 260"

1шт.

75

BN67392

HOSE

3/8" x 144" EPDM

1шт.

76

BN73733

FITTING

1 1/2" Bulkhead

2шт.

78

BN53931

HOSE,130.00"

1шт.

79

BN76056

HOSE CLAMP

#36

4шт.

80

BN76093

HOSE CLAMP

#28, SS

3шт.

81

BN75990

HOSE CLAMP

#16, Stainless Steel

24шт.

82

BN75978

HOSE CLAMP

SS, No. 12 adj., HS, .56-1.25

4шт.

83

BN76084

HOSE CLAMP

Adj. #24, SS

5шт.

85

BN73562

FITTING,3/4" Male Thread x 3/4" 90 Degree Hose Barb

Hose Barb - 3/4" x 90°

3шт.

86

BN73412

ELBOW,90 Degree,1/4" MPT x 1/4" HB

1/4" NPT x 1/4" Hose Barb, Poly

1шт.

87

BN72040

FITTING,1/8" MPT x 1/4" HB

Hose Barb, 1/8" NPT x 1/4" ID HS

1шт.

88

BN65280

HOSE,6.35mm ID x 3479.8mm L

.25 x 137.00 EPDM

1шт.

90

BN76094

HOSE CLAMP

SS #M4

2шт.

91

BN73606

CAP

1" NPT, Poly Pipe

1шт.

92

BN73553

PLUG

3/4" NPT, Poly

1шт.

93

BN53665

BUSHING

1" x .75 Poly

2шт.

94

BN73681

FILTER STRAINER

Line

3шт.

94a

BN73679

FILTER STRAINER

SCREEN, 50 MESH

1шт.

94b

84222934

SCREEN,80 Mesh Screen

80 MESH

1шт.

96

BN53929

HOSE,7.00"

1шт.

97

87743696

FITTING

1-1/4" NPT X 1-1/4" Hose Barb, Poly

3шт.

100

BN73717

BUSHING,1-1/2" Male NPT x 1" Female NPT, Poly

1.5 x 1

9шт.

104

BN53810

HOSE CLAMP

T-Bolt - 1-3/4"

1шт.

105

BN53811

CLAMP

2" ID, T-bolt

1шт.

106

BN73795

VALVE,Full Port; 2 Inch; T Handle

2"

1шт.

107

87378188

REPAIR KIT

Raven RFM60 Flow Meter With Adaptor Harness

1шт.

108

BN24530

HOSE

1 1/4" EPDM x 6"

1шт.

109

BN73740

PIPE FITTING,1-1/2" Male Thread x 1-1/4" Hose Barb

Hose Barb - 1-1/2" x 1-1/4"

1шт.

110

BN302855

VALVE

1 1/2" 440 Assembly

1шт.

111

BN73731

PLUG,1-1/2" Male NPT, Poly

1 1/2" Poly Pipe

1шт.

112

BN21276

CLAMP

2 1/2" Muffler

3шт.

113

BN53844

HOSE

1" x 120"

2шт.

114

BN53845

1" x 108"

2шт.

BN72041

HOSE

1/4" Bulk EPDM Discharge

1шт.

Not Shown

1шт.

BN27905

HOSE,19.05mm ID x 304.8mm L

EPDM 3/4" ID x 12"

1шт.

Not Shown

1шт.

BN53479

HOSE,1.00" ID BULK

EPDM Discharge

1шт.

Not Shown

1шт.

BN53621

HOSE,1.50" ID BULK

EPDM Discharge (Not shown)

1шт.

Not Shown

1шт.

BN29564

HOSE

2" Bulk EPDM Suction

1шт.

Not Shown

1шт.

BN25393

BASKET ASSY

750 Gallon Spherical

1шт.

Not Shown

1шт.

BN25314

Tank - 750 Spherical, Use BN310976, Lid BN98288

1шт.

Not Shown

1шт.

BN25394

PLATFORM

Deck 14GA., HRS, 11.5 x 44.0

1шт.

Not Shown

1шт.

BN25395

LOAD DECK

12 GA HRS 10.63" x 32"

4шт.

Not Shown

1шт.

BN25396

STEP

12 GA HRS 15-1/2" x 18"

1шт.

Not Shown

1шт.

BN25399

PLATE

Clamp 12 ga x 4.5 x 17

2шт.

Not Shown

1шт.

BN65109

SIDE RAIL

End LH

1шт.

Not Shown

1шт.

BN65110

Rail - Side LH

1шт.

Not Shown

1шт.

BN65171

SIDE RAIL

End RH

1шт.

Not Shown

1шт.

BN65172

SIDE RAIL

RH

1шт.

Not Shown

1шт.

BN65202

MOUNTING PLATE

Tank RH

1шт.

Not Shown

1шт.

BN65203

MOUNTING PLATE

Tank LH

1шт.

Not Shown

1шт.

BN25398

MOUNTING PLATE

Dual Tanks

1шт.

Not Shown

1шт.

10

BN73714

TEE,1-1/2" Female NPT x 1-1/2" Female NPT x 1-1/2" Female NPT, Poly

1-1/2" NPT, Poly

1шт.

Chemical Inductor, Optional

1шт.

12

BN73711

VALVE,1-1/2" NPT x 1-1/2" NPT

1 1/2" Ball

1шт.

Chemical Inductor, Optional

1шт.

13

BN73715

NIPPLE,1-1/2" Short Poly Nipple

1 1/2" Short Poly

1шт.

Chemical Inductor, Optional

1шт.

25

BN73716

BUSHING,1-1/2" Male NPT x 3/4" Female NPT, Poly

1.5 x .75 Reducer Poly

1шт.

Chemical Inductor, Optional

1шт.

31

BN73561

FITTING

Hose Barb - 3/4"

1шт.

Chemical Inductor, Optional

1шт.

32

BN73564

VALVE

Ball - 3/4"

1шт.

Chemical Inductor, Optional

1шт.

54

BN24269

TANK

Chemical Inductor

1шт.

Chemical Inductor, Optional

1шт.

BN24277

PIN

3/8" SS rod x 13.75"

1шт.

Chemical Inductor, Optional

1шт.

81

BN75990

HOSE CLAMP

#16, Stainless Steel

2шт.

Chemical Inductor, Optional

1шт.

82

BN75978

HOSE CLAMP

SS, No. 12 adj., HS, .56-1.25

2шт.

Chemical Inductor, Optional

1шт.

85

BN73562

FITTING,3/4" Male Thread x 3/4" 90 Degree Hose Barb

Hose Barb - 3/4" x 90°

1шт.

Chemical Inductor, Optional

1шт.

97

BN73680

FITTING

bulkhead 1" poly

1шт.

Chemical Inductor, Optional

1шт.

98

BN53475

ELBOW,90 Degree Elbow, 1" Male NPT x 1" Hose Barb, Poly

Hose Barb - 1", 90°

3шт.

Chemical Inductor, Optional

1шт.

100

BN73717

BUSHING,1-1/2" Male NPT x 1" Female NPT, Poly

1.5 x 1

1шт.

Chemical Inductor, Optional

1шт.

101

BN23475

VENTURI

1шт.

Chemical Inductor, Optional

1шт.

102

BN53819

HOSE

EPDM, 3/4" ID x 66"

1шт.

Chemical Inductor, Optional

1шт.

103

BN53885

1" x 156"

1шт.

Chemical Inductor, Optional

1шт.

Выбрано товаров: 181