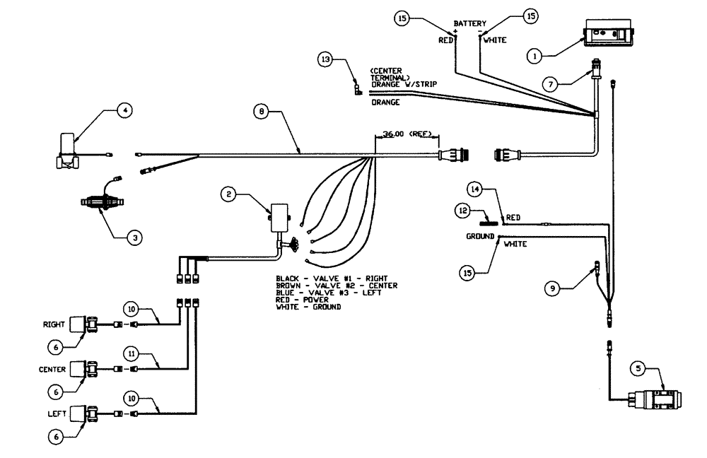
Запчасти Case IH PATRIOT XL (12-003) - CONTROLLER-RAVEN (06) - ELECTRICAL

Схема запчастей Case IH PATRIOT XL - (12-003) - CONTROLLER-RAVEN (06) - ELECTRICAL
6
15
14
5
6
2
6
4
3
12
1
13
9
15
7
15
8
10
11
10
FIT
1:1
100%

Артикул

Название

Примечание

Количество

1

BN24515

CONSOLE

SCS440

1шт.

2

BN24521

RELAY

3 Boom Interface

1шт.

3

87378188

REPAIR KIT

Raven RFM60 Flow Meter With Adaptor Harness

1шт.

BN25995

REPAIR KIT

Transducer

1шт.

Associated Part Of Flow Meter, P/N BN24520

1шт.

BN25996

O-RING

Small

1шт.

Associated Part Of Flow Meter, P/N BN24520

1шт.

BN25997

O-RING

Large

1шт.

Associated Part Of Flow Meter, P/N BN24520

1шт.

4

BN302855

VALVE

1 1/2" 440 Assembly

1шт.

5

BN95030A

RADAR

Sensor - Ground Speed

1шт.

5

BN95030AR

SENSOR

PATRIOT XL SPRAYER, Sensor Ground Speed (5/97-1/99)

1шт.

5

BN95030AC

CORE-SENSOR

Return Number

1шт.

6

NSS

NOT SOLD SEPARAT

Ball Valve (See Liquid Plumbing)

3шт.

7

BN24516

CABLE

Console 3'

1шт.

8

BN24517

CABLE

Flow Control

1шт.

9

BN24519

CABLE

Radar With AGC1 Fuse

1шт.

10

BN24223

WIRE HARNESS

305" Long

2шт.

11

BN24224

HARNESS

105.98" Long

1шт.

12

BN29444

BAR

Bus

1шт.

13

BN29522

SWITCH

Dimmer Floor Mount

1шт.

14

BN16122

TERMINAL

Terminal - #10 Ring

1шт.

15

BN16124

Terminal - 5/16" Ring

3шт.

BN24524

MOUNT

Valve, Raven

1шт.

Not Shown

1шт.

Выбрано товаров: 25