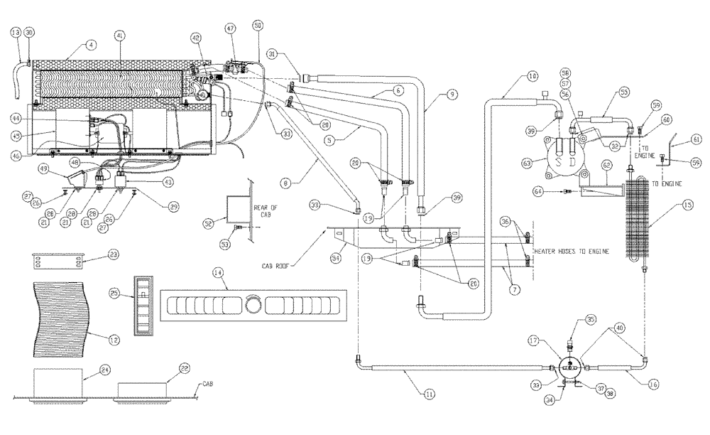
Запчасти Case IH PATRIOT XL (02-002) - HEATER & AIR CONDITIONER Cab Exterior

Схема запчастей Case IH PATRIOT XL - (02-002) - HEATER & AIR CONDITIONER Cab Exterior
22
35
59
26
10
14
9
41
20
4
20
39
13
53
56
58
12
33
60
25
33
39
19
7
50
43
11
37
45
5
17
40
19
55
28
23
42
24
30
61
52
28
31
49
21
6
8
29
44
21
48
33
27
15
26
63
20
21
57
46
47
36
26
64
27
34
59
32
16
38
54
62
FIT
1:1
100%

Артикул

Название

Примечание

Количество

BN68984

Pkg A\C Cab

1шт.

Includes 67725 & 4-14

1шт.

4

BN67746

HOUSING

Evaporator

1шт.

5

BN67788

HEATER HOSE,0.625" ID

1шт.

6

BN67789

HEATER HOSE,0.625" ID

1шт.

7

BN67790

HEATER HOSE,0.625" ID

2шт.

8

BN67791

HOSE

w/ O-Ring (A.C.)

1шт.

9

BN67792

HOSE

Assembly

1шт.

10

BN67793

HOSE

Assembly

1шт.

11

BN67794

HOSE

w/ O-Ring (A.C.)

1шт.

12

BN67795

HOSE

2шт.

13

BN67796

TUBE

Poly Loom Drain

2шт.

14

BN68991

PANEL

Twin Panel Louver

1шт.

BN68980

Pkg A\C Line

1шт.

Includes Refs. 15 - 17 & P/N BN68993

1шт.

15

BN67785

CONDENSER

Coil

1шт.

16

BN67787

HOSE

w/ O-Ring (A.C.)

1шт.

17

BN67797

RECEIVER-DRYER

1шт.

BN67725

Part Package

1шт.

Includes Refs. 19 - 33

1шт.

19

86010532

FITTING,5/8" Hose X 1/2" NPTF Beaded

4шт.

20

BN67730

COLLAR

Heater Hose Clamp

6шт.

21

BN67731

NUT

control mounting

3шт.

22

BN67732

VENT

Louver 3" DIA.Flat

4шт.

23

BN67733

HOSE

Adapter 3" DIa.

2шт.

24

BN67734

VENT

Louver W/ Hose Adapter

2шт.

25

BN67735

VENT

Louver 1 1/4 x 4 1/2 Rect

4шт.

26

BN67736

BOLT

1/4-20 x .50Th

4шт.

27

BN67737

Lock Washer Internal Tooth 1/4

4шт.

28

BN67740

KNOB

control

3шт.

29

BN67741

DECAL

Control Plate W/Decal

1шт.

30

BN67742

HOSE CLAMP

4шт.

31

BN67743

O-RING

#10

1шт.

32

BN67744

O-RING

#8

2шт.

33

BN67745

O-RING

#6

3шт.

BN68993

1шт.

Includes Refs. 34 - 40

1шт.

34

BN67726

CLAMP

receiver dryer

1шт.

35

BN67727

PRESSURE SWITCH

High

1шт.

36

BN67730

COLLAR

Heater Hose

1шт.

37

BN67738

CAPSCREW

1/4-20 x 2.00

1шт.

38

BN67739

WASHER

1/4

1шт.

39

BN67743

O-RING

#10

2шт.

40

BN67745

O-RING

#6

2шт.

41

BN69701

EVAPORATOR

Heater & A/C

1шт.

42

BN69702

PRESSURE SWITCH

Low

1шт.

43

BN69703

SWITCH

Cold Control

1шт.

44

BN69705

BLOCK

Resistor

1шт.

45

BN69706

BLOWER

1шт.

46

BN69707

SHAFT

Blower

1шт.

47

BN69708

VALVE

Water, Inline

1шт.

48

73107110

BLOWER SWITCH

3 Speed

1шт.

49

BN69710

CONTROL

Rotary

1шт.

50

BN69711

CABLE

Push-pull

1шт.

52

BN67233

COVER

Enclosure

1шт.

53

BN68503

SCREW,Hex, Slotted, 1/4" x 1/2"

SL Hex Head 1/4x 1/2

10шт.

54

BN67163

COVER

1шт.

55

BN68689

HOSE

1шт.

56

BN68972

Nut Whiz, M10 X 1.5, PL

4шт.

57

87529240

WASHER,0.53" ID x 1.06" OD x 0.13" Thk

0.531 x 1.062 x 0.134 HTS DOR HDN

2шт.

58

BN68970

M10 x 1.5 x 35MM, 8.8, PL

4шт.

59

9706687

BOLT,M12 x 1.75 x 30mm, Cl 8.8

1шт.

60

BN68685

MOUNTING PLATE

Compressor Top Jdpt

1шт.

61

BN69579

A/C Hose Support

1шт.

62

BN68682

MOUNTING PLATE

Compressor Jdpt

1шт.

63

BN68994

COMPRESSOR

1шт.

64

BN68971

M10 x 1.5 25MM, 8.8, PL

2шт.

Выбрано товаров: 67