Запчасти Case IH TYLER (05-003) - HYDRAULIC PLUMBING - (90) BOOM TYLER SPRAYER Hydraulic Plumbing

Схема запчастей Case IH TYLER - (05-003) - HYDRAULIC PLUMBING - (90) BOOM TYLER SPRAYER Hydraulic Plumbing
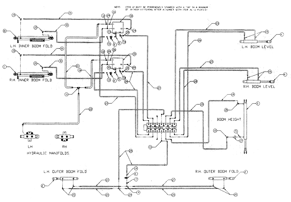
11
26
15
5
12
8
23
30
15
1
15
26
29
15
14
22
2
12
35
15
27
29
36
8
15
16
21
15
14
35
14
13
34
24
8
6
5
36
23
6
4
29
4
2
21
29
6
8
14
16
28
25
20
30
15
3
20
34
7
25
14
9
5
19
18
17
33
27
FIT
1:1
100%

Артикул

Название

Примечание

Количество

1

NSS

NOT SOLD SEPARAT

R.H. (See Fig 06-004)

1шт.

See Fig. 06-004

1шт.

2

NSS

NOT SOLD SEPARAT

2"B x 10"S

2шт.

See Fig. 06-005

1шт.

3

BN68813

Hyd-2.5" Bore 40" STR

1шт.

See Fig. 06-002

1шт.

4

NSS

NOT SOLD SEPARAT

Boom Level 18" Stroke

2шт.

See Fig. 06-007

1шт.

5

BN51123

ADAPTER

90º, 3/8-18 NPT

2шт.

6

BN53856

HYDRAULIC VALVE

Needle-3/8" NPT Port

3шт.

7,

BN51352

BUSHING

1/4-18 x 3/8-18 NPT

1шт.

8

BN67538

HOSE ASSY.

1/4" ID x 24"

4шт.

9

BN53711

TEE

1/4 NPT x 7/16-20 JIC

1шт.

10

BN67131

HYDRAULIC HOSE

1/2" 100R1 x 44"

1шт.

11

BN22159

TEE

3/4-16 37°

1шт.

12

BN68540

FITTING

rework

2шт.

13

BN22160

ELBOW

90° 9/16-18 O-Ring X 7/16-20 JIC

14шт.

14

BN22158

ADAPTER,3/8" NPT X 7/16"-20, 37 Degree

7шт.

15

BN21401

ELBOW,90 Degree 3/8" NPT x 7/16"-20 JIC

10шт.

16

BN53027

HOSE ASSY.

1/2" x 36"

1шт.

17

BN53681

HYDRAULIC VALVE

Snubber

1шт.

18

NSS

NOT SOLD SEPARAT

Cylinder, L.H.

1шт.

See Fig. 06-004

1шт.

19

BN54378

1/4" ID x 66" 100R1

1шт.

20

BN66605

HOSE

1/4" ID x 365", 100R1

2шт.

21

BN66604

HOSE

1/4" ID x 355", 100R1

2шт.

22

BN67132

HYDRAULIC HOSE

1/2" 100RI x 170

1шт.

23

BN54174

HOSE

1/4" ID x 174", 100R1

2шт.

24

BN21422

TEE

7/16-20 JIC

1шт.

25

BN54177

HOSE

1/4" ID x 96", 100R1

3шт.

26

BN54175

HOSE

1/4" x 182", 100R1

2шт.

27

BN67677

HOSE

1/4" ID x 113"

2шт.

28

BN67676

HOSE

1/4" ID x 102"

2шт.

29

BN21249

ADAPTER,3/4" - 16 ORFS x 7/16" - 20 JIC

4шт.

30

BN68759

HYDRAULIC VALVE

double relief

2шт.

31

BN67002

Relief Electrical

1шт.

33

BN21734

ADAPTER

STR 3/8 NPT x 3/4" OR

2шт.

34

BN53594

FITTING

ADPT, 90°, OR x 37 JIC

2шт.

35

BN53714

FITTING

Reducer - 3/4-16 JIC F x 7/16-20 JIC M

2шт.

36

BN68658

PLUG

Orifice, .038

2шт.

Выбрано товаров: 0