Запчасти Case IH 5700 (8-022) - DEPTH CONTROL AND WING LIFT HYDRAULIC CIRCUIT, SINGLE WING MODELS (08) - HYDRAULICS

Схема запчастей Case IH 5700 - (8-022) - DEPTH CONTROL AND WING LIFT HYDRAULIC CIRCUIT, SINGLE WING MODELS (08) - HYDRAULICS
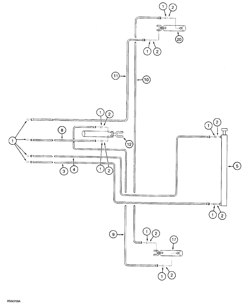
1
4
2
1
1
10
1
1
20
1
1
2
9
1
12
2
1
11
17
5
3
2
2
2
8
2
2
FIT
1:1
100%

Артикул

Название

Примечание

Количество

1

218-5058

HYD CONNECTOR,9/16" - 18 Male JIC x 3/4" - 18 Male ORB

ADAPTER straight, 9/16-18 flare x 3/4-16 inch O-ring boss

12шт.

2

237-6008

O-RING,0.087" Thk x 0.644" ID, -908, Cl 6, 90 Duro

8шт.

3

1284260C1

HYDRAULIC HOSE

265 inch (6731 mm) long

1шт.

4

129673C2

HOSE

280 inch (71 12 mm) long

1шт.

5

1286311C91

CYLINDER ASSY.

2-1/2 (64) ID x 34 inch (864 mm) stroke (See Fig. 8-60)

1шт.

6

936587R91

PIN

headed, 1-1/8 x 3-1/2 inch long, cylinder mounting, not shown

2шт.

7

432-1640

COTTER PIN,1/4" x 2 1/2"

not shown 1/4" x 2 1/2"

2шт.

8

1284253C1

HYDRAULIC HOSE,9.52 mm ID x 3810.00 mm

1шт.

9

1284252C1

HYDRAULIC HOSE

140 inch (3556 mm) long

1шт.

10

1284258C1

HYDRAULIC HOSE,9.53mm ID x 5715mm L

225 inch (5715 mm) long

1шт.

11

139522C2

HOSE

255 inch (6477 mm) long

1шт.

12

149950C92

CYLINDER

ASSEMBLY, 4-1/4 (108) ID x 8 inch 203 mm) stroke (See Fig. 8-50)

1шт.

15

810751C1

PIN

1 x 3-1/2 inch long, cylinder mounting, not shown

2шт.

16

432-1624

COTTER PIN,1/4" x 1 1/2"

Not shown

2шт.

17

1337459C2

CYLINDER

ASSEMBLY, 4 (102) ID x 8 inch (203 mm) stroke (Internal seals are the only serviceable components of cylinder assembly, order 1337475C2 seal repair kit

1шт.

18

810751C1

PIN

1 x 3-1/2 inch long, cylinder mounting, not shown

2шт.

19

432-1624

COTTER PIN,1/4" x 1 1/2"

Not shown

2шт.

20

813528C91

CYLINDER

ASSEMBLY, 3-3/4 (95) ID x 8 inch (203 mm) stroke (See Fig. 8-46)

1шт.

21

810751C1

PIN

1 x 3-1/2 inch long, cylinder mounting, not shown

2шт.

22

432-1624

COTTER PIN,1/4" x 1 1/2"

Not shown

2шт.

23

515-23159

CLAMP,5/8", Insul, 3/8" Bolt

P-type, Not shown

20шт.

24

495967R1

CARRIAGE BOLT,Short NK, 3/8"-16 x 1", G5, Full Thd

BOLT round head square neck, 3/8 NC x 1 inch, clamp retaining, not shown

10шт.

25

492-11038

LOCK WASHER,3/8"

Not shown

10шт.

26

425-106

NUT,3/8"-16, Cl 5

Not shown

10шт.

27

306132C1

CABLE TIE,14.5" L

CABLE STRAP tie, 14 inch, hoses, not shown

1шт.

Выбрано товаров: 25