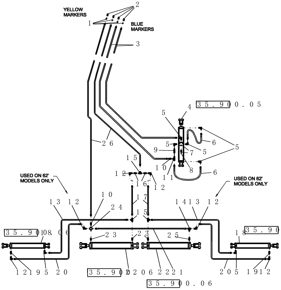
Запчасти Case IH 600 (35.900.03) - 5 SECTION HYDRAULICS (56 AND 62 MODELS) (35) - HYDRAULIC SYSTEMS

Схема запчастей Case IH 600 - (35.900.03) - 5 SECTION HYDRAULICS (56 AND 62 MODELS) (35) - HYDRAULIC SYSTEMS
12
5
6
5
14
23
12
15
5
35.900.05
35.900.06
35.900.06
35.900.06
35.900.06
15
26
17
24
11
19
13
5
6
21
18
10
2
5
16
4
12
7
19
22
20
12
8
23
1
25
12
3
13
10
22
18
20
5
12
9
FIT
1:1
100%

Артикул

Название

Примечание

Количество

1

ND-059

KIT

hose color coding

1шт.

Blue Markers are for the Depth Control Circuit. Yellow Markers are for the Wing Control Circuit

1шт.

2

435414A1

QUICK MALE COUPLING,1/2"-14 NPTF

4шт.

3

432576A1

HYDRAULIC HOSE

1/2" x 420" fl, 1/2" mpt x 1/2" mpt

2шт.

4

87437292

HYDRAULIC CYLINDER,Double Acting, 44.45mm Rod, 812.8mm Stroke

4" x 32" mon 3000 psi without pins

1шт.

Refer to 35.900.05

1шт.

87437292R

REMAN-HYD CYLINDER

600 (7/08-)

1шт.

87437292C

CORE-HYD CYLINDER

Return Number

1шт.

5

3568

ELBOW

stl 90º 1/2"mb 1/2"fpx

7шт.

6

22829

HYDRAULIC HOSE,0.50" ID x 15.00", SAE J517

2шт.

7

51200150

CONTROL VALVE

depth stop assembly complete

1шт.

Includes 6284

1шт.

8

6284

CARTRIDGE

valve depth stop

1шт.

9

8463

CHECK VALVE

1/2" fpt x 1/2" mpt

1шт.

10

218-903

HYD CONNECTOR,1/2" NPT x 1/2"

2шт.

11

617267

TEE,1/2"-14 Female x 1/2"-14 Male Run

1шт.

12

87331082

FITTING

90º, 1/2" NPTF Male x 1/2" NPSM Fem Sw

6шт.

13

22831

HYDRAULIC HOSE,0.38" ID x 180.00", SAE J517, SAE J516, SAE J846, SAE J1273

3/8" x 180" fl

2шт.

14

1242

TEE

fitting, hydraulic - swivel

1шт.

15

6809

TEE

fitting, hydraulic - swivel

3шт.

16

6973

RESTRICTOR

1/2" fpt x 1/2" mpt, .078" Orifice

2шт.

17

22826

HYDRAULIC HOSE,0.38" ID x 15.00", SAE J517, SAE J516, SAE J846, SAE J1273

3/8" x 15" fl

2шт.

18

87437293

HYDRAULIC CYLINDER,Double Acting, 50.8mm Rod, 762mm Stroke

5" x 30" Monarch 3000 psi without pins

2шт.

Refer to 35.900.06

1шт.

19

432571A1

FITTING

restrictor 1/2" mb x 1/2" fp x .125 orifice

2шт.

20

87493488

HYDRAULIC HOSE

3/8" x 4470 mm fl

2шт.

21

22613

HYDRAULIC HOSE,0.38" ID x 121.00", SAE J517, SAE J516, SAE J846, SAE J1273

3/8" x 121" fl, 1/2" mpt x 1/2" mpt

1шт.

22

87444840

HYDRAULIC CYLINDER,Double Acting, 50.8mm Rod, 1219.2mm Stroke

5" x 48" Monarch, 3000 psi, without pins

2шт.

Refer to 35.900.06

1шт.

23

87331078

FITTING

1/2" morb x 1/2" mpt

3шт.

24

1014993

CROSS

Female, 1/2"-14

1шт.

25

218-5254

HYD CONNECTOR,3/4" - 16 ORB x 1/2" - 14 NPT

1шт.

26

22825

HYDRAULIC HOSE,0.38" ID x 387.00", SAE J517, SAE J516, SAE J846, SAE J1273

3/8" x 387" fl

2шт.

Выбрано товаров: 33