Запчасти Case IH 496 (8-02) - HYDRAULIC SYSTEM WING FOLDING (08) - HYDRAULICS

Схема запчастей Case IH 496 - (8-02) - HYDRAULIC SYSTEM WING FOLDING (08) - HYDRAULICS
FIT
1:1
100%

Артикул

Название

Примечание

Количество

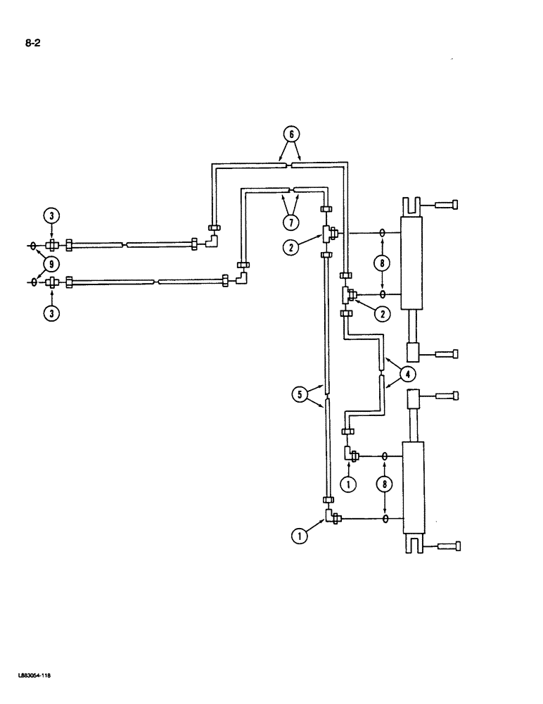
1

218-5128

ELBOW,90° Elbow, 9/16" - 18 Male JIC x 3/4" - 16 Male ORB

- 90 degree, 9/16-18 flared x 3/4-16 inch o-ring boss (Used with 3/4-16 thread cylinder port)

2шт.

1

218-5105

ELBOW,90 Degree Elbow, 9/16" - 18 Male JIC x 9/16" - 18 Male ORB

- 90 degree, 9/16-18 inch flare x adj o-ring boss (Used with 9/16-18 thread cylinder port)

2шт.

2

1284157C1

TEE,9/16"-18, 37 Degree x 3/4"-16, O-Ring Br

- 3/4-16 x 3/8 inch (Used with 3/4-16 thread cylinder port)

2шт.

2

9411117

TEE,9/16"-18, 37 Degree x 9/16"-18, O-Ring Br

- 3/8 inch tube (Used with 9/16-18 thread cylinder port)

2шт.

3

218-5058

HYD CONNECTOR,9/16" - 18 Male JIC x 3/4" - 18 Male ORB

ADAPTER ASSEMBLY - swivel, 1/4 x 1/4 inch PT

2шт.

3

935433R1

HYD CONNECTOR,9/16"-18, 37 Degree x 7/8"-14, O-Ring

CONNECTOR - short, 9/16-18 flared x 7/8-14 inch o-ring boss

2шт.

4

147876C1

HYDRAULIC HOSE

HOSE - hydraulic, 1/4 x 45 inch long (Disk Harrow coded A, B, C, F, G, H, K, L, M, Q, R, S, V, W and X)

4шт.

4

147875C1

HYDRAULIC HOSE,6.40 mm ID x 890.00 mm, SAE 100R1

(Disk Harrow coded D, E, I, J, N, P, T, U, Y and Z) 6.40 mm ID x 890.00 mm, SAE 100R1

1шт.

5

139517C1

HYDRAULIC HOSE

HOSE - hydraulic, 1/4 x 80 inch long (Disk Harrow coded A, B, C, F, G, H, K, L, M, Q, R, S, V, W and X)

1шт.

5

129908C1

HYDRAULIC HOSE

HOSE - 1/4 x 55 inch long (Disk Harrow coded D, E, I, J, N, P, T, U, Y and Z)

1шт.

6

1254526C2

HOSE ASSY.

HOSE - hydraulic, 1/4 x 135 inch long (Disk Harrow coded A, B, C, F, G, H, K, L, M, Q, R, S, V, W and X)

1шт.

6

1264170C1

HYDRAULIC HOSE,6.40 mm ID x 3175.00 mm, SAE 100R1

HOSE - hydraulic, 1/4 x 125 inch long (Disk Harrow coded D, E, I, J, N, P, T, U, Y and Z)

1шт.

7

129768C1

HYDRAULIC HOSE

HOSE - hydraulic, 1/4 x 115 inch long

1шт.

8

237-6008

O-RING,0.087" Thk x 0.644" ID, -908, Cl 6, 90 Duro

8-1, 90 Duro, .644" ID x .087" Thk

4шт.

9

237-6008

O-RING,0.087" Thk x 0.644" ID, -908, Cl 6, 90 Duro

8-1, 90 Duro, .644" ID x .087" Thk

2шт.

9

237-6010

O-RING,0.097" Thk x 0.755" ID, -910, Cl 6, 90 Duro

10-1, 90 Duro, .755" ID x .097" Thk

2шт.

1252130C1

ADAPTER

- hydraulic, Serial Range: 3/4-16-9/16-18

1шт.

1252331C1

UNION

ADAPTER - hydraulic, Serial Range: 7/8-14-9/16-18

1шт.

237-6008

O-RING,0.087" Thk x 0.644" ID, -908, Cl 6, 90 Duro

8-1, 90 Duro, .644" ID x .087" Thk

1шт.

237-6010

O-RING,0.097" Thk x 0.755" ID, -910, Cl 6, 90 Duro

10-1, 90 Duro, .755" ID x .097" Thk

1шт.

64601C1

BUSHING

- tension

1шт.

8

237-6006

O-RING,0.078" Thk x 0.468" ID, -906, Cl 6, 90 Duro

6-1, 90 Duro, .468" ID x .078" Thk

4шт.

Выбрано товаров: 0