Запчасти Case IH 4391 (4-02) - ENGINE SHUTOFF SWITCHES (04) - ELECTRICAL SYSTEMS

Схема запчастей Case IH 4391 - (4-02) - ENGINE SHUTOFF SWITCHES (04) - ELECTRICAL SYSTEMS
21
23
9
28
24
3
19
27
17
19
7
2
4
13
11
25
12
1
18
26
5
29
10
15
30
14
22
15
20
16
FIT
1:1
100%

Артикул

Название

Примечание

Количество

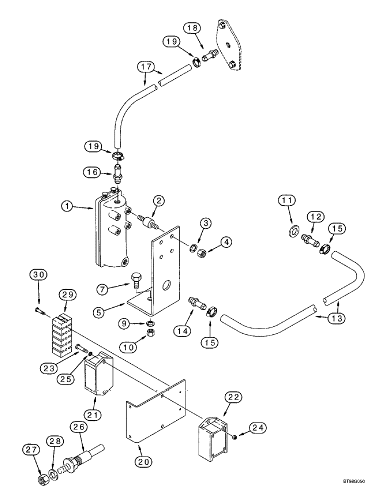
1

1347701C1

SWITCH ASSY

SWITCH - oil level, high/low, Incl 2 - 4

1шт.

2

251203A1

MOUNT

MOUNT - shock, inludes hardware

4шт.

3

492-11025

LOCK WASHER,1/4"

WASHER, LOCK, 1/4"

4шт.

4

425-104

NUT,1/4"-20, Cl 5

4шт.

5

1347702C1

BRACKET

- mounting, switch

1шт.

7

413-624

BOLT,Hex, 3/8" - 16 x 1-1/2", Gr 5

- hex, 3/8 NC x 1-1/2 inch

1шт.

9

492-11038

LOCK WASHER,3/8"

WASHER, LOCK, 3/8"

1шт.

10

425-106

NUT,3/8"-16, Cl 5

1шт.

11

J902425

SEALING WASHER,22.2mm ID x 26.9mm OD x 1.75mm Thk

- sealing, plug, installed with item 12 adapter at heater hole in engine oil pan

1шт.

12

101906A1

FITTING

ADAPTER - straight, special, installed with item 11 washer at heater hole in engine oil pan

1шт.

13

280921A1

HOSE

- 927 mm (36-1/2 inch) long, cut from 73200C1 bulk hose, oil gauge supply, see below

1шт.

NOTE: Item 18, 217-114 adapter connects to item 18, J914868 plate shown on page 2-31. Item 18, J914868 plate must be drilled and tapped to 1/8 inch PT.

1шт.

14

217-153

FITTING,5/8" Hose Barb x 1/2" Male NPTF

ADAPTER - straight, 5/8 stem end x 1/2 inch PT

1шт.

15

214-1516

HOSE CLAMP,#16, 0.81" - 1.5", Type F Worm, W/ Liner

CLAMP, HOSE, , Adjustable #16, .81/1.50 Type F Worm, W/liner

2шт.

16

217-114

FITTING,3/8" Hose x 1/8" NPTF, Barbed

ADAPTER - straight, 3/8 barb end x 1/8 inch PT

1шт.

17

249999A1

HOSE

- 368 mm (14-1/2 inch) long, cut from 706670C1 bulk hose, oil gauge vent, see below

1шт.

NOTE: Item 18, 217-114 adapter connects to item 18, J914868 plate shown on page 2-31. Item 18, J914868 plate must be drilled and tapped to 1/8 inch PT.

1шт.

18

217-114

FITTING,3/8" Hose x 1/8" NPTF, Barbed

ADAPTER - straight, 3/8 barb end x 1/8 inch PT, see note below

1шт.

19

214-1410

HOSE CLAMP,#10, 0.56" - 1.06", Type F Worm

CLAMP, HOSE, , Adjustable #10, 0.56/1.06 Type F Worm

2шт.

20

248951A1

BRACKET

- speed and coolant modules, attaches to front side of instrument panel support 248949A1

1шт.

20a

409-7412

BOLT,Hex Flg, 1/4" - 20 x 3/4", Spcl

- hex serrated flange, 1/4 NC x 3/4 inch

2шт.

21

237728A1

BOARD, PRINTED CIRCU

MODULE - overspeed

1шт.

Ref 21 P/N 237728A1 is the older style modual with no connector on the end of the wires, the newr style with the Packard connector on the end of the wires is P/N 356565A1

1шт.

22

240549A1

BOARD, PRINTED CIRCU

MODULE - low coolant sensor

1шт.

REF. 22 THIS HAS FOUR WIRES COMING OFF OF IT (RED,BLACK,ORANGE AND WHITE) VENDOR NUMBER IS LD 698 6/2/99 svp

1шт.

23

440-10812

SCREW,Cross Pan Hd, #8-32 x 3/4"

- machine, pan Phillips, No. 8 NC x 3/4 inch

2шт.

24

225-14108

NUT,#8-32

- hex, No. 8 NC

2шт.

25

492-11008

LOCK WASHER,#8

Washer, Lock, #8

2шт.

26

279476A1

SENSOR

- low coolant, deaeration tank, see page 2-3 for tank and mounting hardware

1шт.

27

225-20210

NUT,#10-32, Brass

1шт.

28

495-31022

WASHER,#10

1шт.

29

240667A1

TERMINAL CONNECTOR,2 - 12 Pin, 8 - 24 SAE

- terminal, 6 posts

1шт.

30

260-14416

SELF-TAP SCREW,Cross Pan Hd, #8 x 1"

SCREW, SELF TAPPING, pan Phillips, No. 8-18 x 1"

2шт.

73200C1

HOSE,16mm ID x 1219.2mm L

Bulk 0.63" ID x 48.00"

1шт.

NOTE: Item 18, 217-114 adapter connects to item 18, J914868 plate shown on page 2-31. Item 18, J914868 plate must be drilled and tapped to 1/8 inch PT.

1шт.

706670C1

HOSE

- 10 (3/8) ID x 15240 mm (600 inch) long

1шт.

NOTE: Item 18, 217-114 adapter connects to item 18, J914868 plate shown on page 2-31. Item 18, J914868 plate must be drilled and tapped to 1/8 inch PT.

1шт.

Выбрано товаров: 37