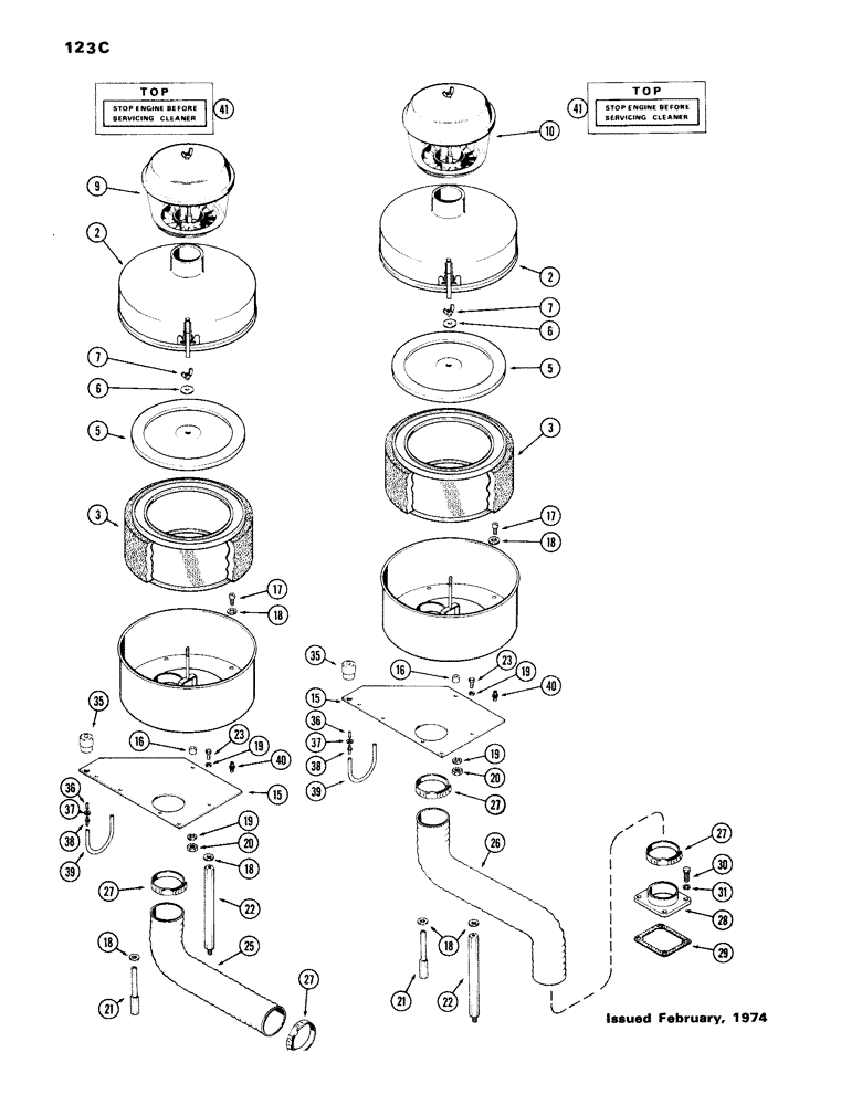
Запчасти Case IH 336BDT (123C) - AIR CLEANER, WITH PRE-CLEANER, 336T, 336D, 301D

Схема запчастей Case IH 336BDT - (123C) - AIR CLEANER, WITH PRE-CLEANER, 336T, 336D, 301D
18
22
41
15
19
35
3
16
40
17
18
5
9
18
19
2
2
7
37
7
27
31
39
20
5
21
36
22
18
35
39
27
3
21
28
27
17
37
36
19
27
38
30
29
25
10
16
18
23
15
40
20
41
6
38
26
6
23
19
FIT
1:1
100%

Артикул

Название

Примечание

Количество

A66773

CLEANER ASSY. - air (All Columns)

1шт.

2

A44886

COVER - air cleaner (All Columns)

1шт.

3

A44538

ELEMENT

- air cleaner, w/wrapper (All Columns)

1шт.

5

A44885

COVER - inner (All Columns)

1шт.

6

L10610

WASHER - wingnut (All Columns)

1шт.

7

129-505

NUT, WING

WINGNUT - 1/4" N.C. (All Columns)

1шт.

9

A64591

CLEANER

PRE-CLEANER ASSY. (Qty: 336T- 1)

1шт.

10

F87657

AIR PRE-CLEANER ASSY

PRE-CLEANER ASSY. (Qty: 336D, 301D- 1)

1шт.

15

A136517

PLATE - air cleaner mounting (All Columns)

1шт.

16

A26547

SPACER,1/4" Pipe x 1/2"

- air cleaner to plate (All Columns)

3шт.

17

13-518

BOLT,Hex, 5/16" - 18 x 1-1/8", Gr 5

- 5/16 x 1-1/4" N.C. hex. (All Columns)

3шт.

18

95-5

WASHER,3/8" x 7/8" x .083"

- 3/8 x 7/8 x 5/64" (All Columns)

7шт.

19

192-20

LOCK WASHER,Helical Spring, 0.318" ID, CST, ZND

WASHER, LOCK, (All Columns) 5/16"

6шт.

20

9635082

NUT,5/16" - 18, Gr 5

(All Columns) 5/16"-18, G5

3шт.

21

A65920

POST - air cleaner mounting (All Columns)

2шт.

22

A65921

POST - air cleaner mounting (All Columns)

1шт.

23

13-512

BOLT,Hex, 5/16" - 18 x 3/4", Gr 5

(All Columns) Hex, 5/16"-18 x 3/4", G5, Full Thd

3шт.

25

A66055

DUCTING - cleaner to turbocharger, 15" (Qty: 336T- 1)

1шт.

26

A65922

DUCT

ING - air cleaner to manifold, 30" (Qty: 336D, 301D- 1)

1шт.

27

214-264

HOSE CLAMP,#52, 2.81" - 3.75", Type F Worm

CLAMP - hose, 2-13/16 to 3-3/4" (All Columns)

2шт.

28

A65924

FLANGE - intake manifold (Qty: 336D, 301D- 1)

1шт.

29

A58910

GASKET

- flange (Qty: 336D, 301D- 1)

1шт.

30

113-207

BOLT,Hex, 3/8" - 16 x 1", Gr 5

(Qty: 336D, 301D- 4) Hex, 3/8"-16 x 1", G5, Full Thd

1шт.

31

192-21

LOCK WASHER,3/8"

WASHER, LOCK, (Qty: 336D, 301D- 4) 3/8"

1шт.

35

A59568

INDICATOR

- air restriction (All Columns)

1шт.

36

L13267

NIPPLE - 1/8" - 27 jam (All Columns)

1шт.

37

L13268

LOCK NUT

- 1/8" - 27 jam (All Columns)

1шт.

38

A76220

CONNECTOR - 1/8 x 1/8" (All Columns)

2шт.

39

A66776

TUBE - air restriction indicator (All Columns)

1шт.

40

D36264

FITTING

- safety filter (All Columns)

1шт.

41

321-1568

DECAL

- air cleaner service (All Columns)

1шт.

Выбрано товаров: 31