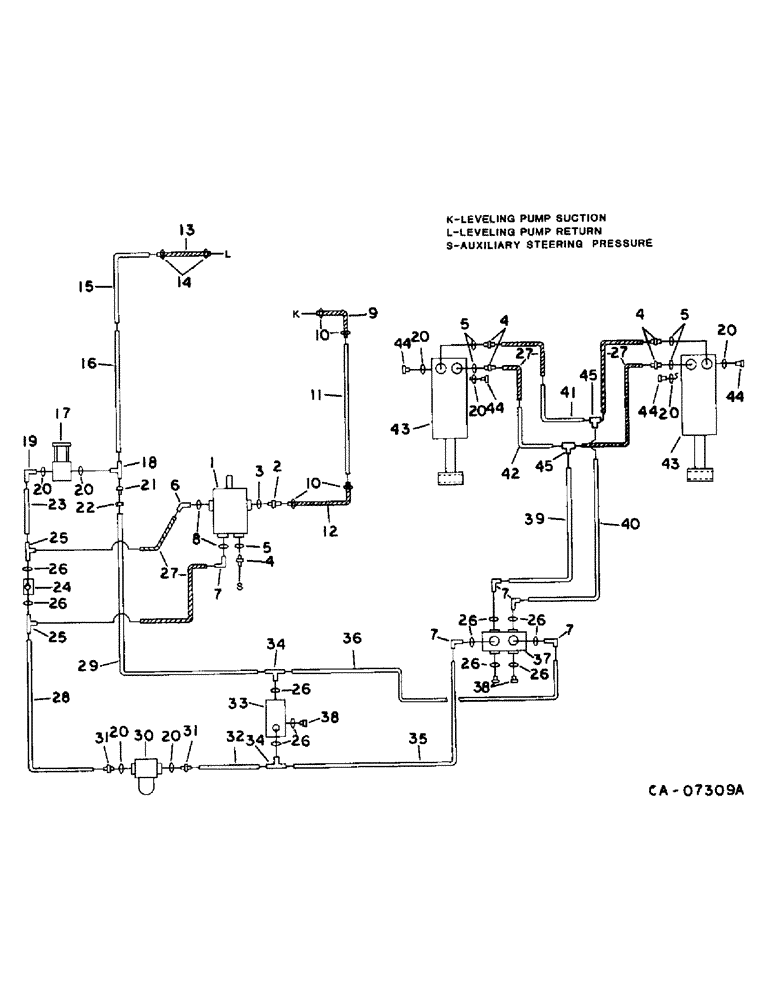
Запчасти Case IH 1470 (10-19) - HYDRAULICS, HYDRAULIC DIAGRAM, LEVELING SYSTEM, SERIAL NO. 10001 AND ABOVE (07) - HYDRAULICS

Схема запчастей Case IH 1470 - (10-19) - HYDRAULICS, HYDRAULIC DIAGRAM, LEVELING SYSTEM, SERIAL NO. 10001 AND ABOVE (07) - HYDRAULICS
42
17
45
24
4
32
34
37
20
40
39
10
28
4
26
26
7
45
7
26
5
20
15
16
12
11
41
25
20
13
20
20
14
4
35
21
43
33
31
22
25
19
20
20
8
29
44
7
26
18
23
9
44
7
1
20
5
3
26
44
27
38
10
26
26
44
5
38
34
43
36
6
26
27
2
31
30
27
FIT
1:1
100%

Артикул

Название

Примечание

Количество

1

PUMP ASSY, leveling, refer to this group under leveling pump drive

1шт.

2

180182C1

FITTING

1-5/16-12 x 1 in. tube

1шт.

3

296247R1

O-RING,16-1, 90 Duro, 1.171" ID x .116" Thk

1 in. OD tube

1шт.

4

324273R1

HYD CONNECTOR,3/4"-16, 37 Degree x 9/16"-18, O-Ring

CONNECTOR, 1/2 to 3/8

5шт.

5

364839R1

O-RING,0.078" Thk x 0.468" ID, -906, Cl 6, 90 Duro

6-1, 90 Duro, .468" ID x .078" Thk, 3/8 OD

5шт.

6

1304883C1

ELBOW

7/8-14 x 3/4-16 37 deg

1шт.

7

9410977

ELBOW,90 Degree, 3/4"-16, 37 Degree x 3/4"-16, O-Ring

3/4-16 37 deg fld 90 deg

5шт.

8

364885R1

O-RING,0.097" Thk x 0.755" ID, -910, Cl 6, 90 Duro

5/8 in. OD

2шт.

9

183887C1

FLEXIBLE HOSE,1.00" ID x 15.35", SAE 100R4, CLASS 4

HOSE, pump suction, 15.3 in., 388.6 mm

1шт.

10

27724R1

HOSE CLAMP,#24, 1.06/2.00 Type F Worm, W/liner

CLAMP, pump suction

4шт.

11

1304827C1

TUBE ASSY.,1.25" OD, 60" Length

TUBE ASSY, pump suction

1шт.

12

1304256C1

HYDRAULIC HOSE,1.00" ID x 26.00"

- Pump suction 1.00" ID x 26.00"

1шт.

13

HOSE, pump return, use 18 in. of 3/4 ID hose from 25 ft. roll marked 180720C2

1шт.

14

122316R91

HOSE CLAMP,#12, 0.69/1.25 Type F Worm

CLAMP, return hose

2шт.

15

1304826C1

HYD TUBE

TUBE ASSY, return

1шт.

16

1304825C1

HYD TUBE,0.75" OD, 59.68" Length

TUBE ASSY, return

1шт.

17

1304232C91

VALVE

ASSY, by pass, Serial Range: -10075

1шт.

17

1265654C91

VALVE

ASSY, by pass, Start Serial: 10076

1шт.

18

9411120

TEE,1 1/16"-12, 37 Degree x 1 1/16"-12, O-Ring Br

3/4 C-Z hyd fld tube adj

1шт.

19

205321H1

ELBOW,90 Degree, 3/4"-16, 37 Degree x 1 1/16"-12, O-Ring

1-1/16-12 x 3/4-16 37 deg

1шт.

20

368269R1

O-RING,0.116" Thk x 0.924" ID, -912, Cl 6, 90 Duro

3/4 in. OD

8шт.

21

9403405

REDUCER,37 Degree, 5/8" x 3/8" Tube

FITTING, 3/4 x 1/2 C-Z hyd fld tube redr

1шт.

22

9403530

TUBE NUT,37 Degree, 1 1/16"-12, Type B

NUT, 3/4 C-Z hyd fld tube style B, for 3/4 OD tube

1шт.

23

1304824C1

TUBE ASSY.,0.5" OD, 6, 5.4" Length

TUBE ASSY, leveling by pass

1шт.

24

1304235C1

VALVE

ASSY, check

1шт.

25

9411131

TEE,3/4"-16, 37 Degree x 3/4"-18, O-Ring Run

3/4-16 37 deg flared

2шт.

26

570828R1

O-RING,0.087" Thk x 0.644" ID, -908, Cl 6, 90 Duro

1/2 in. OD

11шт.

27

1304292C1

HOSE ASSY.

HOSE ASSY, Serial Range: pressure-cylinder

6шт.

28

1304822C1

TUBE ASSY.

TUBE ASSY, pressure rear

1шт.

29

1310838C1

TUBE ASSY.

TUBE ASSY, return rear

1шт.

30

573200R91

FILTER

ASSY, hydraulic

1шт.

573201R1

ELEMENT

filter

1шт.

413-448

BOLT,Hex, 1/4" - 20 x 3", Gr 5

1/4 x 3 type 5

1шт.

120375

NUT,Hex, 1/4" - 20, Gr 5

1шт.

190123C1

SPACER,1/2" Tube x 1"

1/2 x 1.000 tube

2шт.

492-11025

LOCK WASHER,1/4"

WASHER, LOCK, 1/4"

1шт.

31

380632R1

HYD CONNECTOR,3/4"-16, 37 Degree x 1 1/16"-12, O-Ring

CONNECTOR, C-Z hyd fld 3/4 to 1/2 sht

2шт.

32

1310837C1

TUBE ASSY.,0.8" OD, 89 mm Length

TUBE ASSY, relief

1шт.

33

852984C91

VALVE

ASSY, relief, serviceable components are

1шт.

852986C1

VALVE

relief

1шт.

852988C1

SEAL KIT

seal repair

1шт.

34

9411118

TEE,3/4"-16, 37 Degree x 3/4"-16, O-Ring Br

1/2 C-Z hyd fld tube adj

2шт.

35

1304818C1

TUBE ASSY.

TUBE ASSY, pressure intermediate

1шт.

36

1310836C1

TUBE

ASSY, return intermediate

1шт.

37

1304982C93

VALVE

ASSY, leveling, serviceable components are

1шт.

1282274C1

COIL ASSY.

COIL

1шт.

1282273C1

SEAL,0.07" Thk x 0.176" ID, -8, Cl 6, 90 Duro

KIT, seal

1шт.

120376

NUT,5/16"-18, G5

1шт.

80681

LOCK WASHER,5/16"

WASHER, LOCK, 5/16"

1шт.

38

9410359

PLUG

1/2 C-Z str thd o-ring boss

3шт.

39

1304817C1

TUBE ASSY.

TUBE ASSY, pressure

1шт.

40

1304816C1

TUBE ASSY.

TUBE ASSY, pressure

1шт.

41

1304814C1

TUBE ASSY.

TUBE ASSY, pressure crossover upper

1шт.

42

1304815C1

TUBE ASSY.

TUBE ASSY, pressure crossover lower

1шт.

43

1304218C92

CYLINDER

ASSY, LH

1шт.

43

1304219C92

CYLINDER

ASSY, RH, includes ref. nos. 20 and 44, for service parts refer to this group under leveling cylinder and CYL-1 section B

1шт.

1304224C2

KIT

cylinder service

1шт.

20341R1

COTTER PIN,1/4" x 2"

Pin, Split (Cotter), 1/4" x 2"

1шт.

1304196C1

PIN

clevis

1шт.

1304197C1

PIN

spring

1шт.

1304582C2

PIN

rod

1шт.

44

1304230C1

VALVE

counter balance

4шт.

45

9402982

TEE,3/4"-16, 37 Degree

1/2 C-Z hyd flared three way

2шт.

Выбрано товаров: 63