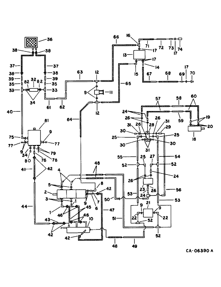
Запчасти Case IH 1470 (10-27) - HYDRAULICS, HYDRAULIC DIAGRAM, HEADER AND REEL DRIVE, S.N. 10000 AND BELOW (07) - HYDRAULICS

Схема запчастей Case IH 1470 - (10-27) - HYDRAULICS, HYDRAULIC DIAGRAM, HEADER AND REEL DRIVE, S.N. 10000 AND BELOW (07) - HYDRAULICS
38
24
13
15
9
74
12
82
71
72
8
28
49
38
26
12
24
66
31
23
48
6
69
56
64
25
53
77
41
19
75
9
59
63
80
48
70
10
22
3
33
50
34
42
20
37
25
35
11
2
4
26
81
7
46
42
17
31
30
21
29
57
43
52
14
39
25
45
38
35
51
47
27
79
9
42
31
9
55
32
52
54
52
18
36
76
38
78
37
9
60
16
30
73
53
62
82
1
65
44
52
26
22
1
17
61
9
77
39
59
46
26
42
30
40
68
17
33
5
67
24
17
26
34
FIT
1:1
100%

Артикул

Название

Примечание

Количество

1

1304966C1

ELBOW

90 deg

2шт.

1304967C1

CLAMP

FLANGE, split clamp half

4шт.

180175

BOLT,Hex, 1/2" - 13 x 1 1/4", Gr 5

1/2 x 1-1/4 type 5

1шт.

120384

WASHER,1/2"

LOCK, 1/2"

1шт.

2

PUMP ASSY, header and reel drive, refer to this group under pump assy, header and reel drive

1шт.

3

343921R1

O-RING,0.139" Thk x 1.859" ID, -225, Cl 6, 90 Duro

1-7/8 x 2-1/8 class 6

2шт.

4

1304968C1

ELBOW

45 deg

2шт.

1304630C1

CLAMP

FLANGE, split clamp half

4шт.

180124

BOLT,Hex, 3/8" - 16 x 1 1/4", Gr 5

3/8 x 1-1/4 type 5

1шт.

120382

LOCK WASHER,Helical Spring, 3/8"

WASHER, LOCK, 3/8"

1шт.

5

343906R1

O-RING,0.139" Thk x 1.296" ID, -219, Cl 6, 90 Duro

1-5/16 x 1-9/16 class 6

2шт.

6

195731C1

CONNECTOR, ELEC

CONNECTOR, 1-1/16-12 x 1 in.

1шт.

7

9410205

HYD CONNECTOR,1 1/16"-12, 37 Degree x 1 1/16"-12, O-Ring

CONNECTOR, 3/4 hyd C-Z fld short swivel

1шт.

8

9410283

ELBOW,90 Degree, 1 1/16"-12, 37 Degree x 1 1/16"-12, 37 Degree Fem Sw

3/4 C-Z hyd fld 90D swivel

1шт.

9

369269R1

GASKET

O-RING, 3/4 OD tube class 6

11шт.

10

1304678C1

MANIFOLD

ASSY

1шт.

487374R1

BEARING LOCK NUT,Flg, USR, 1/2"-13

1/2 flange lock

1шт.

174985C1

BOLT,Hex Serr, 1/2" - 13 x 1"

SCREW, 3/8 x 3/4 hex-hd flange

1шт.

11

1304232C91

VALVE

ASSY, reel by pass

1шт.

482256R1

BEARING LOCK NUT,Flg, USR, 3/8"-16

3/8 flange lock

1шт.

541313R1

BOLT,Hex Serr Flg, 3/8" - 16 x 3/4"

SCREW, 3/8 x 3/4 hex-hd flange

1шт.

12

9411120

TEE,1 1/16"-12, 37 Degree x 1 1/16"-12, O-Ring Br

3/4 C-Z hyd fld tube adj

2шт.

13

VALVE ASSY, flow divider, refer to this group under drive control and flow diveider

1шт.

14

481352R1

HYD CONNECTOR,3/4"-16, 37 Degree x 7/8"-14, O-Ring

CONNECTOR, C-Z hyd fld 5/8 to 1/2 sht

1шт.

15

673391R1

ELBOW UNION,90 Degree, 1 1/16"-12, 37 Degree x 7/8"-14, O-Ring

ELBOW, C-Z hyd fld adj 3/4 to 5/8 90D

1шт.

16

9411132

TEE,7/8"-14, 37 Degree x 7/8"-14, O-Ring Run

5/8 C-Z hyd fld tube adj

1шт.

17

364885R1

O-RING,0.097" Thk x 0.755" ID, -910, Cl 6, 90 Duro

5/8 OD tube class 6

5шт.

18

MOTOR ASSY, header drive, refer to group 33 under feed beater

1шт.

19

1301913C1

FITTING

CONNECTOR, 1-1/16-12 37 deg

2шт.

1304961C1

CLAMP

FLANGE, split

4шт.

20

380794R1

O-RING,0.139" Thk x 0.984" ID, -214, Cl 6, 90 Duro

1 x 1-1/4 class 6

2шт.

21

1304231C91

VALVE

ASSY, relief

1шт.

22

153619C91

ELBOW,90 Degree, 1 5/16"-12, 37 Degree x 1 1/16"-12, O-Ring

D-Z hyd fld adj 1 to 3/4 90D

4шт.

23

1304234C91

VALVE

ASSY, flow control

1шт.

24

472755R1

HYD CONNECTOR,1 5/16"-12, 37 Degree x1 3/16"-12, O-Ring

CONNECTOR, C-Z hyd fld 1 to 7/8 sht

4шт.

25

533566R1

ELBOW,90 Degree, 1 5/16"-12, 37 Degree x 1 3/16"-12, O-Ring

C-Z hyd fld adj 1 to 7/8 90D

3шт.

26

297459R1

O-RING,0.116" Thk x 1.048" ID, -914, Cl 6, 90 Duro

7/8 OD tube class 6

7шт.

27

9410285

ELBOW,90 Degree, 1 5/16"-12, 37 Degree x 1 5/16"-12, 37 Degree Fem Sw

1 C-Z hyd fld 90D swivel

1шт.

28

1304243C91

VALVE

ASSY, selector

1шт.

189304

BOLT,Hex, 3/8" - 16 x 3 1/4", Gr 5

3/8 x 3-1/4 type 5

1шт.

482256R1

BEARING LOCK NUT,Flg, USR, 3/8"-16

3/8 flange lock

1шт.

29

394955R1

HYD CONNECTOR,9/16"-18, 37 Degree x 7/16"-20, O-Ring

CONNECTOR, C-Z hyd fld 3/8 to 1/4 sht

1шт.

30

9410356

PLUG

1/4 C-Z str thd o-ring boss

3шт.

31

369751R1

O-RING,0.072" Thk x 0.351" ID, -904, Cl 6, 90 Duro

4-1, 90 Duro, .351" ID x .072" Thk, 1/4 OD tube, class 6

4шт.

32

1304236CC1

VALVE ASSY, check

1шт.

33

9410309

TEE,37 Degree, 1 1/16"-12 x 1 1/16"-12, Fem Sw Br

3/4 C-Z hyd fld tube swivel

2шт.

34

570828R1

O-RING,0.087" Thk x 0.644" ID, -908, Cl 6, 90 Duro

1/2 OD tube class 6

1шт.

35

1304639C1

REDUCER

CONNECTOR

2шт.

36

COOLER, hydraulic oil, refer to this group under hydraulic oil cooler 536349R1

1шт.

37

162458C1

PIPE CLAMP

HOSE, oil cooler

2шт.

38

122316R91

HOSE CLAMP,#12, 0.69/1.25 Type F Worm

CLAMP, cooler hose

4шт.

39

1304923C1

TUBE ASSY.

TUBE ASSY, cooler to relief valve

2шт.

40

1304835C1

TUBE ASSY.

TUBE ASSY, reservoir to relief valve

1шт.

41

178997C1

HOSE,1.00" ID x 23.00", SAE 100R4, CLASS 4

Manifold Suction 1.00" ID x 23.00", SAE 100R4, CLASS 4

1шт.

42

27724R1

HOSE CLAMP,#24, 1.06/2.00 Type F Worm, W/liner

CLAMP, manifold and pump suction hose

6шт.

43

187618C2

HOSE

manifold suction

1шт.

44

1304856C1

TUBE ASSY.

TUBE ASSY, Serial Range: reservoir-manifold

1шт.

45

1304293C1

HOSE,31.75 mm ID x 177.80 mm

Flexible, , Header Pump Suction 31.75 mm ID x 177.80 mm

2шт.

46

279027R91

CLAMP,#28, 1.31/2.25 Type F Worm

pump suction hose

4шт.

47

1304977C1

HOSE,1.00" ID x 4.50", SAE 100R4

CLASS 4, Pump Suction 1.00" ID x 4.50", SAE 100R4

1шт.

48

1304261C1

HYDRAULIC HOSE,1.00" ID x 20.00", SAE 100R2

- Pump pressure 1.00" ID x 20.00", SAE 100R2

3шт.

49

1304905C1

TUBE ASSY.,1" OD, 20.5, 13.3" Length

TUBE ASSY, header drive return

1шт.

50

1304906C1

HYD TUBE,1" OD, 37.5, 14.3, 4" Length

TUBE ASSY, drive pressure

1шт.

51

1304907C1

TUBE ASSY.

TUBE ASSY, drive pressure

1шт.

52

9410311

TEE,37 Degree, 1 5/16"-12 x 1 5/16"-12 Fem Sw Br

1 C-Z hyd fld tube swivel

4шт.

53

1304912C1

HYD TUBE

TUBE ASSY, drive return

2шт.

54

1304853C1

TUBE ASSY.

TUBE ASSY, drive pressure

1шт.

55

1304854C1

TUBE ASSY.,1" OD, 74, 1.8" Length

TUBE ASSY, drive return

1шт.

56

1304855C1

TUBE

ASSY, pilot pressure

1шт.

57

1304267C2

HOSE

ASSY, header drive, also required when mounting rock trap

2шт.

58

1304849C1

TUBE ASSY.,1" OD, 45.81, 10.87" Length

TUBE ASSY, drive

1шт.

59

1304897C1

TUBE ASSY.,1" OD, 45.87, 9.5" Length

TUBE ASSY, drive

1шт.

60

1304263C1

HOSE

ASSY, drive

2шт.

61

1304831C1

TUBE ASSY.

TUBE ASSY, reel drive return

1шт.

62

1304830C1

TUBE ASSY.,0.75" OD, 54, 7.6" Length

TUBE ASSY, reel drive return

1шт.

63

1304829C1

TUBE ASSY.,0.75" OD, 23.8, 4.3" Length

TUBE ASSY, drive return

1шт.

64

1304279C1

HOSE

ASSY, drive pressure

1шт.

65

1304271C1

HOSE

ASSY, drive pressure

1шт.

66

1304280C1

HOSE

ASSY, drive return

1шт.

67

196857C1

HOSE

ASSY, drive pressure

1шт.

68

1310502C1

HOSE

drive pressure

1шт.

69

481352R1

HYD CONNECTOR,3/4"-16, 37 Degree x 7/8"-14, O-Ring

CONNECTOR, 7/8-14 x 3/4-16 37 deg

1шт.

70

395149R1

QUICK MALE COUPLING

COUPLING, self sealing male

1шт.

71

196997C1

HOSE

ASSY, reel drive return

1шт.

72

187988C1

TUBE ASSY, drive return

1шт.

73

9410204

HYD CONNECTOR,7/8"-14, 37 Degree x 7/8"-14, O-Ring

CONNECTOR, 5/8 C-Z hyd fld short swivel

1шт.

74

395150R91

COUPLING, QUICK, FEM

COUPLING, self sealing female

1шт.

75

9410979

ELBOW,90 Degree, 1 1/16"-12, 37 Degree x 1 1/16"-12, O-Ring

3/4 C-Z hyd fld adj 90D

1шт.

76

180182C1

FITTING

1шт.

77

9410361

PLUG

3/4 C-Z str thd o-ring boss

2шт.

78

9410363

PLUG

1 C-Z str thd o-ring boss

1шт.

79

296247R1

O-RING,16-1, 90 Duro, 1.171" ID x .116" Thk

1 OD tube class 6

2шт.

80

9410359

PLUG

1/2 C-Z str thd o-ring boss

1шт.

81

RESERVOIR, hydraulic oil, refer to this group under oil reservoir RH side

1шт.

82

587577R1

CONNECTION,1 1/16"-12, 37 Degree x 3/4"-16, O-Ring

CONNECTOR, 3/4 to 1/2 sht

2шт.

Выбрано товаров: 95